概述
光面鋼筋鋼筋混凝土用鋼筋是指鋼筋混凝土配筋用的直條或盤條狀鋼材,其外形分為光圓鋼筋和變形鋼筋兩種,交貨狀態為直條和盤圓兩種。光圓鋼筋實際上就是普通低碳鋼的小圓鋼和盤圓。變形鋼筋是表面帶肋的鋼筋,通常帶有2道縱肋和沿長度方向均勻分布的橫肋。橫肋的外形為螺鏇形、人字形、月牙形3種。用公稱直徑的毫米數表示。變形鋼筋的公稱直徑相當於橫截面相等的光圓鋼筋的公稱直徑。鋼筋的公稱直徑為8-50毫米,推薦採用的直徑為8、12、16、20、25、32、40毫米。鋼種:20MnSi、20MnV、25MnSi、BS20MnSi。鋼筋在混凝土中主要承受拉應力。變形鋼筋由於肋的作用,和混凝土有較大的粘結能力,因而能更好地承受外力的作用。鋼筋廣泛用於各種建築結構、特別是大型、重型、輕型薄壁和高層建築結構。
要求
鋼筋加工製作時,要將鋼筋加工表與設計圖覆核,檢查下料表是否有錯誤和遺漏,對每種鋼筋要按下料表檢查是否達到要求,經過這兩道檢查後,再按下料表放出實樣,試製合格後方可成批製作,加工好的鋼筋要掛牌堆放整齊有序。
施工中如需要鋼筋代換時,必須充分了解設計意圖和代換材料性能,嚴格遵守現行鋼筋砼設計規範的各種規定,並不得以等面積的高強度鋼筋代換低強度的鋼筋。凡重要部位的鋼筋代換,須徵得甲方、設計單位同意,並有書面通知時方可代換。
(1)鋼筋表面應潔淨,粘著的油污、泥土、浮銹使用前必須清理乾淨,可結合冷拉工藝除銹。
(2)鋼筋調直,可用機械或人工調直。經調直後的鋼筋不得有局部彎曲、死彎、小波浪形,其表面傷痕不應使鋼筋截面減小5%。
(3)鋼筋切斷應根據鋼筋號、直徑、長度和數量,長短搭配,先斷長料後斷短料,儘量減少和縮短鋼筋短頭,以節約鋼材。
(4)鋼筋彎鉤或彎曲:
①鋼筋彎鉤。形式有三種,分別為半圓彎鉤、直彎鉤及斜彎鉤。鋼筋彎曲後,彎曲處內皮收縮、外皮延伸、軸線長度不變,彎曲處形成圓弧,彎起後尺寸大於下料尺寸,應考慮彎曲調整值。鋼筋彎心直徑為2.5d,平直部分為3d。鋼筋彎鉤增加長度的理論計算值:對轉半圓彎鉤為6.25d,對直彎鉤為3.5d,對斜彎鉤為4.9d。
②彎起鋼筋。中間部位彎折處的彎曲直徑D,不小於鋼筋直徑的5倍。
③箍筋。箍筋的末端應作彎鉤,彎鉤形式應符合設計要求。箍筋調整,即為彎鉤增加長度和彎曲調整值兩項之差或和,根據箍筋量外包尺寸或內包尺寸而定。
④鋼筋下料長度應根據構件尺寸、混凝土保護層厚度,鋼筋彎曲調整值和彎鉤增加長度等規定綜合考慮。
a.直鋼筋下料長度=構件長度—保護層厚度+彎鉤增加長度,
b.彎起鋼筋下料長度=直段長度+斜彎長度-彎曲調整值+彎鉤增加長度,
c.箍筋下料長度=箍筋內周長+箍筋調整值+彎鉤增加長度。
安裝要求
概述
鋼筋綁紮前先認真熟悉圖紙,檢查配料表與圖紙、設計是否有出入,仔細檢查成品尺寸、心頭是否與下料表相符。核對無誤後方可進行綁紮。採用20#鐵絲綁紮直徑12以上鋼筋,22#鐵絲綁紮直徑10以下鋼筋。
牆
①牆的鋼筋網綁紮同基礎。鋼筋有90°彎鉤時,彎鉤應朝向混凝土內。②採用雙層鋼筋網時,在兩層鋼筋之間,應設定撐鐵(鉤)以固定鋼筋的間距。
③牆筋綁紮時應吊線控制垂直度,並嚴格控制主筋間距。剪力牆上下兩邊三道水平處應滿扎,其餘可梅花點綁紮。
④為了保證鋼筋位置的正確,豎向受力筋外綁一道水平筋或箍筋,並將其與豎筋點焊,以固定牆、柱筋的位置,在點焊固定時要用線錘校正。
⑤外牆澆築後嚴禁開洞,所有洞口預埋件及埋管均應預留,洞邊加筋詳見施工圖。牆、柱內預留鋼筋做防雷接地引線,應焊成通路。其位置、數量及做法詳見安裝施工圖,焊接工作應選派合格的焊工進行,不得損傷結構鋼筋,水電安裝的預埋,土建必須配合,不能錯埋和漏埋。
梁與板
①縱向受力鋼筋出現雙層或多層排列時,兩排鋼筋之間應墊以直徑15mm的短鋼筋,如縱向鋼筋直徑大於25mm時,短鋼筋直徑規格與縱向鋼筋相同規格。
②箍筋的接頭應交錯設定,並與兩根架立筋綁紮,懸臂挑梁則箍筋接頭在下,其餘做法與柱相同。梁主筋外角處與箍筋應滿扎,其餘可梅花點綁紮。
③板的鋼筋網綁紮與基礎相同,雙向板鋼筋交叉點應滿綁。應注意板上部的負鋼筋(面加筋)要防止被踩下;特別是雨蓬、挑檐、陽台等懸臂板,要嚴格控制負筋位置及高度。
④板、次梁與主梁交叉處,板的鋼筋在上,次梁的鋼筋在中層,主梁的鋼筋在下,當有圈樑或墊梁時,主梁鋼筋在上。
⑤樓板鋼筋的彎起點,如加工廠(場)在加工沒有起彎時,設計圖紙又無特殊註明的,可按以下規定彎起鋼筋,板的邊跨支座按跨度1/10L為彎起點。板的中跨及連續多跨可按支座中線1/6L為彎起點。L—板的中一中跨度)。
⑥框架梁節點處鋼筋穿插十分稠密時,應注意梁頂面主筋間的淨間距要有留有30mm,以利灌築混凝土之需要。
⑦鋼筋的綁紮接頭應符合下列規定:
1)搭接長度的末端距鋼筋彎折處,不得小於鋼筋直徑的10倍,接頭不宜位於構件最大彎矩處。
2)受拉區域內,Ⅰ級鋼筋綁紮接頭的末端應做彎鉤,Ⅱ級鋼筋可不做彎鉤。
3)鋼筋搭接處,應在中心和兩端用鐵絲扎牢。
4)受拉鋼筋綁紮接頭的搭接長度,應符合結構設計要求。
5)受力鋼筋的混凝土保護層厚度,應符合結構設計要求。
6)板筋綁紮前須先按設計圖要求間距彈線,按線綁紮,控制質量。
7)為了保證鋼筋位置的正確,根據設計要求,板筋採用鋼筋馬凳縱橫@600予以支撐。
鋼筋接長
根據設計要求,本工程直徑≥18的鋼筋優先採用機械接長,套筒擠壓連線技術,其餘鋼筋接長,水平筋
焊接要求
概述
鋼筋焊接分為壓焊和熔焊兩種形式。壓焊包括閃光對焊、電阻點焊和氣壓焊;熔焊包括電弧焊和電渣壓力焊。此外,鋼筋與預埋件T形接頭的焊接應採用埋弧壓力焊,也可用電弧焊或穿孔塞焊,但焊接電流不宜大,以防燒傷鋼筋。
閃光對焊
閃光對焊廣泛用於鋼筋連線及預應力鋼筋與螺絲端桿的焊接。熱軋鋼筋的焊接宜優先用閃光對焊。
鋼筋閃光對焊(是利用對焊機使兩段鋼筋接觸,通過低電壓的強電流,待鋼筋被加熱到一定溫度變軟後,進行軸向加壓頂鍛,形成對焊接頭。
鋼筋閃光對焊工藝常用的有連續閃光焊、預熱閃光焊和閃光—預熱—閃光焊。對Ⅳ級鋼筋有時在焊接後還進行通電熱處理。
電弧焊
電弧焊是利用弧焊機使焊條與焊件之間產生高溫,電弧使焊條和電弧燃燒範圍內的焊件熔化,待其凝固便形成焊縫或接頭,電弧焊廣泛用於鋼筋接頭、鋼筋骨架焊接、裝配式結構接頭的焊接、鋼筋與鋼板的焊接及各種鋼結構焊接。鋼筋電弧焊的接頭形式有:搭接焊接頭(單面焊縫或雙面焊縫)、幫條焊接頭(單面焊縫或雙面焊縫)、剖口焊接頭(平焊或立焊)和熔槽幫條焊接頭。
a)搭接焊;b)幫條焊;c)立焊的剖口焊;d)平焊的剖口焊
焊接接頭質量檢查除外觀外,亦需抽樣作拉伸試驗。如對焊接質量有懷疑或發現異常情況,還可進行非破損檢驗(X射線、γ射線、超音波探傷等)。
電渣壓力焊
電渣壓力焊在施工中多用於現澆混凝土結構構件內豎向或斜向(傾斜度在4:1的範圍內)鋼筋的焊接接長。電渣壓力焊有自動和手工電渣壓力焊兩類。與電弧焊比較,它工效高、成本低,可進行豎向連線,故在工程中套用較普遍。
進行電渣壓力焊宜用合適焊接變壓器。夾具需靈巧,上下鉗口同心,保證上下鋼筋的軸線最大偏移不得大於0.1d,同時也不得大於2mm。
焊接時,先將鋼筋端部約120mm範圍內的鐵鏽除盡,將夾具夾牢在下部鋼筋上,並將上部鋼筋扶直夾牢於活動電極中。自動電渣壓力焊時還在上下鋼筋間放置引弧用的鋼絲圈等。再裝上藥盒,裝滿焊藥,接通電路,用手柄使電弧引燃(引弧)。然後穩定一定時間,使之形成渣池並使鋼筋熔化(穩弧),隨著鋼筋的熔化,用手柄使上部鋼筋緩緩下送。當穩弧達到規定時間後,在斷電同時用手柄進行加壓頂鍛(頂鍛),以排除夾渣和氣泡,形成接頭。待冷卻一定時間後,即拆除藥盒、回收焊藥、拆除夾具和清除焊渣。引弧、穩弧、頂鍛三個過程連續進行。
電阻點焊
電阻點焊主要用於小直徑鋼筋的交叉連線,如用來焊接推廣套用的鋼筋網片、鋼筋骨架等。它的生產效率高、節約材料,套用廣泛。電阻點焊的工作原理是,當鋼筋交叉點焊時,接觸點只有一點,且接觸電阻較大,在接觸的瞬間,電流產生的全部熱量都集中在一點上,因而使金屬受熱而熔化,同時在電極加壓下使焊點金屬得到焊合,原理下圖所示。
電阻點焊不同直徑鋼筋時,如較小鋼筋的直徑小於10mm,大小鋼筋直徑之比不宜大於3;如較小鋼筋的直徑為12mm或14mm時,大小鋼筋直徑之比則不宜大於2。應根據較小直徑的鋼筋選擇焊接工藝參數。
焊點應進行外觀檢查和強度試驗。熱軋鋼筋的焊點應進行抗剪試驗。冷加工鋼筋的焊點除進行抗剪試驗外,還應進行拉伸試驗。
氣壓焊
氣壓焊接鋼筋是利用乙炔-氧混合氣體燃燒的高溫火焰對已有初始壓力的兩根鋼筋端面接合處加熱,使鋼筋端部產生塑性變形,並促使鋼筋端面的金屬原子互相擴散,當鋼筋加熱到約1250~1350℃(相當於鋼材熔點的0.80~0.90倍)時進行加壓頂鍛,使鋼筋焊接在一起。
鋼筋氣壓焊接屬於熱壓焊。在焊接加熱過程中,加熱溫度只為鋼材熔點的0.8~0.9倍,且加熱時間較短,所以不會出現鋼筋材質劣化傾向。另外,它設備輕巧、使用靈活、效率高、節省電能、焊接成本低,可進行全方位(豎向、水平和斜向)焊接。所以在我國逐步得到推廣。
氣壓焊接設備(右圖)主要包括加熱系統與加壓系統兩部分。
加熱系統中加熱能源是氧和乙炔。用流量計來控制氧和乙炔的輸入量,焊接不同直徑的鋼筋要求不同的流量。加熱器用來將氧和乙炔混合後,從噴火嘴噴出火焰加熱鋼筋,要求火焰能均勻加熱鋼筋,有足夠的溫度和功率並安全可靠。
加壓系統中的壓力源為電動油泵,使加壓頂鍛的壓力平穩。壓接器是氣壓焊的主要設備之一,要求它能準確、方便地將兩根鋼筋固定在同一軸線上,並將油泵產生的壓力均勻地傳遞給鋼筋達到焊接目的。
氣壓焊接的鋼筋要用砂輪切割機斷料,要求端面與鋼筋軸線垂直。焊接前應打磨鋼筋端面,清除氧化層和污物,使之現出金屬光澤,並即噴塗一薄層焊接活化劑保護端面不再氧化。
分類
鋼筋混凝土用熱軋光圓鋼筋(一)按直徑大小分
鋼絲(直徑3~5mm)、細鋼筋(直徑6~10mm)、粗鋼筋(直徑大於22mm)。
(二)按力學性能分
Ⅰ級鋼筋(235/370級);Ⅱ級鋼筋(335/510級);Ⅲ級鋼筋(370/570)和Ⅳ級鋼筋(540/835)
(三)按生產工藝分
熱軋、冷軋、冷拉的鋼筋,還有以Ⅳ級鋼筋經熱處理而成的熱處理鋼筋,強度比前者更高。
(四)按在結構中的作用分:
配置在鋼筋混凝土結構中的鋼筋,按其作用可分為下列幾種:
1.受力筋——承受拉、壓應力的鋼筋。
2.箍筋——承受一部分斜拉應力,並固定受力筋的位置,多用於梁和柱內。
3.架立筋——用以固定梁內鋼箍的位置,構成梁內的鋼筋骨架。
4.分布筋——用於屋面板、樓板內,與板的受力筋垂直布置,將承受的重量均勻地傳給受力筋,並固定受力筋的位置,以及抵抗熱脹冷縮所引起的溫度變形。
5.其它——因構件構造要求或施工安裝需要而配置的構造筋。如腰筋、預埋錨固筋、環等
型號
低合金圓盤條(1)鋼筋混凝土用熱軋光圓鋼筋GB13013-91
(2)鋼筋混凝土用熱軋帶肋鋼筋GB1499-1998
(3)鋼筋混凝土用餘熱處理鋼筋GB13014-91
(4)低碳鋼熱軋圓盤條GB/T701-1997
(5)冷軋帶肋鋼筋GB13788-2000
(6)預應力混凝土用鋼絲GB/T5223-2002
(7)預應力混凝土用低合金鋼絲YB/T038-93
(8)預應力混凝土用鋼絞線GB/T5224-2003
(9)預應力混凝土用鋼絞線ASTMA416-98A
(10)冷軋扭鋼筋JG3046-1998
(11)冷拔螺鏇鋼筋DBJ14-BG3-96
成品
螺紋圓盤條餘熱處理鋼筋:熱軋後立即穿水,進行表面控制冷卻,然後利用芯部餘熱自身完成回火處理所得的成品鋼筋。
帶肋鋼筋:表面通常帶有兩條縱肋和沿長度方向均勻分布的橫肋的鋼筋。
月牙肋鋼筋:橫肋的縱截面呈月牙形,且與縱肋不相交的鋼筋。
縱肋:平行於鋼筋軸線的均勻連續肋。
橫肋:與縱肋不平行的其他肋。
帶肋鋼筋的公稱直徑:與鋼筋的公稱橫截面積相等的圓的直徑。
帶肋鋼筋的相對肋面積:橫肋在與鋼筋軸線垂直平面上的投影面積與鋼筋公稱周長和橫肋間距的乘積之比。
焊接
閃光對焊閃光對焊廣泛用於鋼筋連線及預應力鋼筋與螺絲端桿的焊接。熱軋鋼筋的焊接宜優先用閃光對焊。
鋼筋閃光對焊(是利用對焊機使兩段鋼筋接觸,通過低電壓的強電流,待鋼筋被加熱到一定溫度變軟後,進行軸向加壓頂鍛,形成對焊接頭。
鋼筋閃光對焊工藝常用的有連續閃光焊、預熱閃光焊和閃光—預熱—閃光焊。對Ⅳ級鋼筋有時在焊接後還進行通電熱處理。
2.電弧焊
鋼筋電弧焊的接頭形式鋼筋電弧焊的接頭形式有:搭接焊接頭(單面焊縫或雙面焊縫)、幫條焊接頭(單面焊縫或雙面焊縫)、剖口焊接頭(平焊或立焊)和熔槽幫條焊接頭(右圖)。
a)搭接焊;b)幫條焊;c)立焊的剖口焊;d)平焊的剖口焊
焊接接頭質量檢查除外觀外,亦需抽樣作拉伸試驗。如對焊接質量有懷疑或發現異常情況,還可進行非破損檢驗(X射線、γ射線、超音波探傷等)。
![]() |
|
點焊機工作原理 |
電渣壓力焊在施工中多用於現澆混凝土結構構件內豎向或斜向(傾斜度在4:1的範圍內)鋼筋的焊接接長。電渣壓力焊有自動和手工電渣壓力焊兩類。與電弧焊比較,它工效高、成本低,可進行豎向連線,故在工程中套用較普遍。
進行電渣壓力焊宜用合適焊接變壓器。夾具(圖3-9)需靈巧,上下鉗口同心,保證上下鋼筋的軸線最大偏移不得大於0.1d,同時也不得大於2mm。
焊接時,先將鋼筋端部約120mm範圍內的鐵鏽除盡,將夾具夾牢在下部鋼筋上,並將上部鋼筋扶直夾牢於活動電極中。自動電渣壓力焊時還在上下鋼筋間放置引弧用的鋼絲圈等。再裝上藥盒,裝滿焊藥,接通電路,用手柄使電弧引燃(引弧)。然後穩定一定時間,使之形成渣池並使鋼筋熔化(穩弧),隨著鋼筋的熔化,用手柄使上部鋼筋緩緩下送。當穩弧達到規定時間後,在斷電同時用手柄進行加壓頂鍛(頂鍛),以排除夾渣和氣泡,形成接頭。待冷卻一定時間後,即拆除藥盒、回收焊藥、拆除夾具和清除焊渣。引弧、穩弧、頂鍛三個過程連續進行。
4.電阻點焊
電阻點焊主要用於小直徑鋼筋的交叉連線,如用來焊接近年來推廣套用的鋼筋網片、鋼筋骨架等。它的生產效率高、節約材料,套用廣泛。
電阻點焊的工作原理是,當鋼筋交叉點焊時,接觸點只有一點,且接觸電阻較大,在接觸的瞬間,電流產生的全部熱量都集中在一點上,因而使金屬受熱而熔化,同時在電極加壓下使焊點金屬得到焊合,原理下圖所示。
電阻點焊不同直徑鋼筋時,如較小鋼筋的直徑小於10mm,大小鋼筋直徑之比不宜大於3;如較小鋼筋的直徑為12mm或14mm時,大小鋼筋直徑之比則不宜大於2。應根據較小直徑的鋼筋選擇焊接工藝參數。
焊點應進行外觀檢查和強度試驗。熱軋鋼筋的焊點應進行抗剪試驗。冷加工鋼筋的焊點除進行抗剪試驗外,還應進行拉伸試驗。
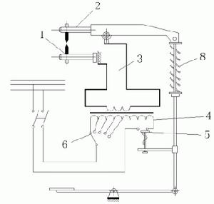
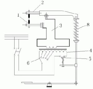
氣壓焊接設備示意圖氣壓焊接鋼筋是利用乙炔-氧混合氣體燃燒的高溫火焰對已有初始壓力的兩根鋼筋端面接合處加熱,使鋼筋端部產生塑性變形,並促使鋼筋端面的金屬原子互相擴散,當鋼筋加熱到約1250~1350℃(相當於鋼材熔點的0.80~0.90倍)時進行加壓頂鍛,使鋼筋焊接在一起。
鋼筋氣壓焊接屬於熱壓焊。在焊接加熱過程中,加熱溫度只為鋼材熔點的0.8~0.9倍,且加熱時間較短,所以不會出現鋼筋材質劣化傾向。另外,它設備輕巧、使用靈活、效率高、節省電能、焊接成本低,可進行全方位(豎向、水平和斜向)焊接。所以在我國逐步得到推廣。
氣壓焊接設備(右圖)主要包括加熱系統與加壓系統兩部分。
加熱系統中加熱能源是氧和乙炔。用流量計來控制氧和乙炔的輸入量,焊接不同直徑的鋼筋要求不同的流量。加熱器用來將氧和乙炔混合後,從噴火嘴噴出火焰加熱鋼筋,要求火焰能均勻加熱鋼筋,有足夠的溫度和功率並安全可靠。
加壓系統中的壓力源為電動油泵,使加壓頂鍛的壓力平穩。壓接器是氣壓焊的主要設備之一,要求它能準確、方便地將兩根鋼筋固定在同一軸線上,並將油泵產生的壓力均勻地傳遞給鋼筋達到焊接目的。
氣壓焊接的鋼筋要用砂輪切割機斷料,要求端面與鋼筋軸線垂直。焊接前應打磨鋼筋端面,清除氧化層和污物,使之現出金屬光澤,並即噴塗一薄層焊接活化劑保護端面不再氧化。
綁紮
鋼筋的現場綁紮鋼筋綁紮時,鋼筋交叉點用鐵絲扎牢;板和牆的鋼筋網,除外圍兩行鋼筋的相交點全部扎牢外,中間部分交叉點可相隔交錯扎牢,保證受力鋼筋位置不產生偏移;梁和柱的箍筋應與受力鋼筋垂直設定,彎鉤疊合處應沿受力鋼筋方向錯開設定。受拉鋼筋和受壓鋼筋接頭的搭接長度及接頭位置符合施工及驗收規範的規定。
鋼筋的綁紮應該符合以下的規定
1.鋼筋的交點須用鐵絲扎牢;
2.板和牆的鋼筋網片,另須在中間部分的相交點可相間隔交錯的扎牢,但要保證受力鋼筋不發生位移。雙向受力鋼筋網片,須全部扎牢;
3.梁和柱的鋼筋,除了設計有要求外,箍筋應於受力筋垂直設定。
4.板、次梁與主梁交叉處、板的鋼筋在上,次梁鋼筋居中,主梁的鋼筋在下;當有圈樑或墊梁時,主梁的鋼筋在上。
力學性能
1)鋼筋的力學性能應符合下表規定:牌號公稱直徑mmσs(或σp0.2)
牌號 | 公稱直徑mm |
| σb | δ5 |
HRB335 | 6-25 | 335 | 490 | 16 |
HRB400 | 6-25 | 400 | 470 | 14 |
HRB500 | 6-25 | 500 | 630 | 12 |
2)鋼筋在最大力下的總伸長率δgt不小於2.5%。供方如能保證,可不作檢驗。
3)根據需方要求,可供應滿足下列條件的鋼筋:
a)鋼筋實測抗拉強度與實測屈服點之比不小於1.25;
b)鋼筋實測屈服點與上表規定的最小屈服點之比不大於1.30。4、工藝性能
4)彎曲性能
按下表規定的彎心直徑彎曲180度後,鋼筋受彎曲部位表面不得產生裂紋。牌號公稱直徑a
5)反向彎曲性能
根據需方要求,鋼筋可進行反向彎曲性能試驗。
反向彎曲試驗的彎心直徑比彎曲試驗相應增加一個鋼筋直徑。先正向彎曲45度,後反向彎曲23度,後反向彎曲23度。經反向彎曲試驗後,鋼筋受彎曲部位表面不得產生裂紋。
允許偏差
鋼筋混凝土用熱軋帶肋鋼筋鋼筋表面允許有凸塊,但不得超過橫肋的高度,鋼筋表面上其他缺陷的深度和高度不得大於所在部位尺寸的允許偏差。
尺寸、外形、重量和允許偏差
1)公稱直徑範圍及推薦直徑
鋼筋的公稱直徑範圍為6~25mm,標準推薦的鋼筋公稱直徑為6、8、10、12、16、20、25、32、40、50mm。
2)帶肋鋼盤的表面形狀及尺寸允許偏差
帶肋鋼筋橫肋應符合下列基本規定:
橫肋與鋼盤軸線的夾角β不應小於45度,當該夾角不大於70度時,鋼筋相對兩面上橫肋的方向應相反;
橫肋與間距l不得大於鋼筋公稱直徑的0.7倍;
橫肋側面與鋼筋表面的夾角α不得小於45度;
鋼筋相對兩面上橫肋末端之間的間隙(包括縱肋寬度)總和不應大於鋼筋公稱周長的20%;
當鋼筋公稱直徑不大於12mm時,相對肋面積不應小於0.055;公稱直徑為14mm和16mm,相對肋面積不應小於0.060;公稱直徑大於16mm時,相對肋面積不應小於0.065。
3)長度及允許偏差
a、長度:鋼筋通常按定尺長度交貨,具體交貨長度應在契約中註明;鋼筋以盤卷交貨時,每盤應是一條鋼筋,允許每批有5%的盤數(不足兩盤時可有兩盤)由兩條鋼筋組成。其盤重及盤徑由供需雙方協商規定。
b、長度允許偏差:鋼筋按定尺交貨時的長度允許偏差不得大於+50mm。
c、彎曲度和端部:直條鋼筋的彎曲變應不影響正常使用,總彎曲度不大於鋼筋總長度的40%;鋼筋端部應剪下正直,局部變形應不影響使用。
重量計算
鋼材理論重量計算的計量單位為公斤(kg)。其基本公式為:
W(重量,kg)=F(斷面積mm2)×L(長度,m)×ρ(密度,g/cm3)×1/1000
鋼的密度為:7.85g/cm3,螺紋鋼理論重量計算公式如下:
W=0.00617×d2(kg/m)
d=斷面直徑mm,如斷面直徑為12mm的螺紋鋼,每米重量=0.00617X12X12=0.888KG
工程計算
冷軋扭鋼筋1、鋼筋工程,應區別現澆、預製構件、不同鋼種和規格,分別按設計長度乘以單位重量,以噸計算。
2、計算鋼筋工程量時,設計已規定鋼筋塔接長度的,按規定塔接長度計算;設計未規定塔接長度的,已包括在鋼筋的損耗率之內,不另計算塔接長度。鋼筋電渣壓力焊接、套筒擠壓等接頭,以個計算。
3、先張法預應力鋼筋,按構件外形尺寸計算長度,後張法預應力鋼筋按設計圖規定的預應力鋼筋預留孔道長度,並區別不同的錨具類型,分別按下列規定計算:
(1)低合金鋼筋兩端採用螺桿錨具時,預應力的鋼筋按預留孔道長度減0.35m,螺桿另行計算。
(2)低合金鋼筋一端採用徽頭插片,另一端螺桿錨具時,預應力鋼筋長度按預留孔道長度計算,螺桿另行計算。
(3)低合金鋼筋一端採用徽頭插片,另一端採用幫條錨具時,預應力鋼筋增加0.15m,兩端採用幫條錨具時預應力鋼筋共增加0.3m計算。
(4)低合金鋼筋採用後張矽自錨時,預應力鋼筋長度增加0.35m計算。
(5)低合金鋼筋或鋼絞線採用JM,XM,QM型錨具孔道長度在20m以內時,預應力鋼筋長度增加lm;孔道長度20m以上時預應力鋼筋長度增加1.8m計算。
(6)碳素鋼絲採用錐形錨具,孔道長在20m以內時,預應力鋼筋長度增加lm;孔道長在20m以上時,預應力鋼筋長度增加1.8m.
(7)碳素鋼絲兩端採用鐓粗頭時,預應力鋼絲長度增加0.35m計算。
(二)各類鋼筋計算長度的確定
鋼筋長度=構件圖示尺寸-保護層總厚度+兩端彎鉤長度+(圖紙註明的搭接長度、彎起鋼筋斜長的增加值)
式中保護層厚度、鋼筋彎鉤長度、鋼筋搭接長度、彎起鋼筋斜長的增加值以及各種類型鋼筋設計長度的計算公式見以下:
1、鋼筋的砼保護層厚度
鋼筋保護層塑膠墊塊註:(1)輕骨料砼的鋼筋的保護層厚度應符合國家現行標準《輕骨料砼結構設計規程》。
(2)處於室內正常環境由工廠生產的預製構件,當砼強度等級不低於C20且施工質量有可靠保證時,其保護層厚度可按表中規定減少5mm,但預製構件中的預應力鋼筋的保護層厚度不應小於15mm;處於露天或室內高濕度環境的預製構件,當表面另作水泥砂漿抹面且有質量可靠保證措施時其保護層厚度可按表中室內正常環境中的構件的保護層厚度數值採用。
(3)鋼筋砼受彎構件,鋼筋端頭的保護層厚度一般為10mm;預製的肋形板,其主肋的保護層厚度可按梁考慮。
(4)板、牆、殼中分布鋼筋的保護層厚度不應小於10mm;梁、柱中的箍筋和構造鋼筋的保護層厚度不應小於15mm。
2、鋼筋的彎鉤長度Ⅰ級鋼筋末端需要做1800、1350、900、彎鉤時,其圓弧彎曲直徑D不應小於鋼筋直徑d的2.5倍,平直部分長度不宜小於鋼筋直徑d的3倍;HRRB335級、HRB400級鋼筋的彎弧內徑不應小於鋼筋直徑d的4倍,彎鉤的平直部分長度應符合設計要求。
3、彎起鋼筋的增加長度
彎起鋼筋的彎起角度一般有300、450、600三種,其彎起增加值是指鋼筋斜長與水平投影長度之間的差值。
4、箍筋的長度
箍筋的末端應作彎鉤,彎鉤形式應符合設計要求。當設計無具體要求時,用Ⅰ級鋼筋或低碳鋼絲製作的箍筋,其彎鉤的彎曲直徑D不應大於受力鋼筋直徑,且不小於箍筋直徑的2.5倍;彎鉤的平直部分長度,一般結構的,不宜小於箍筋直徑的5倍;有抗震要求的結構構件箍筋彎鉤的平直部分長度不應小於箍筋直徑的10倍。
箍筋的長度兩種計算方法:
(1)可按構件斷面外邊周長減去8個砼保護層厚度再加2個彎鉤長度計算。
(2)可按構件斷面外邊周長加上增減值計算。
增減值P
抗震結構1350/1350-88-33-202278133增減值=25×8-27.8d
一般結構900/1800-133-100-90-66-330增減值=25×8-16.75d
一般結構900/900-140-110-103-80-50-20增減值=25×8-15d
(三)鋼筋的錨固長度
鋼筋的錨固長度,是指各種構件相互交接處彼此的鋼筋應互相錨固的長度。設計圖有明確規定的,鋼筋的錨固長度按圖計算;,當設計無具體要求時,則按《混凝土結構設計規範》的規定計算。
GB50010—2002規範規定:(1)受拉鋼筋的錨固長度(2)圈樑、構造柱鋼筋錨固長度
(四)鋼筋計算其他問題
鋼筋(1)鋼筋混凝土現澆板如圖所示計算10塊板的鋼筋工程量
解:①Φ8=(2.7-0.015×2)×[(2.4-0.015×2)÷0.15+1]×0.395=2.67×13×0.395=13.71kg
②Φ8=2.37×19×0.395=17.79kg
③Φ12=(0.5+0.1×2)×[(2.67+2.3)×2÷0.2+4]×0.888=33.56kg
④Φ6.5=(2.67×6+2.37×6)×0.26=7.86kg
小計:Φ10以內:(13.71+17.79+7.86)×10=393.60kg
Φ10以上:33.56×10=335.60kg
鐵馬鋼筋按經驗公式1%計算:
Φ10以內:(393.60+335.60)×0.01=7.29kg
拉力試驗
鋼筋拉力試驗機/臥式拉力機主要用途
LAW系列微機控制電液伺服臥式拉力試驗機採用機架整體鋼板焊接框架結構,單出桿雙作用活塞缸施加試驗力,圓柱銷插裝試樣,負荷感測器測力,根據試樣規格長度可有級調整拉伸空間,計算機螢幕控制並顯示試驗力及試驗曲線,按試驗方法的要求自動處理試驗數據,本機為吊裝帶類、鏈類以及繩索類做產品逐個拉伸試驗專用設備,用於吊裝帶類產品的逐個拉伸負荷,破壞等試驗,要求操作靈活方便,載入緩慢平穩,機體承載能力強等優點。
性能特點
1主機:
1.1機架整體採用鋼板焊接框架結構,通過前後夾頭座、油缸及前橫樑組成系統主結構;
1.2後夾頭座採用手動推動方式進行試驗空間有級調整;
1.3主機外形在滿足臥式試驗設備技術要求的基礎上進行設計,造型簡潔明快、比例協調、色彩搭配合理,使試驗設備的穩定性、安全性、美觀性達到完美統一。
2油源系統(泵站):
2.1一套10l/min,30MPa恆壓泵組:採用國內知名品牌電機,進口低噪聲高壓齒輪泵。
2.2電機安裝配有減振裝置(選用減振墊),以減小振動和噪音;
2.3油箱:全封閉標準油箱,容積80升,配油溫計、油位計,精密壓力過濾器,空氣濾清器等並帶有油溫、液位、油阻保護與指示裝置,根據油路的使用要求配相應高精度的濾油裝置。
2.4具有溫度過限、濾油器堵塞、液位過低等自動停機或報警功能;
2.5管路系統:主油缸載入器、夾頭作動器的液壓管路採用高壓軟管連線。
3控制系統:
3.1雙通道控制板全部採用數位化電路,結構一致,提高了各通道的互換性;
3.2計算機螢幕完成集成的數據控制顯示與試驗曲線顯示功能;
3.3數據存儲功能完善,可進行歷史數據再現與圖形顯示;
技術參數
產品型號
LAW-500
LAW-1000
LAW-2000
最大試驗力(kN)
500
1000
2000
試驗力測量範圍
10KN-500kN
20KN-1000kN
40KN-2000kN
試驗力示值精度
±1%
位移測量分辨力
0.01mm
試驗速度
0-80mm/min
拉頭空載快進速度
不小於200mm/min
試驗空間(不含活塞行程)
500-6000mm(有級調整500mm一檔)
活塞行程
1100mm
工作中心高
350mm
主機外形尺寸
9000x1200x500mm
機型展示
表示方法
箍筋⑴φ10@100/200(2)表示箍筋為φ10,加密區間距100,非加密區間距200,全為雙肢箍。
⑵φ10@100/200(4)表示箍筋為φ10,加密區間距100,非加密區間距200,全為四肢箍。
⑶φ8@200(2)表示箍筋為φ8,間距為200,雙肢箍。
⑷φ8@100(4)/150(2)表示箍筋為φ8,加密區間距100,四肢箍,非加密區間距150,雙肢箍。
樑上下筋
⑴3Φ22,3Φ20表示上部鋼筋為3Φ22,下部鋼筋為3Φ20。
⑵2φ12,3Φ18表示上部鋼筋為2φ12,下部鋼筋為3Φ18。
⑶4Φ25,4Φ25表示上部鋼筋為4Φ25,下部鋼筋為4Φ25。
⑷3Φ25,5Φ25表示上部鋼筋為3Φ25,下部鋼筋為5Φ25。
樑上部筋
說明:標在樑上支座處
⑴2Φ20表示兩根Φ20的鋼筋,通長布置,用於雙肢箍。
⑵2Φ22+(4Φ12)表示2Φ22為通長,4φ12架立筋,用於六肢箍。
⑶6Φ254/2表示上部鋼筋上排為4Φ25,下排為2Φ25。
⑷2Φ22+2Φ22表示只有一排鋼筋,兩根在角部,兩根在中部,均勻布置。
梁腰中筋
⑴G2φ12表示梁兩側的構造鋼筋,每側一根φ12。
⑵G4Φ14表示梁兩側的構造鋼筋,每側兩根Φ14。
⑶N2Φ22表示梁兩側的抗扭鋼筋,每側一根Φ22。
⑷N4Φ18表示梁兩側的抗扭鋼筋,每側兩根Φ18。
冷軋鋼筋
我國自八十年代後期起,開始引進冷軋帶肋鋼筋生產設備。先後有南京、蘇州、上海、青島、滄州、昆明等地分別從德國、義大利等國引進11套設備。九十年代中期又有安徽、廣東、江蘇等省的合資或外商獨資企業,從國外引進幾條生產線。與此同時。國內有些科研單位和企業著手研製或仿製冷軋設備。迄今已有十多個單位在生產和銷售冷軋鋼筋全套設備,分布於北京、遼寧、江蘇、河北、天津等地。還有一些設備生產企業,在幾年來激烈的市場競爭中,由於產品性能不良或質量低劣被淘汰。迄今國內已建冷軋帶肋鋼筋生產線約有400多條,年生產能力200萬噸,分布在26個省、市。
從所了解的各省情況看,近幾年來,在建設部和各省市建委的大力推動下,冷軋帶肋鋼筋的推廣工作有了很大進展。一些省取得了突出的成績,其中江蘇、遼寧兩省的推廣面最大,在預製構件中已淘汰了冷拔低碳鋼絲;在現澆混凝土結構中也有了數量較大的套用,四川、福建省的在這方面推廣工作很有成績。此外,北京、河北、湖南、安徽、山西、山東、廣東、浙江、上海等省市也陸繼開始推廣套用。據不完全統計。僅1998年全國的推廣量已超過60萬噸。用於城鄉住宅及公共建設的建築面積達1.5億平方米,今後還將有較大的增長。
在生產和套用技術方面,我國在引進的基礎上有了發展,如冷軋帶肋鋼材抗拉強度由國外一個強度級別發展到三個級別:CRB550、CRB650和CRB800;套用範圍也由國外的非預應力混凝土結構構件擴大到預應力混凝土構件。為推廣套用鋼筋,國家和一些省市主管部門組織編制了有關標準和圖集。國家標準《冷軋帶肋鋼筋》GB13788─2008已經實施。行業標準《鋼筋混凝土結構技術規程》JGJ95─2011已於2012年4月1日起施。
國家科委已將鋼筋列入國家重點推廣的項目。建設部將它納入“九五”、“十五”期間建築業重點推廣的10項新技術之一(包含在"高效鋼筋和預應力混凝土技術"項目內)。
裝修材料
鐵合金 | 鋼材 | 型鋼 | 方鋼 | 扁鋼 | 槽鋼 | 角鋼 | 工字鋼六角鋼 | 鋼筋 | 園鋼 | 螺紋鋼 | 線材 | 管材 | 無縫管 | 焊管 | 鋼板|薄鋼板 | 中厚鋼板 | 鋼絲繩 | 絞線 | 鋼絞線 | 鍍鋅鋼絞線 | 有色金屬|水泥|普通矽酸鹽水泥 | 礦渣|矽酸鹽|水泥 | 快硬高強水泥 | 快硬矽酸鹽水泥 | 耐浸蝕水泥 | 抗流酸鹽水泥 | 水玻璃型耐酸水泥 | 膨脹水泥 | 矽酸鹽膨脹水泥 | 石膏礬土膨脹水泥 | 木材|原木 | 方木 | 板材 | 竹材 | 毛竹 | 人造板 | 木工板 | 硬質纖維板 | 膠合板 | 砌塊|磚 | 普通粘土磚 | 粘土空心磚 | 粘土瓦 | 石棉瓦 | 玻璃鋼瓦 | 琉璃瓦 | 五金 | 浴缸 | 坐便器 | 蹲便器 | 小便器 | 臉盆 | 水池 | 水箱 | 玻璃陶瓷 | 浴缸 | 坐便器 | 小便器 | 牆 | 地磚 | 全瓷牆 | 地磚 | 半瓷牆 | 地磚 | 陶瓷錦磚 | 釉面磚 | 園林磚 | 普通玻璃 | 平板玻璃 | 壓花玻璃 | 浮法玻璃 | 磨砂玻璃 | 防暴玻璃 | 加絲玻璃 | 中空玻璃 | 加層玻璃 | 電熱玻璃 | 玻璃磚玻璃磚 | 玻璃馬賽克 | 清漆 | 瓷漆 | 聚脂漆 | 油脂漆 | 地板漆 | 防鏽漆 | 生漆 | 瀝青漆 | 無極防火漆 | 酚醛防火漆 | 106塗料 | 多彩內牆塗料 | 生態木 | 鋁型材 | 木塑地板 | 膜結構建築 | 耐火材料 | 正面吊 | 塑膠格柵 | 生態木吊頂 | 硬質合金 | 裝修公司 | 生態木天花|勾縫劑|土工膜|土工布|乳膠漆|牆衣|水性漆



