基本資料
異氰酸甲酯中文名稱: 異氰酸甲酯
英文名稱: Methyl isocyanate
別 名: 甲基異氰酸酯
分子式: C2H3NO 分子量: 57.06
熔 點: 沸點39.1℃
密 度: 0.9599(20/20℃)
蒸汽壓: <-15℃(閉杯)。
溶解性: 15℃時水中溶解度1%; 20℃時,6.7%
外觀與性狀: 無色清亮液體,有強刺激性。
用 途: 用於生產聚氨酯泡沫塑膠、各種殺蟲劑(如氨基甲酸酯類的西維因等)、除草劑(滅草定、丁噻隆)中間體、某些藥物、聚合物、塗膜。
標準
車間空氣衛生標準:
美國ACGIH TLV-TWA 0.047 mg/m3 (0.02 ppm) (皮膚)
美國MSHA STANDARD-air: TWA 0.02 ppm (0.05 mg/m3) (皮膚)
美國OSHA PEL(所有行業): 8H TWA 0.02 ppm (0.05 mg/m3) (皮膚)
比利時: TWA 0.02 ppm (0.047 mg/m3), 皮膚
丹麥: STEL 0.01 ppm (0.03 mg/m3), 皮膚
法國: TWA 0.02 ppm (0.05 mg/m3), 皮膚
德國: TWA 0.01 ppm (0.025 mg/m3)
匈牙利: TWA 0.05 mg/m3, STEL 0.06 mg/m3, 皮膚
荷蘭: TWA 0.02 ppm (0.05 mg/m3), 皮膚
菲律賓: TWA 0.02 ppm (0.05 mg/m3), 皮膚
俄羅斯: STEL 0.05 mg/m3, 皮膚
瑞士: TWA 0.01 ppm (0.025 mg/m3), STEL 0.02 ppm
英國: TWA 0.002 mg/m3, STEL 0.07 mg/m3, 皮膚
保加利亞,哥倫比亞,約旦,韓國 參照美國 ACGIH TLV;
紐西蘭,新加坡,越南 參照美國 ACGIH TLV
基本簡介
異氰酸甲酯異氰酸甲酯,又稱甲基異氰酸酯,分子量為57.05。外觀為帶有強烈氣味的無色液體,有催淚性。熔點達-45℃,沸點為39.1℃,閃點為-6℃。異氰酸甲酯的蒸氣與空氣可形成爆炸性混合物。遇明火、高熱能引起燃燒爆炸。其化學反應性強,易聚合,易吸潮。遇水、酸類或與有機物、氧化劑接觸放出二氧化硫。遇水或與水蒸氣反應放出有毒的或易燃的氣體。在火場中,受熱的容器有爆炸危險。
吸入低濃度本品蒸氣或霧,對呼吸道有刺激性;高濃度吸入可引起支氣管或喉的炎症、嚴重的因肺水腫而死亡。如果異氰酸甲酯與人的皮膚接觸,應立即脫去被污染的衣服,用大量流動清水沖洗至少15分鐘。由於屬易燃危化品,異氰酸甲酯應儲存於陰涼、通風倉間內。倉溫不宜超過30℃。防止陽光直射,包裝必須密封,應與氧化劑、酸類、鹼類分開存放。儲存間內的照明、通風等設施應採用防爆型,開關設在倉外。禁止使用易產生火花的機械設備和工具,定期檢查是否有泄漏現象。儲存容器周圍要設噴水設施。
異氰酸甲酯發生泄漏後,應根據泄漏情況立即將污染區人員隔離300米~450米。切斷火源,建議應急處理人員戴自給正壓式呼吸器,穿防毒服,從上風向進入現場。還要儘可能切斷泄漏源,防止其進入下水道、排洪溝等限制性空間。小量泄漏用活性炭或其它惰性材料吸收,也可以用大量水沖洗,大量泄漏要構築圍堤收容,噴霧狀水冷卻和稀釋蒸氣,但不要對泄漏直接噴水。用防爆泵轉移至槽車或專用收集器內,回收或運至廢物處理場所處置。
本品屬劇毒類。人體於0.89mg/m^3下,吸入1~5分鐘,4名受試者均無反應;4.46mg/m^3時有3名流淚及鼻刺激;隨著濃度的增加,眼和呼吸道的刺激症狀漸明顯;46.83mg/m^3時受試者感到刺激性不能忍耐。
毒理學簡介
異氰酸甲酯人吸入TCLo: 2 ppm。
大鼠經口LD50: 51500ug/kg; 吸入LC50: 6100ppb/6H; 經皮LD50: 2780mg/kg。小鼠經口LD50: 120mg/kg; 吸入LC50: 12200ppb/6H; 經皮LD50: 1820mg/kg 。兔經皮LD50: 220 uL/kg。本品屬劇毒類。人體於0.89mg/m^3下,吸入1~5分鐘,4名受試者均無反應;4.46mg/m^3時有3名流淚及鼻刺激;隨著濃度的增加,眼和呼吸道的刺激症狀漸明顯;46.83mg/m^3時受試者感到刺激性不能忍耐。
臨床表現
對眼和上呼吸道的刺激和損傷:低濃度引起流淚和咳嗽, 高濃度可引起眼紅腫和化學性灼傷。也能破壞鼻黏膜,使嗅覺喪失,上呼吸道黏膜也可致化學損傷。超過50mg/m^3的濃度,可引起皮膚水腫,組織壞死。對肺的損害:濃度超過50mg/m3時,還可導致化學性肺炎與肺水腫,甚至引起ARDS。未死者常伴繼發感染致呼吸窨迫,肺功能受損,日久尚可形成肺纖維化。濃度很高時,也可因支氣管痙攣致窒息。 此外, 尚可引起呼吸道過敏反應,加重呼吸困難和肺水腫。 遠期影響目前尚難確知。對印度博帕爾事件的受害者,目前仍在隨訪中。
處理
迅將中毒患者移離現場。脫去污染衣物,嚴密觀察。必要時供氧。眼及皮膚污染迅速用流水沖洗。給予對症和支持療法。如用弱鹼液局部霧化吸入,早期套用糖皮質激素,並可用支氣管擴張劑、抗生素等。印度有人用一種名為Lasix的抗水腫藥物,收效甚微。
危規:GB3.2 類32164。原鐵規:一級易燃液體,61130。UN NO.2480 。IMDG CODE3097-1頁,3.2 類。副危險6.1 類。
理化性質
無色清亮液體,有強刺激性。分子式 C2-H3-N-O。分子量 57.06。相對密度0.9599(20/20℃)。沸點39.1℃。閃點<-15℃(閉杯)。自燃點534℃。 蒸氣密度1.42。蒸氣壓46.39kPa(348mmHg20℃)。15℃時水中溶解度1%; 20℃時,6.7%。除不鏽鋼、 鎳、玻璃、 陶瓷外其他材料與其接觸均有被腐蝕危險。
尤其不能使用鐵、 鋼、鋅、 錫、銅或其合金作為盛裝容器。 容易與包含有活潑氫原子的化合物: 胺、水、 醇、酸、 鹼發生反應。與水反應生成甲胺、二氧化碳; 在過量水存在時, 甲胺再與MIC反應生成1,3-二甲基脲, 在過量MIC時則形成 1,3,5-三甲基縮二脲。 這二個反應均為放熱反應。 純物在有觸媒存在條件下, 發生自聚反應並放出熱能。遇熱、明火、氧化劑易燃。燃燒時釋出MIC蒸氣、氮氧化物、一氧化碳和氰化氫。高溫 (350~540℃)下裂解可形成氰化氫。遇熱分解放出氮氧化物煙氣。
製備方法
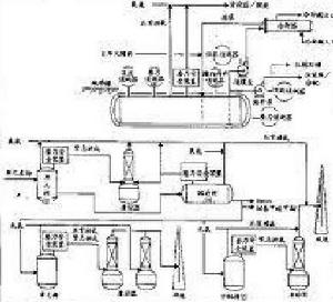
異氰酸甲酯大量生產時一般採用光氣和一甲胺反應。一甲胺經蒸發器蒸發氣化,與光氣按比例配合,分別預熱後進入反應器,在高溫和壓力下生成異氰酸甲酯。整個工藝過程包括異氰酸甲酯的合成和光氣回收、異氰酸甲酯的分離和精製、尾氣氯化氫和殘液的處理。
一甲胺與光氣在控制的工藝條件下製得甲氨基甲醯氯,將其用鄰二氯苯淬冷,在130℃脫去氯化氫,得到異氰酸甲酯-鄰二氯苯溶液,經蒸餾而得成品。小批量生產異氰酸甲酯可採用硫酸二甲酯和氰酸鉀為原料。將含量為99%的氰酸鉀、氧化鈣和氯化鈣一起磨碎,加入裝有鄰二氯苯和反應器內,共沸脫除微量水分。
溫度控制在172-177℃,物料呈沸騰狀態,在強烈攪拌下,緩緩加入無水硫酸二甲酯,生成的異氰酸甲酯即被連續蒸出,收集沸點為40-60℃餾分即為成品,收率為89%。以氰酸鈉代替氰酸鉀時,收率為87%。也可將硫酸二甲酯滴加到氰酸鈉-輕油混合液中,在140-160℃反應。該法得到的異氰酸甲酯收率約45%。
侵入途徑
主要經呼吸道吸入。由於MIC在水中易分解,故進入血流的可能性很小。
中毒症狀
異氰酸甲酯可經由呼吸、皮膚或誤食而使人體中毒,與之接觸可使皮膚及眼睛灼傷。大量吸入、食入或由皮膚進入都可致命。
1.吸入性中毒之症狀
吸入情況 中毒之症狀
低濃度 造成流淚及鼻腔、咽喉部的刺激。
高濃度 造成咳嗽、呼吸困難、胸痛、分泌物增加等等,甚至肺水腫及有生命危險。
2.皮膚接觸性中毒之症狀
對皮膚有刺激性,可能引起過敏,造成氣喘發作。
3.眼睛接觸性中毒之症狀
濃度4ppm時感到刺激並引起流淚,繼續暴露可能對眼睛造成永久性傷害。
4.食入性中毒之症狀
可產生噁心、嘔吐、腹部絞痛等腸胃道症狀,嚴重者會合併躁動不安、混亂、抽搐之神經症狀。
防災設備
異氰酸甲酯異氰酸甲酯之救災需針對人員防護、火災爆炸預防及泄漏控制等方面選用適當防災器材設備:
1.個人防護設備
使用範圍 設備規格
氣體濃度3ppm以上之區域或未知濃度之狀況 A級防護衣具,包括: (1)氣密式連身防護衣 (2)正壓全面式自攜式空氣呼吸器(置於防護衣內) (3)防護手套(聚乙烯醇、鐵氟龍材質) (4)防護鞋(靴)
氣體濃度3ppm以下之區域且空氣中氧氣濃度高於19.5%者。 C級防護衣具,包括: (1)非氣密式連身防護衣 (2)全面式或半面式空氣濾清式口罩(適用異氰酸甲酯者) (3)防護手套(聚乙烯醇、鐵氟龍材質) (4)防護鞋(靴)
2.偵測及警報設備
偵測對象 設備 偵測範圍
毒性濃度
可燃性濃度 攜帶式或固定式可燃性氣體偵測器 0~100% LEL 附註:依據毒性化學物質管理法施行細則第18條、第20條及(82)環署毒字第31061號公告事項五~(二)之規定,異氰酸甲酯之運作場所需裝設偵測及警報設備。
3.處理設備
設備名稱 功能 規格
吸收體 救漏除污 (1)撒吸附劑(如木屑、活性碳、砂等) (2)用通用型吸收棉圍堵 滅火器具 滅火冷卻 撒水、化學乾粉、泡沫、二氧化碳
急救方式
異氰酸甲酯搶救者需按前述救災設備中之個人防護設備完整穿戴,方可進入災區救人,而急救之重點是將患者迅速搬離現場至通風處,檢查患者之中毒症狀,判斷出中毒路徑給予適當之救護。
1.中毒急救基本處理原則
檢查項目 急救原則
眼睛 呼吸、心跳
(1)不管吸入性、接觸性或食入性中毒之傷害,均可先給予100%氧氣。
(2)若意識不清,則將患者置於復甦姿勢,不可餵食。
(3)若無呼吸、心跳停止,立即施予心肺復甦術(CPR)。
(4)立即請人幫忙打電話給119求救。
(5)立即送醫。
(6)救護人員到達前,則依下列2, 3, 4, 5項處理。
2.吸入性傷害之急救
急救順序 步驟
立即處置
(1)給予100%氧氣。
(2)立即喊叫或請人幫忙打電話求救。
(3)檢查呼吸,若呼吸停止,施以人工呼吸(不宜用口對口人工呼吸)。
(4)若心跳停止,立即施以體外心臟按摩。
後續處置 立即送醫。
3.皮膚接觸性傷害之急救
急救順序 步驟
立即處置
(1)以肥皂或中性清潔劑及水清洗皮膚。
(2)沖洗時以剪刀將污染衣服脫除,同時也將鞋子與襪子脫除。
(3)繼續用水沖洗至少15~30分鐘。
(4)沖洗結束時,利用乾淨衣物,覆蓋受傷部位。
後續處置 立即送醫。
4.眼睛接觸性傷害之急救
急救順序 步驟
立即處置
(1)立即且持續用清水沖洗眼睛至少15至30分鐘。
(2)隱形眼鏡必先除去或用水將它衝出來。
(3)用濕潤棉棒將眼睛任何可移除之異物移除。
(4)不時地將患者上下眼皮撥開沖洗,因病患可能疼痛而無法張眼。
(5)沖洗完畢用乾淨紗布覆蓋,並以紙膠布固定。
後續處置 立即送醫。
5.食入性傷害之急救
急救順序 步驟
立即處置
(1)若無呼吸,立即施予人工呼吸。
(2)若心跳停止,立即施予體外心臟按摩。
(3)切勿催吐。
(4)若有意識,用水徹底地潤洗口腔。
(5)食入10分鐘內,若患者無意識喪失或嘔吐,可給予喝240~300毫升的水或牛奶,以稀釋其濃度。
(6)若患者自發性嘔吐,讓患者向前傾或仰躺時頭部側傾,以減低吸入嘔吐物,造成呼吸道阻塞之危險。
後續處置 立即送醫。
災後處理
1.泄漏之救災
嚴重度 應對措施
小量 (1)切斷所有引火源,危險區域內禁止生火吸菸。
(2)在無火災情況下,必須按前述救災設備中之個人防護設備完整穿戴。
(3)不要接觸或走越泄漏液。
(4)以大量水沖洗污染區域。
大量 (1)切斷所有引火源,危險區域內禁止生火吸菸。
(2)在無火災情況下,必須按前述救災設備中之個人防護設備完整穿戴。
(3)不要接觸或走越泄漏液。
(4)於泄漏液上噴撒覆蓋蒸氣抑制泡沫,以降低泄漏液之蒸發。
(5)在泄漏液之前端築堤圍堵,待繼續處理回收。
2.火災之救災
嚴重度 應對措施
小火 (1)使用乾粉、CO2、水霧或泡沫來滅火。
(2)保持最大距離來作滅火動作。
(3)在火災熱輻射狀況下,靠火焰側之容器壁施以水霧冷卻,直至撲滅火災。
(4)不要直接將水噴入容器內。
大火 (1)使用水霧或泡沫來滅火。
(2)保持最大距離來作滅火動作。
(3)在火災熱輻射狀況下,靠火焰側之容器壁施以水霧冷卻,直至撲滅火災。
(4)若因火災致使儲槽安全閥聲響大作或是槽壁變色,立即退出。
(5)對於裝卸區的大火,應使用自動式搖擺噴塔大量水霧冷卻。
(6)消防人員必須按前述救災設備中之個人防護設備完整穿戴,使用水霧、泡沫滅火。
3.災後之處理
(1)泄漏區域需進行通風換氣,再將其氣體導入氣體燃燒塔。
(2)少量泄漏液以蛭石、細沙、土或類似物質吸收,吸收後之廢棄物,小心得移入合適之密封桶中,再將其氣體抽出導入氣體燃燒塔。
(3)大量泄漏液以合適之幫浦(須防其易燃性),回收處理。
(4)外 物勿排入下水道,以免引起爆炸。
(5)事後應以清潔劑和水,徹底清洗災區,產生之廢水應導入廢水處理場。
泄漏事故
毒氣泄漏事故1984年發生在印度博帕爾的毒氣泄漏事故,毒氣成分即為該氣體——異氰酸甲酯!
1984年12月3日,美國聯合碳化物公司在博帕爾開辦的一家農藥廠發生一起嚴重的毒氣(異氰酸甲酯)泄漏事故,給當地造成巨大災難。據印度報業托拉斯報導,這起事故共造成1.5萬多人死亡。印度政府估計,博帕爾地區有近100萬居民受到不同程度的影響。事後,美國聯合碳化物公司向印度政府支付了4.7億美元的賠償費。
新華網孟買2010年6月7日印度中央邦首府博帕爾地方法院7日作出裁決,判定8名被告在25年前的博帕爾毒氣泄漏事故中有罪。 據印度媒體報導,博帕爾地方法院宣布,8名被告在25年前的毒氣泄漏災難中犯有疏忽導致死亡等罪。在被宣布有罪的8名被告中,包括當時發生毒氣泄漏的美國聯合碳化物公司在博帕爾工廠的董事長馬欣德拉和其他幾名管理人員。其中1名被告已經死亡。
這印度最慘毒氣泄漏案訴訟25年後才宣判,獲罪的只有7名印度籍高管,美國老闆賠錢了事
時隔25年後,印度一家地方法院對1984年博帕爾毒氣泄漏事件做出了姍姍來遲的判決,聯合碳化物(印度)有限公司的7名印度籍高管當天被裁定因玩忽職守導致他人死亡,各自將面臨最高兩年的有期徒刑。當天,數百名倖存者家屬和環保人士聚集在法院周圍,抗議法院對這起20世紀最嚴重工業災難肇事者的判決太輕太晚。
判決太遲太輕惹民憤 1969年,美國聯合碳化物公司在印度中央邦博帕爾市北郊建立了聯合碳化物(印度)有限公司,專門生產滴滅威、西維因等殺蟲劑。這些產品的化學原料是一種叫異氰酸甲酯的巨毒氣體。
1984年12月3日凌晨,這家工廠儲存液態異氰酸甲酯的鋼罐發生泄漏,,引發了20世紀最著名的一場災難。 印度中央調查局在災難發生後曾對12名相關人士提出指控,包括美國聯合碳化物(印度)有限公司時任主席沃倫·安德森和公司的8名印度籍高管,以及公司本身和旗下的兩家小公司。由於一名遭到起訴的印度高管已經死亡,,這家法院7日以玩忽職守致他人死亡判決餘下7名印度籍高管有罪,包括當時的印方主席克沙布·馬欣德拉,很多人已經是70多歲。按照這項罪名,他們最多將被判處兩年監禁。這7名高管只是公司操作層面負責人,更高級別公司管理人員一直逍遙法外。
毒氣泄漏事件的倖存者和家屬以及當地的活動家7日早早聚集到法院周圍,舉著橫幅抗議對肇事者的懲罰太輕太晚。由於做出有罪判決的是印度的一家地方法院,被告還有權向高一級法院提出抗訴,估計這一過程又要持續數年時間。 “博帕爾毒氣泄漏受害者抗爭”組織表示這樣的判決是對受害者的侮辱,該組織的卡爾尼克無奈地說:“即使最後被判定有罪,2年的監禁又能代表什麼,再說他們還可以抗訴。” 印度法院7日做出判決後,美國聯合碳化物公司發表聲明說:“自從多年前(博帕爾毒氣泄漏事故的)指控被分成不同的案件後,聯合碳化物公司及其官員就與此次判決無關。”
美方老闆逍遙法外 災難發生後,公司的美國老闆安德森曾短時間被捕,但很快就離開印度回國,之後就再也沒有在印度法院的審理程式中露面,目前他生活在紐約。去年7月,這家法庭對安德森發出逮捕令,並要求印度中央政府向華盛頓施壓要求引渡,但一直沒有下文。 美國聯合碳化物公司在1989年向印度政府支付了4.7億美元的賠償金,該公司在1999年被陶氏化學收購。陶氏化學在2009年博帕爾泄漏事件25周年時曾表示,聯合碳化物公司已經做了所有能做的事情來幫助受害者和他們的家人,稱印度政府有責任向當地居民提供乾淨的飲用水和醫療服務。
2009年進行的一項環境檢測顯示,在當年爆炸工廠的周圍依然有明顯的化學殘留物,這些有毒物質污染了地下水和土壤,導致當地很多人生病。因為毒氣泄漏失去工作能力或者患上慢性病的受害者當年獲得了1000到2000美元不等的賠償,但是還有很多受害者一分錢都沒有拿到。 印度總理辛格在泄漏事件25周年紀念活動中稱這起悲劇“一直折磨著所有印度人的良心”,承諾要繼續解決當地飲用水遭污染問題。

