時鐘
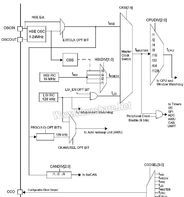
HSE/LSE時鐘源HSE時鐘是STM32、STM8等系列MCU中的高速外部晶體振盪器,可由下面兩個時鐘源產生:
1.HSE外部晶體/陶瓷諧振器
2.HSE用戶外部有源時鐘
最大24MHz高速外部時鐘信號(HSEuser-ext)
為了最大限度減小輸出失真和減小啟動的穩定時間,諧振器和負載電容應儘可能得靠近振盪器引腳。負載電容值應根據所選的振盪器進行調整。
外部晶體/陶瓷諧振器(HSE晶體)
外部1至24MHz的振盪器其優點在於能夠產生精確的占空比為50%的主時鐘信號。
硬體連線如圖14所示。更多詳情請參見數據手冊電特性章節。振盪器在啟動時的輸出時鐘信號是不穩定的,默認情況下,在時鐘信號被使用之前會插入2048個振盪器周期的延遲。用戶可通過設定選項位元組HSECNT來縮短穩定時間,請參見數據手冊的選項位元組章節。外部時鐘暫存器CLK_ECKR中的標誌位HSERDY用以指示高速外部振盪器是否穩定。啟動時,HSE時鐘信號將不會生效直至此標誌位被硬體置位。
HSE晶體可通過設定外部時鐘暫存器CLK_ECKR中的HSEEN位來打開或關閉。
外部時鐘源(HSE用戶外部時鐘)
這種模式下,必須由用戶提供一個外部時鐘,此時鐘的最高頻率可為24MHz。用戶可通過編程選項位EXTCLK選擇此模式。詳情請參見數據手冊的選項位元組章節。此時,占空比約50%的外部時鐘信號(方波,正弦波,三角波)用以驅動OSCIN引腳,而OSCOUT引腳可做為通用輸入/輸出管腳使用。
IT含義
HSE華為認證銷售工程師(HuaweiCertifiedSalesEngineer)
主要定位於企業級網路產品的銷售人員,包括內容網路基礎知識、常見網路接口與線纜、華為中低端路由器介紹、華為通用路由平台VRP、高端路由器介紹、Refiner產品介紹、IManager網管。通過一門對應的考試後可獲得華為統一發放的《華為認證銷售工程師》證書。
管理學
簡介
HSE是健康(Health)、安全(Safety)和環境(Environmental)管理體系的簡稱,HSE管理體系是將組織實施健康、安全與環境管理的組織機構、職責、做法、程式、過程和資源等要素有機構成的整體,這些要素通過先進、科學、系統的運行模式有機地融合在一起,相互關聯、相互作用,形成動態管理體系。
解釋
健康是指人身體上沒有疾病,在心理上(精神上)保持一種完好的狀態。
環境是指與人類密切相關的、影響人類生活和生產活動的各種自然力量或作用的總和。它不僅包括各種自然因素的組合,還包括人類與自然因素間相互形成的生態關係的組合。
安全、環境與健康管理體系(簡稱為HSE體系)是按:規劃(PLAN)--實施(DO)--驗證(CHECK)--改進(ACTION)運行模式來建立的,即PDCA模式。
提出
該體系最初由國際知名的石油化工企業最先提出,1996年1月,ISO/TC67的SC6分委會發布ISO/CD14690《石油和天然氣工業健康、安全與環境管理體系》,1997年6月中國石油天然氣總公司參照ISO/CD14690制定了企業標準SY/T6276-1997《石油天然氣工業健康、安全與環境管理體系》、SY/T6280-1997《石油地震隊健康、安全與環境管理規範》、SY/T6283-1997《石油天然氣鑽井健康、安全與環境管理指南》標準;2001年2月中國石化集團公司發布了《中國石油化工集團公司安全、環境與健康(HSE)管理體系》、《油田企業安全、環境與健康(HSE)管理規範》、《煉油化工企業安全、環境與健康(HSE)管理規範》、《施工企業安全、環境與健康(HSE)管理規範》、《銷售企業安全、環境與健康(HSE)管理規範》和《油田企業基層隊HSE實施程式編制指南》、《煉油化工企業生產車間(裝置)HSE實施程式編制指南》、《銷售企業油庫、加油站HSE實施程式編制指南》、《施工企業工程項目HSE實施程式編制指南》、《職能部門HSE職責實施計畫編制指南》。形成了系統的HSE管理體系標準。
分析
HSE管理體系要求組織進行風險分析(JHA),確定其自身活動可能發生的危害和後果,從而採取有效的防範手段和控制措施防止其發生,以便減少可能引起的人員傷害、財產損失和環境污染。它強調預防和持續改進,具有高度自我約束、自我完善、自我激勵機制,因此是一種現代化的管理模式,是現代企業制度之一。
三位一體
HSE管理體系是三位一體管理體系。H(健康)是指人身體上沒有疾病,在心理上保持一種完好的狀態;S(安全)是指在勞動生產過程中,努力改善勞動條件、克服不安全因素,使勞動生產在保證勞動者健康、企業財產不受損失、人民生命安全的前提下順利進行;E(環境)是指與人類密切相關的、影響人類生活和生產活動的各種自然力量或作用的總和,它不僅包括各種自然因素的組合,還包括人類與自然因素間相互形成的生態關係的組合。由於安全、環境與健康的管理在實際工作過程中有著密不可分的聯繫,因此把健康(Health)、安全(Safety)和環境(Environment)形成一個整體的管理體系,是現代石油化工企業的必然。
概念發展
健康、安全與環境體系的形成和發展是石油勘探開發多年管理工作經驗積累成果,它體現了完整的一體管理思想。1974年,石油工業國際勘探開發論壇(E&PForum)建立,作為石油公司國際協會的石油工業組織,它組織了專題工作組,從事健康、安全和環境管理體系的開發。
60年代以前主要是體現安全方面的要求,在裝備上不斷改善對人們的保護,利用自動化控制手段使工藝流程的保護性能得到完善;70年代以後,注重了對人的行為的研究,注重考察人與環境的相互關係;80年代以後,逐漸發展形成了一系列安全管理的思想和方法。
80年代後期,國際上發生了幾次重大事故,如1987年的瑞士SANDEZ大火,1988年英國北海油田的帕玻爾·阿爾法平台事故,以及1989年的EXXON公司VALDEZ泄油等,這些重大事故引起了國際工業界的普遍關注,大家都深深認識到,石油石化作業是高風險的作業,必須採取有效、完善的HSE管理系統才能避免重大事故的發生。1991年,在荷蘭海牙召開了第一屆油氣勘探、開發的健康、安全、環保國際會議,HSE這一概念逐步為大家所接受。
許多大石油公司非常關注HSE管理體系的建立。如殼牌公司,1985年,首次在石油勘探開發領域提出了強化安全管理(EnhanceSafetyManagement)的構想和方法。1986年,在強化安全管理的基礎上,形成安全管理手冊,HSE管理體系初現端倪。在1990年制定了自己的安全管理體系(SMS);1991年,頒布了健康、安全與環境(HSE)方針指南;1992年,正式出版安全管理體系標準EP92-01100;1994年,正式頒布健康、安全與環境管理體系導則。
1994年油氣開發的安全、環保國際會議在印度尼西亞的雅加達召開,由於這次會議由SPE發起,並得到IPICA(國際石油工業保護協會)和AAPG的支持,影響面很大,全球各大石油公司和服務廠商積極參與,HSE的活動在全球範圍內迅速展開。
1996年1月,ISO/TC67的SC6分委會發布ISO/CD14690《石油和天然氣工業健康、安全與環境管理體系》,成為HSE管理體系在國際石油業普遍推行的里程碑,HSE管理體系在全球範圍內進入了一個蓬勃發展時期。
企業標準
1997年6月中國石油天然氣總公司參照ISO/CD14690制定了三個企業標準:
1.SY/T6276-1997《石油天然氣工業健康、安全與環境管理體系》
2.SY/T6280-1997《石油地震隊健康、安全與環境管理規範》
3.SY/T6283-1997《石油天然氣鑽井健康、安全與環境管理指南》
健康是指人身體上沒有疾病,在心理上(精神上)保持一種完好的狀態。
安全是指在勞動生產過程中,努力改善勞動條件、克服不安全因素,使勞動生產在保證勞動者健康、企業財產不受損失、人民生命安全的前提下順利進行。安全生產是企業一切經營活動的根本保證。
環境(是指與人類密切相關的、影響人類生活和生產活動的各種自然力量或作用的總和。它不僅包括各種自然因素的組合,還包括人類與自然因素間相互形成的生態關係的組合。
安全、環境與健康管理體系(簡稱為HSE體系)是按:規劃(PLAN)--實施(DO)--驗證(CHECK)--改進(ACTION)運行模式來建立的,即PDCA模式。
十個要素
HSE管理體系的十要素是什麼?
①領導承諾、方針目標和職責②組織機構、職責、資源和檔案控制③風險評價和隱患治理④承包商和供應商管理⑤裝置(設施)設計和建設⑥運行和維修⑦變更管理和應急管理⑧檢查和監督⑨事故處理和預防⑩審核、評審和持續改進。
領導承諾、方針目標和責任”在十個要素中起核心和導向作用。
風險評價是所有HSE要素的基礎,它是一個不間斷的過程。
風險評價是依照現有的專業經驗、評價標準和準則,對危害分析結果作出判斷的過程。
危害評價
在進行危害評價時要考慮十個方面指:員工和周圍人群、設備、產品、財產、水、大氣、廢物、土地、資源、社區和相關方。
在進行危害評價時要考慮的三種狀態指:正常、異常、緊急。
在進行危害評價時要考慮三種時態指:過去、現在、將來。
持續改原則
建立HSE管理體系的指導原則中持續改進的原則指HSE管理體系著眼於持續改進,採用PDCA模式,實現動態循環。通過持續改進,使體系得到不斷完善。同時,體系要求集團公司所屬企業應按適當的時間間隔對HSE進行審核和評審,以確保其持續改進的適應性和有效性。
管理措施
風險控制的管理措施有:制定、完善管理程式和操作規程;制定、落實風險監控管理措施;制定、落實應急預案;加強員工的HSE教育培訓;建立檢查監督和獎懲機制。
HSE程式
可供選擇的現有辦法包括程式檔案、運行控制檔案(SOP)、作業指導書(WI)。HSE程式檔案架構共分為兩個層次:管理層檔案和作業層檔案。
管理層檔案包括手冊、程式檔案、運行控制檔案。
作業層檔案包括作業指導書、記錄、表格、報告等。
體系核心
領導和承諾是HSE管理體系的核心。承諾是HSE管理的基本要求和動力,自上而下的承諾和企業HSE文化的培育是體系成功實施的基礎。
HSE工作內容
各部門HSE工作主要分三步:識別評估、風險控制、績效評估。
建立和實施HSE管理體系中有三個關鍵問題:
A:各級領導,特別是一把手重視是前提條件。
B:全員參與是關鍵。
C:危害和環境因素識別以及風險和環境影響評估是重要環節,也是首要的步驟。
HSE方針是企業對其在HSE管理方面的意向和原則聲明,是HSE管理體系的中心主題,有效實施管理體系,必須有正確的方針作指導。
HSE管理體系主要包括的管理思想和觀念有一切事故都可以預防的思想;全員參與的觀點:層層負責制的管理模式;程式化、規範化的科學管理方法;事前識別控制險情的原理。
承包商就是由業主僱傭來完成施工、建設、安裝、檢修等工作或提供服務的個人、公司或合作者。
供應商就是為業主供應原料與設備的個人、公司或合作者。
在下列情況發生變更時應及時更新確定和評價環境因素:
a)法律、法規、標準發生變更;
b)生產工藝發生變更;
c)新建、擴建和改建項目。
變更管理是指對人員、工作過程、工作程式、技術、設施等永久性或暫時性的變化進行有計畫的控制。
應急管理是指對生產、儲運和服務進行全面、系統、細緻地分析和調查研究,識別可能發生的突發事件和緊急情況,制定可靠的防範措施和應急預案。
HSE體系檢查
分為:
a)國家、公司安排及要求進行的指令性檢查;b)常規檢查。
審核就是判別管理活動和有關過程是否符合計畫安排,以及這些安排是否得到有效實施,並系統地驗證企業實施安全、環境與健康方針和戰略目標的過程。
公司HSE管理體系的審核分為:a)內部審核;b)第三方審核。
評審就是高層管理者對安全、環境與健康管理體系的適應性及其執行情況進行正式評審。
事故就是造成死亡、職業病、傷害、財產損失或環境破壞的事件。
危害就是可能造成人員傷害、職業病、財產損失、環境破壞的根源或狀態。
風險就是發生特定危害時間的可能性以及發生事件結果的嚴重性。
企業的最高管理者是HSE第一責任人。
承包商的施工人員入廠前的HSE教育由企業HSE管理部門和工程管理部門組織進行。
作業前的HSE教育由相關生產車間和工程管理部門組織進行。
作業前的教育內容包括
a)作業地點和作業對象的主要危險因素及安全注意事項;
b)施工作業中應遵守的HSE規定;
c)易發生泄漏、跑冒、著火、爆炸、中毒的部位及防範措施;
d)生產裝置消防報警設施和保護、救護設施的擺放位置及使用方法;
e)事故發生後應急處理的方法。
隱患評估分為:隱患自評、申報和複查、評估三個步驟。
企業及二級單位一般每年至少進行一次內部審核,必要時可適當增加審核次數。
HSE管理體系建立分為以下五個步驟:
a)HSE管理體系的初始狀態的評審;
b)HSE管理體系策劃及風險評估;
c)HSE管理體系檔案編制;
d)實施HSE管理體系;
e)HSE管理體系審核及管理評審。
實行檔案控制的目的是:
a)與公司的活動相適應;
b)定期評審,必要時進行修訂,發布前經授權人批准;
c)需要時現行版本隨時可得;
D)失效時能及時從頒發處和使用處收回。
作業指南里所指的作業基建、生產日常運行中各種操作、開停工、檢維修作業、變更等在HSE管理體系中工作內容。
可供選擇的現有辦法包括程式檔案、運行控制檔案(SOP)、作業指導書(WI)。
作業負責人在制定作業方案時,必須召集與本作業相關而且有代表性人員成立危害和環境因素識別小組,形成基本工作步驟利用工作危害分析(JHA)或其他分析方法進行風險評估和環境因素評價,填寫附表作業HSE管理表,識別本作業工作過程中存在的危害和環境因素以及完成本項工作後可能產生的新的HSE方面的問題,對參與分析的人員要求有一定的風險分析能力,生產經驗的人員。
基本要素
體系要素及相關部分分為三大塊:核心和條件部分,循環鏈部分,輔助方法和工具部分。
⒈核心和條件部分
(1)領導和承諾:是HSE管理體系的核心,承諾是HSE管理的基本要求和動力,自上而下的承諾和企業HSE文化的培育是體系成功實施的基礎。
(2)組織機構、資源和檔案:良好的HSE表現所需的人員組織、資源和檔案是體系實施和不斷改進的支持條件。它有7個二級要素。這一部分雖然也參與循環,但通常具有相對的穩定性,是做好HSE工作必不可少的重要條件,通常由高層管理者或相關管理人員制定和決定。
⒉循環鏈部分
(1)方針和目標:對HSE管理的意向和原則的公開聲明,體現了組織對HSE的共同意圖、行動原則和追求。
(2)規劃:具體的HSE行動計畫,包括了計畫變更和應急反應計畫。該要素有5個二級要素。
(3)評價和風險管理:對HSE關鍵活動、過程和設施的風險的確定和評價,及風險控制措施的制定。該要素有6個二級要素。
(4)實施和監測:對HSE責任和活動的實施和監測,及必要時所採取的糾正措施。該要素有6個二級要素。
(5)評審和審核:對體系、過程、程式的表現、效果及適應性的定期評價。該要素有2個二級要素。
(6)糾正與改進:不作為單獨要素列出,而是貫穿於循環過程的各要素中。
循環鏈是戴明循環模式的體現,企業的安全、健康和環境方針、目標通過這一過程來實現。除HSE方針和戰略目標由高層領導制定外,其他內容通常由企業的作業單位或生產單位為主體來制定和運行。
⒊輔助方法和工具
輔助方法和工具是為有效實施管理體系而設計的一些分析、統計方法。由以上分析可以看出:
(1)各要素有一定的相對獨立性,分別構成了核心、基礎條件、循環鏈的各個環節;
(2)各要素又是密切相關的,任何一個要素的改變必須考慮到對其他要素的影響,以保證體系的一致性;
(3)各要素都有深刻的內涵,大部分有多個二級要素。
結構特點
1.按戴明模式建立。HSE管理體系是一個持續循環和不斷改進的結構,即“計畫—實施—檢查—持續改進”的結構。
2.由若干個要素組成。關鍵要素有:領導和承諾,方針和戰略目標,組織機構、資源和檔案,風險評估和管理,規劃,實施和監測,評審和審核等。
3.各要素不是孤立的。這些要素中,領導和承諾是核心;方針和戰略目標是方向;組織機構、資源和檔案作為支持;規劃、實施、檢查、改進是循環鏈過程。
HSE管理的目
(1)滿足政府對健康、安全和環境的法律、法規要求;
(2)為企業提出的總方針、總目標以及各方面具體目標的實現提供保證;
(3)減少事故發生,保證員工的健康與安全,保護企業的財產不受損失;
(4)保護環境,滿足可持續發展的要求;
(5)提高原材料和能源利用率,保護自然資源,增加經濟效益;
(6)減少醫療、賠償、財產損失費用,降低保險費用;
(7)滿足公眾的期望,保持良好的公共和社會關係;
(8)維護企業的名譽,增強市場競爭能力。
指導原則
1.第一責任人的原則
隨著生命和健康成為保障人權的重要內涵,HSE管理在現代管理中的地位愈來愈突出,已成為國際石油石化工業發展戰略之一。HSE管理體系,強調最高管理者的承諾和責任,企業的最高管理者是HSE的第一責任者,對HSE應有形成檔案的承諾,並確保這些承諾轉變為人、財、物等資源的支持。各級企業管理者通過本崗位的HSE表率,樹立行為榜樣,不斷強化和獎勵正確的HSE行為。
2.全員參與的原則
HSE管理體系立足於全員參與,突出“以人為本”的思想。體系規定了各級組織和人員的HSE職責,強調集團公司內的各級組織和全體員工必須落實HSE職責。公司的每位員工,無論身處何處,都有責任把HSE事務做好,並過審查考核,不斷提高公司的HSE業績。
3.重在預防的原則
在集團公司的HSE管理體系中,風險評價和隱患治理、承包商和供應商管理、裝置(設施)設計和建設、運行和維修、變更管理和應急管理這5個要素,著眼點在於預防事故的發生,並特彆強調了企業的高層管理者對HSE必須從設計抓起,認真落實設計部門高層管理者的HSE責任。初步設計的安全環保篇要有HSE相關部門的會簽批覆,設計施工圖紙應有HSE相關部門審查批准簽章,強調了設計人員要具備HSE的相應資格。風險評價是一個不間斷的過程,是所有HSE要素的基礎。
4.以人為本的原則
HSE管理體系強調了公司所有的生產經營活動都必須滿足HSE管理的各項要求,突出了人的行為對集團公司的事業成功至關重要,建立培訓系統並對人員技能及其能力進行評價,以保證HSE水平的提高。長慶油田分公司在員工培訓方面實行兩套班子,分開培訓,分工明確,大大提高了員工的培訓質量,對企業HSE管理的落實起到了很大的作用。
HSE管理體系實施步驟
一、學習標準、培訓人員
企業在建立HSE管理體系之前,應結合集團公司頒布的10個HSE系列標準,開展兩個層次的教育培訓工作。
1.組織對崗位工人的宣傳教育。HSE管理體系的實施和其管理目標的實現,需要企業全體職工的深刻理解和積極參與。因此,企業必須通過一定的形式,使企業的每一個員工都清楚地了解實施HSE管理體系的目的、意義、內容和要求,以使其自覺主動地加入到推行HSE管理體系的過程中。
2.組織對領導幹部和管理人員的專門培訓。領導幹部和管理人員是HSE管理體系的建立保持者,擔負著組織管理、檔案編制和運行監督等重要使命。因此,必須通過舉辦專門的HSE管理體系培訓班,使其獲得HSE管理體系建立實施工作所需的專門知識,並具備HSE管理體系內審員的資格。
二、風險評價和管理現狀調研
風險評價和管理現狀調研是建立HSE管理體系的前提和基礎,企業及二級單位在建立HSE管理體系之前,必須對企業存在的事故隱患、職業危害、環境影響進行風險評價,對影響企業安全生產、環境保護及健康衛生的HSE管理問題進行現狀調研,以使企業制定的控制目標和管理方案更具有針對性。
三、規劃設計和準備
根據風險評價和現狀調研的結論,企業及二級單位的最高管理者應組織有關部門對擬建立的HSE管理體系進行規劃設計和準備,其主要工作程式及內容應包括:
1.企業最高管理者依照HSE管理規範確定的承諾原則和內容,向企業員工和相關方作出書面承諾。
2.企業最高管理者指定和任命HSE管理者代表,並授予應有的管理許可權。
3.企業主管部門提出HSE方針和目標草案,最高管理者組織評審並批准發布。
4.成立企業HSE管理委員會,制定HSE管理委員會章程。
5.調整和強化HSE管理監督機構,合理設定工作崗位,充實技術管理人員。
6.建立健全企業HSE組織管理網路,成立基層單位HSE管理小組,按要求選拔配備HSE管理人員或安全工程師。
7.依照HSE管理規範,制定各級組織和人員的HSE職責。
8.制定、修訂和完善HSE管理工作所必需的制度、規定。
9.根據HSE管理規範和HSE制度、規定的要求,制定出HSE關鍵管理工作的程式。
10.提出建立和保持HSE管理體系所需的資源配置計畫。
11.制定HSE管理體系建立的實施計畫進度表,明確各部門和單位的責任與分工。
四、HSE實施程式檔案的編制
HSE實施程式是HSE管理體系執行檔的集合,根據集團公司HSE管理體系和HSE管理規範的要求,企業及二級單位在建立HSE管理體系前,應編制《企業HSE管理體系實施程式》,《職能部門HSE職責實施計畫》、《生產車間(裝置)HSE實施程式》3種HSE實施程式檔案。
五、HSE管理體系的實施 以上準備工作全部完成後,即可進入HSE管理體系的實施階段,其主要工作內容應為:
1.批准和發布HSE實施程式。
2.部門、車間按實施程式的要求,組織開展日常的HSE管理活動。
3.部門、車間建立體系要素運行保證機制,開展檢查監督和考核糾正工作,保證HSE管理體系按既定的目標和程式運行。
六、審核、評審
HSE管理體系在運行過程中,由於受到外因、內因的影響,管理目標、管理程式、管理方法與管理效果之間有可能發生一定的偏差。因此,在HSE管理體系運行一定時期後,需要對HSE管理體系的符合性、有效性、適用性進行審核、評審,以及時調整現實與體系不相符合、體系與現實不相適應的部分,達到持續改進,不斷提高的目的。
主要問題
HSE管理體系存在的主要問題包括領導支持力不足、培訓教育不完善、資金投入困難、組織機構及職責不明確、各部門不能很好配合、出現問題無反饋途徑、外部監察力度不夠、對法規或其它要求的合規性評價不足等等。例如過分重視書面檔案,而對於實質性的本質安全、環保技術、慣例套用不夠技術支持不完善,風險評價、清潔生產、應急準備與回響等方面落實不夠;HSE體系與現有的安全環境管理“兩張皮”現象全員參與意識差,以人為本、可持續發展的理念不能得到有效落實。在資源配置方面,人力資源配置不足,培訓不夠,基礎設施良芳不齊目標管理方面只注重結果,忽視目標實現的過程管理在內部審核過程中提供虛假證據對體系檔案的執行力不夠不進行目標分解,缺乏目標責任人和獎懲措施。
影響因素
HSE管理體系運行可以概括為管理理念、執行力、技術手段和外部環境四方面的問題(如圖所示)。管理理念是基礎和指導理論,執行力是推動HSE運行的動力,技術手段是HSE運行的技術保障,三者均屬於組織內部因素,外部環境是外因,促進或阻礙HSE的運行。這四方面因素協調一致,才能使體系處於積極運行狀態。
作業指南
作業指南作為HSE管理體系運行中涉及HSE內容的作業提供管理和實施規範檔案,指導實施各種作業HSE管理工作的指南,是編寫HSE管理方案、開展HSE管理工作的指引
公司的環境承諾:
1,遵守適用的法律和法規
2,評估新活動和產品對環境的影響
3,減少不友好運了使用和排放
4,確保環保為整體經營必不可少的一部分
化學品管理-儲存要求
1,指定存放區兼容存放
2,受訓授權人員收發和庫區管理
3,容器標識及MSDS
4,泄漏預防和控制
5,劇毒品特殊要求
6,泄漏應急處理套裝及化學品應急用品配置
化學品管理
1,批准的化學品清單
2,容器標識
3,指定區域使用/路線運輸
4,受訓人員操作
5,有效的MSDS
6,泄漏預防和控制
信息化
從經營的角度去看健康、安全、環保(HSE)管理工作。事故不僅造成直接的經濟損失,更對企業形象造成不良影響。高能耗、高污染、糟糕的勞動保護不是“中國製造”的代名詞,做好HSE工作是提升企業品牌形象的有效手段。
企業經營者作為企業安全管理的第一責任人,但卻對具體工作信息缺乏有效的信息。SunGateHSE系統給企業經營者提供了“透視化”的管理工具,讓經營者可以對具體工作過程進行及時、有效的掌控。
國家的法規、企業內部複雜的規章制度,在具體執行環節總是會百密一疏。“重視”、“加強”等會議上常用的語言總歸需要具體落實,一線的執行力總是存在問題。SunGateHSE系統為企業提供了一個提升執行力的工具,具體工作落實到人、不遺不漏,為考核提供具體依據。
HSE管理工作信息化,可配合企業可持續發展的戰略的實現。
SunGateHSE信息化系統件可以:
1、為領導提供及時全面的一線信息,讓領導負責任的同時也能為領導提供決策依據
2、將專家經驗進行固化,避免專業人員調動或離職導致的管理水平的波動
3、幫助企業EHS管理工作從被動監督向自我管理轉變
4、在外審或政府審查時,方便快捷的提供相關工作記錄
引言
隨著社會的進步和人類認知的不斷提高,國家、社會、人民對企業健康,安全與環境的要求提出了更高的要求,產品質量、節約資源、保護環境、保障勞工安全健康既是企業可持續發展的戰略需要,也是全人類的共鳴。而HSE管理覆蓋了企業的所有部門、員工、設備、設施等,管理複雜度非常高,可以預見HSE的管理者的巨大挑戰,在這種背景下傳統的管理模式已經遠遠不能夠滿足HSE管理者的需求,迫切需要藉助信息化技術,完成從傳統的管理模式至信息化、網路化管理的轉型。
基於上述問題的基礎上,ShangHaiSunGate通過研究HSE相關國際貫標體系進行深入調研、提煉、加工,同時整合HSE專家的豐富實戰經驗,為中國本土企業設計一套全面的、統一的、高效的、易於維護的支撐HSE業務管理的信息化系統,以解決現有的質量、安全、健康、環保日常工作面臨的問題,促進QHSE管理規範化、標準化並具有國際可比性,使QHSE管理從傳統的“制度管理”模式,轉變為“全員參與”的互動式管理模式,實現QHSE從“嚴格監督”階段迅速轉變為“自我管理”和“團隊管理”,從而很大程度上降低QHSE事故的發生率。
HSE信息化系統從業務角度、用戶使用角度、管理角度等方面體現了其專業性,模組與模組之間具有很強的關聯性,為用戶錄入數據、領導制定措施、專家進行評估提供支撐。系統通過數據的批量導入導出為用戶提供方便,通過各種樣式的統計報表以及形形色色的分析圖形為領導以及專家的決策提供數據支持。系統具有很強的提醒報警功能,對於周期性的業務進行提醒,對於超標或超限數據進行報警,使用戶第一時間了解最有價值的數據。系統提供強大的工作流程,通過流程節點許可權設定規範用戶工作行為。
內容簡介
HSE質量管理:包括質量分析、質量控制、質量改進、對比分析、滿意度調查、質量投訴、質量大事記、質量考核;
職業健康:包括職業衛生監測、勞防用品管理和體檢管理;
安全管理:包括安委會管理、重大危險源、安全設施管理、項目安全管理、危化品管理、應急預案演練、安全教育培訓、風險管理、安全觀察、項目三同時管理等;
環境保護:包括環境監測管理、環境裝置運行管理、指標控制、三廢管理和環境辨識等;
檢查與整改:包括檢查整改設定、檢查整改統計、檢查整改記錄管理、檢查整改統計分析等;
設備管理:包括設備基本信息管理、設備的檢查、設備的維修、設備的保養、設備的停用、設備的恢復、設備的報廢;
體系管理:包括檔案記錄管理、內審管理、外審管理、管理評審、目標指標、相關方管理、法律法規;
消防化救:包括車輛管理、人員管理、器材管理等;
人員管理:崗位管理、部門崗位、企業員工、部門人員、外來人員的管理;
系統管理:包括組織結構、套用管理、選單管理、系統參數配置、自定義信息聚集等。
管理效果
信息化系統的實施,在提升QHSE的管理水平的同時,可節省生產成本。
管理方面提升
由於該系統一方面是以國際上先進的管理體系為基礎,另外集成了上海氯鹼、新疆中泰等大型企業的管理精華,同時加入了大型企業QHSE專家的實戰經驗,其系統本身就是一套標準化的管理模式,系統的導入就是引進了一套先進的管理工具,一套完善的、標準化的管理模式,所以系統如果得以成功實施必定會給管理帶來質的提升,具體表現如下:
管理標準的推行上,主要是通過檔案下發,員工培訓與會議溝通等形式進行。今後,通過本系統可將集團的標準通過軟體形式延伸到各企業,從而提升執行力,減少人為理解因素導致的執行偏差;
對QHSE管理工作,從最初的為了滿足法律、法規的要求轉變成為成為公司自身發展的要求;
通過本系統從對結果的管理轉向對過程的管理,實現企業對部門或分廠、車間直至班組的全過程及時的信息化管理;
以工作流技術為基礎,以隱患排查為核心,形成事前計畫,事中控制,事後檢查糾正的“閉環”式的跟蹤管理。力爭使不利因素(次品、職業病、事故、環境污染和能源浪費等)產生之前就得到控制和遷移;
管理者與管理對象的零距離,裝置、設施的相關信息在生產與管理實現條線共享。
建立一個基於QHSE業務領域的從上到下各級管理人員直至一線員工有效的雙向溝通平台。從原來的各部門各自為政相對獨立的團隊,整合為全公司的虛擬大型團隊,實現知識共享、經驗共享,實現整體持續改進和水平提高,真正意義上實現全員參與的互動式管理模式;
通過實施該系統,可規範員工的QHSE工作,加強其執行力,保證QHSE工作的“合規性”,從而保護企業和管理層,避免“責任事故”。
節省成本
QHSE系統的引入,也可以產生直接的經濟效益,主要體現在以下方面:
減少外出學習和聘請諮詢顧問的投入;
通過該系統可實現所有體系檔案的過程管理,發布電子版本,線上實現文檔的審批和會簽,減少紙質版本的檔案列印、裝訂,降低辦公耗材的投入,而減少會議召開次數,可降低會議成本;
消防器材、勞保用品按計畫採購,避免浪費;
大量記錄台帳無須列印,節省了紙張和存放保管費用;
應對檢查和日常工作的台帳、報表整理工作由系統完成,減少因整理數據和統計分析數據的人工成本;
降低事故的發生率,從而減少因事故造成的損失;
另外,還可節省培訓(網路化考試等措施)費用以及人工開支(個人工作效率更高)。
提升企業形象
企業不僅關係企業直接的生存與發展,還關係到整個社會。“毒蘋果”、康非石油以及中石化的大火,都對企業形象造成了難以金錢衡量的損失。LV的挎包,不用動物皮革,樹立了良好的企業形象。同樣,QHSE管理工作良好的企業也可以成為企業的名片。
建設優勢
多功能管控
該系統每個功能點,都通過大量的研讀其體系標準、法律法規後開發實現的,這樣保證了其系統的“合規”性,在保證系統“合規”的基礎上,為避免人為因素過多,而造成的違規現象,在QHSE管理的關鍵點,從功能上設計出大量的“管控點”,從而避免風險,保護QHSE管理者。
該系統的“管控點”眾多,比如:
外來施工人員必需經過三級教育培訓後才能開工;
特殊作業人員必需持證上崗,並且其作業證不過期的前提下才能特殊作業;
新員工必需經過入司培訓、三級教育培訓等;檢查必需按照QHSE部門制定的標準執行;
勞防用品必需按時發放等等;
“管控點”的增加首先保證其作業的“合規”性,能夠有效的避免人為風險,更重要的是保護企業和QHSE管理者承擔不必要的“責任”。
大量基礎素材
該系統不僅功能豐富,同時提供了具有行業特徵的基礎素材,其素材包括檢查標準庫、法律法規庫、施工HSE措施庫、事故類型及原因標準庫、安全考試庫、教育培訓資料、勞防用品類型庫等等。這些素材收集和整理比較困難,而同時具有行業特徵,所以其價制度非常高,其通用性又決定了可以實現“拿來主義”,這樣就實現了系統“務實”和“務虛”的有效結合,真正為企業打造一套具有“高價值”的管理系統。
智慧型提醒
QHSE管理非常複雜,人為因素的增加必然帶來很多管理不到位的“盲點”,該系統提供大量的智慧型提醒功能,避免這些“盲點”的產生。比如,勞防用品的發放的提醒、教育培訓的提醒、職業健康體檢的提醒、設施檢查的提醒、消防器材過期提醒等等。
人性化界面設計
人性化的設計思想是本系統里一個核心的設計思路,在該系統中功能設計要求處處體現“以人為本”的思想,在系統中實現各功能模組的信息整合、內外部各個套用的界面整合等功能,同時為用戶提供界面定製,從而在該系統中實現“信息找人”,而不是單純的“人找信息”。我們將從功能易用化、操作簡單化、提示自動化、界面個性化等方面著手體現人性化的功能界面設計理念。
該系統提供初始化界面,但是個人可根據自己所關注的側重點,由用戶根據自己的喜好進行內容和布局的調整,從而達到各專業的用戶都第一時間看到自己希望看到的信息。首界面的功能模組可新增、刪除、拖動等。

