簡介
特性:
lm317可調整輸出電壓低到1.2V 。
保證1.5A 輸出電流。
典型線性調整率0.01%。
典型負載調整率0.1%。
80dB紋波抑制比。
輸出短路保護。
過流、過熱保護。
調整管安全工作區保護。
標準三端電晶體封裝。
電壓範圍LM117/LM317 1.25V 至 37V 連續可調
LM317 和 Fairchild Semiconductor 信息:
Manufactured by Fairchild Semiconductor, LM317 is a 線性調節器.
主要參數
•輸出電壓:1.25-37V DC;
•輸出電流:5mA-1.5A;
•晶片內部具有過熱、過流、短路保護電路;
•最大輸入-輸出電壓差:40V DC,
•最小輸入-輸出電壓差:3V DC;
•使用環境溫度:-10-+85℃ 。
•存儲環境溫度:-65-+150℃ 。
實際套用
LM317作為輸出電壓可變的集成三端穩壓塊,是一種使用方便、套用廣泛的集成穩壓塊。317系列穩壓塊的型號很多:例如LM317HVH、W317L等。電子愛好者經常用317穩壓塊製作輸出電壓可變的穩壓電源。
穩壓電源的輸出電壓可用下式計算,Vo=1.25(1+R2/R1)。僅僅從公式本身看,R1、R2的電阻值可以隨意設定。然而作為穩壓電源的輸出電壓計算公式,R1和R2的阻值是不能隨意設定的。
首先317穩壓塊的輸出電壓變化範圍是Vo=1.25V—37V(高輸出電壓的317穩壓塊如LM317HVA、LM317HVK等,其輸出電壓變化範圍是Vo=1.25V—45V),所以R2/R1的比值範圍只能是0—28.6。
其次是317穩壓塊都有一個最小穩定工作電流,有的資料稱為最小輸出電流,也有的資料稱為最小泄放電流。最小穩定工作電流的值一般為1.5mA。由於317穩壓塊的生產廠家不同、型號不同,其最小穩定工作電流也不相同,但一般不大於5mA。當317穩壓塊的輸出電流小於其最小穩定工作電流時,317穩壓塊就不能正常工作。當317穩壓塊的輸出電流大於其最小穩定工作電流時,317穩壓塊就可以輸出穩定的直流電壓。如果用317穩壓塊製作穩壓電源時(如圖所示),沒有注意317穩壓塊的最小穩定工作電流,那么你製作的穩壓電源可能會出現下述不正常現象:穩壓電源輸出的有載電壓和空載電壓差別較大。
要解決317穩壓塊最小穩定工作電流的問題,可以通過設定R1和R2阻值的大小,而使317穩壓塊空載時輸出的電流大於或等於其最小穩定工作電流,從而保證317穩壓塊在空載時能夠穩定地工作。此時,只要保證Vo/(R1+R2)≥1.5mA,就可以保證317穩壓塊在空載時能夠穩定地工作。上式中的1.5mA為317穩壓塊的最小穩定工作電流。當然,只要能保證317穩壓塊在空載時能夠穩定地工作,Vo/(R1+R2)的值也可以設定為大於1.5mA的任意值。
經計算可知R1的最大取值為R1≈0.83KΩ(由於輸出端比調節端的電位始終高1.25V,而有得保證輸出至少有1.5mA的電流,1.25/1.5*1000可得,再加上調節端沒有電流輸出,所以R1與R2是串聯的關係可得輸出電壓的公式)。又因為R2/R1的最大值為28.6。所以R2的最大取值為R2≈23.74KΩ。在使用317穩壓塊的輸出電壓計算公式計算其輸出電壓時,必須保證R1≤0.83KΩ,R2≤23.74KΩ兩個不等式同時成立,才能保證317穩壓塊在空載時能夠穩定地工作。
當然在317穩壓塊的輸出端並聯泄流電阻R(如圖所示),也可以為317穩壓塊提供最小穩定工作電流。但是,由於並聯的泄流電阻不能隨輸出電壓的變化而變化,如果要保證317穩壓塊在輸出電壓為1.25V時,其輸出電流大於其最小穩定工作電流,則在317穩壓塊的輸出電壓為37V時,流過泄流電阻的電流就太大了,這樣不僅浪費了電能,而且增加了317穩壓塊的負擔,不是一種妥當的辦法。
在套用中,為了電路的穩定工作,在一般情況下,還需要接二極體作為保護電路,防止電路中的電容放電時的高壓把317燒壞。
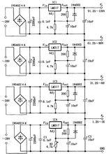
實際套用電路圖如下
LM317實際套用電路原理圖
1.25-120V維修、實驗電源1.25-120V維修、實驗電源,電路由四塊LM317組成,四組輸出電勢只通過R2進行調節。調節R2,IC4的輸出電勢在1.25-30V之間連續可變,同時,與之串聯的IC1-IC3的輸出電勢也隨之改變,從而得到1.25-120V間的四組直流穩定電壓。
引腳封裝
幾種封裝的引腳識別圖:
引腳識別LM317有三個管腳,
第一引腳,為電壓調節腳;
第二引腳,為電壓輸出腳;
第三引腳,為電壓輸入腳。
絕對最大
絕對最大額定值(Ta=25C,除非另有說明)
| 參數 | 符號 | 額定值 | 單位 |
| lnput-OutputVoltageDifference | VI-VO | 40 | V |
| LeadTemperature | TLEAD | 230 | °C |
| PowerDissipation | PD | Internallimited | ------ |
| OperatingTemperatureRange | TOPR | 0~+125 | °C |
| StorageTemperatureRange | TSTG | -65~+150 | °C |
行情分析
LM317該型號市場中非常常見,價格相對比較穩定,特別是國外品牌如ST,價格一直維持在1元。而國產品牌的價格,相對比較便宜,隨著市場銷量的不同,價格還具有一定的彈性。今年以來,市場銷量穩中上升,國產品牌該型號的價格有明顯上升的動力,平均價格由上半年的0.55左右,上升到0.6元。價格有追趕國外品牌的企圖。市場報價在1元左右。
lm317
