概念
由信號正向通路和反饋通路構成閉合迴路的自動控制系統,又稱反饋控制系統。
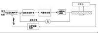
閉環控制系統這是一種自動控制系統,其中包括功率放大和反饋,使輸出變數的值回響輸入變數的值。數控裝置發出指令脈衝後,當指令值送到位置比較電路時,此時若工作檯沒有移動,即沒有位置反饋信號時,指令值使伺服驅動電動機轉動,經過齒輪、滾珠絲槓螺母副等傳動元件帶動工具機工作檯移動。裝在工具機工作檯上的位置測量元件,測出工作檯的實際位移量後,後反饋到數控裝置的比較器中與指令信號進行比較,並用比較後的差值進行控制。若兩者存在差值,經放大器後放大,再控制伺服驅動電動機轉動,直至差值為零時,工作檯才停止移動。這種系統稱為閉環伺服系統。
區別
同開環控制系統相比,閉環控制具有一系列優點。在反饋控制系統中,不管出於什麼原因(外部擾動或系統內部變化),只要被控制量偏離規定值,就會產生相應的控制作用去消除偏差。因此,它具有抑制干擾的能力,對元件特性變化不敏感,並能改善系統的回響特性。但反饋迴路的引入增加了系統的複雜性,而且增益選擇不當時會引起系統的不穩定。為提高控制精度,在擾動變數可以測量時,也常同時採用按擾動的控制(即前饋控制)作為反饋控制的補充而構成複合控制系統。

