鋼鐵廠能源
正文
鋼鐵生產需用的能源,種類繁多,主要有以下幾種:①煤。其中有煉焦煤,用於煉製焦炭,供高爐冶煉使用,副產焦爐煤氣。煙煤、無煙煤用於高爐噴吹,用作加熱爐、鍋爐的燃料。②燃料油。用作平爐、加熱爐的燃料和高爐噴吹燃料。冶金工廠常用的燃料油是重油、減壓渣油、裂化渣油,有時也加混一部分柴油或輕質油。使用時應注意化學成分,發熱值和物理性能(包括粘度、比重、比熱、凝固點、閃點、燃點等)。③輕柴油。用於須嚴格控制加熱溫度的加熱爐。④天然氣。發熱值高,含雜質少是冶金工業的一種理想燃料。主要成分是甲烷、乙烷、丙烷等低級烴類,另外還含有一定數量的氮、二氧化碳等惰性氣體,有的還含有硫化氫及氦等稀有氣體。天然氣可作為高發熱值煤氣單獨使用,也可與其他煤氣混合使用,用作平爐、加熱爐等的燃料,也可用作高爐噴吹的燃料。⑤液化石油氣。用途同天然氣,但多作後備能源。⑥高爐煤氣。用作高爐熱風爐、焦爐、加熱爐和鍋爐的燃料。高爐煤氣發熱量低,多與焦爐煤氣混合使用。⑦焦爐煤氣。用作焦爐本身和加熱爐等的燃料,也可作民用燃料。⑧轉爐煤氣。目前國外雖普遍安裝回收轉爐煤氣的設備,但因經濟原因,多數工廠把回收煤氣燃燒放散,未加利用。日本的鋼鐵廠已把回收的煤氣加以利用,中國有的鋼鐵廠也進行回收利用。轉爐煤氣常與其他煤氣混合使用。⑨發生爐煤氣。在鋼鐵廠中,如果高爐煤氣和焦爐煤氣不足,可用發生爐煤氣補充。發生爐煤氣是固體燃料(如煙煤、無煙煤或焦炭)在煤氣發生爐中與氧化劑(常用的是空氣和水蒸氣的混合物)相互作用產生的氣體燃料。發生爐煤氣主要用於軋鋼加熱爐、煉鋼平爐。要求煤氣燃燒溫度高或火焰黑度大的用戶(如某些加熱爐和平爐)可就近製造發生爐熱煤氣使用。一般用爐則用經過淨化的冷煤氣。⑩電力。既作為電熱,如用於煉鋼電爐、熱處理爐等,也作為動力,如用於軋鋼機、鼓風機、水泵以及其他機械的電機傳動。(11)蒸汽。既作為熱源用於採暖、加熱,也作為動力源,驅動蒸汽輪機帶動鼓風機,還用於煤氣管道的吹掃,高爐爐頂的密封等。(12)壓縮空氣。多用作自動控制的動力源和氣動裝置,也用於高爐噴吹燃料。能源使用 能源的選用,因情況而異,主要原則是:①應能在要求的期間內按質、按量、按時供應;②應能滿足工藝技術要求;③經濟合理,即能源費用在產品成本中占合理的比例。鋼鐵生產的能耗與許多因素有關,為研究分析這些因素的綜合影響,採用“噸鋼能耗”指標。其含義為:從焦化、燒結到軋製成成品為止,配套生產每噸粗鋼所消耗的能量。單位是噸標準煤/噸粗鋼(標準煤按每公斤發熱值為7000千卡計算)。綜合噸鋼能耗的計算,包括煉鋼本工序的能耗,煉鋼用各項原料(如生鐵、廢鋼、石灰)和相繼工序(如連鑄、軋鋼)的相應能耗以及鋼鐵企業內輔助生產部門(如採礦、選礦、耐火材料、機修等)的有關能耗。
為了便於各企業間相互對比,中國把只包括煉焦、燒結、球團、煉鐵、煉鋼、軋鋼等主要生產工序和廠內運輸的能耗規定為噸鋼可比能耗。也就是說,指標內不包括企業內輔助生產部門的能耗。
噸鋼能耗和各工序能耗與工藝流程、原料條件、設備條件、操作水平、設備維修水平有關,還與全廠的管理水平有關。因此噸鋼能耗是一個鋼鐵廠的主觀和客觀因素的反映。任何一個因素的變化,都會引起噸鋼能耗的增減。70年代世界主要工業國的平均噸鋼能耗都在 1噸標準煤以下。中國80年代初,重點企業噸鋼可比能耗平均為1.2噸標準煤。
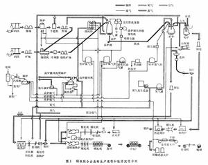
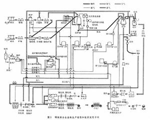
投入鋼鐵廠的能量,一部分為有效利用,另一部分則以不同形式,如熱煙氣、冷卻水、高溫爐渣、爐壁散熱等形式損失掉。如採取餘熱利用措施,可以降低噸鋼能耗。能量有效利用的部分所占的比重,各鋼鐵廠相差甚大,一般只有總輸入能量的30~40%。70年代先進的鋼鐵廠可達到50%左右,可見鋼鐵廠的餘熱利用的潛力很大。圖1
鋼鐵廠能源改進生產工藝 有效利用能源的途徑之一是生產方法和各個生產過程的工藝改革。例如:改用氧氣頂吹轉爐煉鋼代替平爐煉鋼可以大量降低煉鋼工序能耗。煉鋼多用廢鋼作原料,降低鐵鋼比,可以大幅度降低能耗。高爐煉鐵提高礦石入爐品位,每提高含鐵量1%,生產1噸生鐵一般可降低焦比 5~10公斤。另一重要途徑是改善熱工制度,通過提高燃燒效率,掌握合適溫度等來促進能源的有效利用。例如:使用氧量計控制最優的燃料空氣比,使用計算機控制各種燃燒爐和板坯在較低溫度下出爐等。
降低能源損失 生產流程的合理化是降低能源損失的關鍵,這方面包括:減少生產工序,把多工序的工藝直接連線起來或者改變為連續高速的生產工藝。主要技術措施舉例如下:①增加連鑄生產的比例。連鑄和初軋相比,每噸鋼約可節能量 0.15×106千卡,即節能65%。②採用熱錠裝入均熱爐。在熱錠溫度為800℃,熱錠率為95~98%的條件下噸鋼熱耗可降至 (0.14~0.16)×106千卡/噸。③熱板坯直接裝入加熱爐。連鑄或軋成的坯料於熱態裝入加熱爐,可節能(0.05~0.1)×106千卡/噸。④擴大直接軋制的範圍,取消中間加熱的方法。
鋼鐵廠能源為了合理使用和節約能源,現代化的鋼鐵廠設有一個能源中心,對全廠能源進行集中管理。
參考書目
A Technological Study on Energy in the Steel >Industry,International Iron & Steel Institute,Brussels,1976.

