自換流式電壓型逆變電路
正文
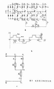
由電壓型直流電源供電的自換流式逆變電路。由普通晶閘管組成,向非容性負載供電。根據輸出電壓的相數,包含單相電路和三相電路兩類。單相逆變電路 主電路的結構如圖1所示。
該電路由以下5部分組成。①直流電源A:由不控整流電路實現,輸出恆定直流電壓,直流輸出端並聯大電容Cd,使直流電源具有電壓源性質。②負載電路B:由L0和R0組成的串聯感性電路,其阻抗角∮=tg-1ωL0/R0,其中ω是輸出電壓基波角頻率。③單相橋式電路C:是逆變電路的主體。其結構與一般電壓型逆變電路相同(如串聯逆變電路),橋的每一導電臂均由晶閘管T和反並聯二極體 D組成。後者為電路的無功電流提供通路。④換流電路D:基本功能是及時關斷退出導通的元件以實現各導電臂間電流的轉移。常用能夠實現上述功能的換流電路是將一個事先充好電的電容器在換流時刻到來時並接到需要關斷的晶閘管陽極和陰極間,利用電容負壓將晶閘管關斷。圖1D所示為麥克默里電路,這是一個互補式電路,其一相的等效電路如圖2所示。
當開關S置a時,可關斷元件T1;當S置b時則關斷元件T4,Ck和Lk組成的換流電路置於該互補電路的公共通道上。在實際電路中,開關S用工作於互補狀態的兩個普通晶閘管T1A和T4A替代。設換流前有uC=-UC0(按圖示正方向,圓圈內極性為實際方向)。當S合向a(即T1A導通)時,由CK和LK組成串聯振盪電路所產生的振盪電流ic將強制iT1下降並將T1關斷。在此過程中Ck被反向充電並有uC=+UC0。當S合向b時(即T4A導通),為關斷T4作準備。⑤控制電路E:最基本功能是按照給定信號的幅值產生相應重複頻率為ω的門極脈衝加到橋各臂T1~T4和換流晶閘管T1A和T4A,使逆變橋各導電臂輪番通斷,在輸出端便得到重複角頻率為ω的交變方波電壓,實現逆變的目的。逆變電路輸出頻率受控於給定信號,在需要對輸出電壓進行調節的場合,可通過改變門極脈衝的參數來實現,通常稱為逆變器內部調壓方式(見逆變電路輸出電壓調節)。由於換流是在橋一相上下導電臂間進行,因此必須嚴格保持先斷後通的換流程式,即只有在退出導通元件可靠關斷之後才能接通相的另一導電臂,否則便將出現一相上下臂元件均導通態的短路狀態,Cd中的儲能釋出將導致可控元件過流損壞。為此應正確安排換流晶閘管門極脈衝與各主晶閘管間的超前相移量,保證有足夠時間以關斷退出導通的元件。 三相逆變電路 該電路(圖3a適用於向交流電動機之類的三相負載(感性)供電。
)比較圖2和圖3b可見,直流電源仍為電壓源,換流電路仍用麥克默里電路,負載仍為RL串聯感性負載(在電動機時則附加反電動勢E),但逆變橋則擴展為三相橋式電路(由T1~T6組成)。當各門極脈衝的相位被安排為一相上下臂脈衝為互補(如T1與T4間為互補,余類推),各脈衝按圖3主晶閘管標號互差60°(如T2滯後T1脈衝60°,余類推),則橋中各主晶閘管將按1-2-3-4-5-6-1依次輪番導通。任何時刻電路只有3隻主晶閘管處於通態。例如有T1T2T3導通,則電路中有圖3b的狀態。若選擇負載中點 0為參考點,有 
由於在任何時刻電路中都有3隻元件導通,晶閘管的利用率較高,負載端電壓波形不受負載功率因數的影響。但由於Cd和反並聯二極體的存在,直流側電壓極性不能改變。因此採用電壓型逆變電路向交流電動機供電時便局限於電動機運轉狀態。鑒於此,這種逆變電路多用於交流機群拖系統,且無頻繁加減速的套用場合。

