簡介
卸卷小車是位於熱連軋板卷生產線的終點站,其主要作用是將鋼卷流暢輸出,將山地下卷取機捲成卷的鋼卷從捲筒上卸下並移至打捆站。由於卸鄭小車在捲筒上卸卷的過程中,將與鋼卷感表面直接接觸,而且卸卷之後,為後續工序中打捆的需要,須保持鋼卷中心線位置不變。
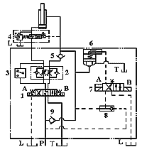
工作原理
(1)卸卷小車上升

快速上升:當接近開關a檢測卸卷小車上升到一段距離時,PLC9控制閥7的B得電,插裝閥6關閉,此時卸卷小車升降控制迴路形成差動迴路,卸卷小車快速上升。
慢速上升:接近開關b檢測卸卷小車上升到一定高度時,PLC9又控制閥7的A得電,插裝閥6打開,卸卷小車升降缸慢速上升。
(2)卸卷小車卸卷

(3)卸卷小車下降
當卸卷小車移至翻卷機時,翻卷機定心缸上升托住鋼卷時,PLC9控制閥1的A得電和閥7的B得電,卸卷小車下降。
(4)卸卷小車處於等待位置
當接近開關c檢測卸卷小車下降至最低位時,PLC9控制閥1的A失電,卸卷小車處於等待位置。
常見故障原因分析及排除方法
(1)卸卷小車在托住鋼卷向外橫移時持續下降 從液壓系統原理圖可以看出,卸卷小車在托住鋼卷時持續下降的原因可能是:
①因升降缸的無桿腔側的YX密封圈破損,無桿腔的壓力油內泄到有桿腔或平衡閥4的直動式安全閥壓力整定值調節不當。
②平衡閥4控制活塞上的固定節流孔堵塞或該閥卡死。
排除方法:
①檢查升降缸或平衡閥4的直動式安全閥壓力整定值。將卸卷小車橫移至翻卷機處,取出閥1和閥7電磁鐵的所有插座,手動使卸卷小車上升或通過PLC9對閥1和閥7的相應電磁鐵進行強制得電、失電,使液壓系統一直向升降缸的無桿腔供油,檢查平衡閥4的直動式安全閥有無液流聲,發現異常則需重新整定其壓力值。如果沒有則檢查升降缸的內泄情況,聽升降缸是否有液流聲或將升降缸的有桿腔液壓軟管接頭拆除,檢查升降缸的有桿腔是否有油持續不斷地流出,如有則需更換升降缸。
②檢查平衡閥4。解體檢查平衡閥4,尤其是要檢查平衡閥控制活塞上的阻尼器。升降缸損壞脫落的密封會造成平衡閥4的主閥芯卡死或平衡閥控制活塞上的阻尼器堵塞。
(2)在卸卷小車托住鋼卷時,卸卷小車下降一段距離後不再下降
在卸卷小車托住鋼卷時,出現其下降一段距離後不再下降的現象,而取出閥1和閥7電磁鐵的所有插座,檢修人員按“慢速-快速-慢速”三個步驟對換向閥手動換向,卻沒有上述現象,說明升降缸及平衡閥4都沒有問題。在自動使卸卷小車上升時,檢查發現只有慢速上升、快速上升二個過程,進一步檢測升降缸有桿腔至閥架之間管路的壓力,閥1在電磁鐵B失電後處於中位機能時,檢測發現液壓缸有桿腔的壓力超過了平衡閥4的開啟壓力2~3.5MPa。
原因分析:接近開關b出現故障,當卸卷小車上升到一定高度時,接近開關b不能向PLC9發出慢速上升信號,卸卷小車升降控制迴路繼續保持差動迴路,卸卷小車快速上升。當卸卷小車接觸到鋼卷時,升降缸底部的壓力迅速上升到系統壓力,當零壓差繼電器檢測其壓差為零時向PLC9發出信號,PLC9控制閥1的B失電,而閥7一直處於右位,致使升降缸有桿腔至閥架之間管路存有與系統一樣高的壓力,大大超過了平衡閥4的開啟壓力。平衡閥4開啟,卸卷小車在自重、卷重及升降缸有桿腔壓力油的作用下下降。由於升降缸有桿腔至閥架之間管路長大約為20m(直徑為?50)以及A384S-6610的高壓軟管,在高壓油的作用下,因其彈性變形儲存了一定體積的壓力油。當卸卷小車升降缸下降一段距離後,液壓缸有桿腔至閥架之間管路的壓力也隨之下降,直至低於平衡閥4的開啟壓力時,卸卷小車將不再下降。
排除方法:更換接近開關b或處理相關的電氣控制迴路。
(3)卸卷小車下降不了
卸卷小車移至翻卷機,在翻卷機定心缸上升托住鋼卷時,PLC9控制閥1的A得電和閥7的B得電,卸卷小車卻不能下降。經檢測液壓缸有桿腔至閥架之間的壓力基本為零,在其閥架旁聽到液流聲,並且閥2的右側單向節流閥發熱。
原因分析:閥7卡死在左側或其電磁鐵B的線圈故障,PLC9控制閥7的B得電時,閥7卻不換向,液壓系統的壓力油通過閥1、閥2的右側單向節流閥、單向閥5和插裝閥6回油箱。
排除方法:檢查、更換電磁換向閥7或更換該閥已損壞的電磁鐵。
(4)卸卷小車軸頭鍵槽磨損
由於卸卷小車在運行過程中承受的力矩或振動較大,常會引起傳動系統故障,常見的有軸承室、軸承位
卸卷小車軸頭鍵槽磨損修復