簡介
飛輪電 池中有一個電機,充電時該電機以電動機形式運轉,在外電源的 驅動下,電機帶動飛輪高速鏇轉,即用電給飛輪電池"充電"增 加了飛輪的轉速從而增大其功能;放電時,電機則以發電機狀態 運轉,在飛輪的帶動下對外輸出電能,完成機械能(動能)到電 能的轉換。當飛輪電池發出電的時,飛輪轉速逐漸下降,飛輪電 池的飛輪是在真空環境下運轉的,轉速極高(高達200000r/min, 使用的軸承為非接觸式磁軸承。據稱,飛輪電池比能量可達150W ·h/kg,比功率達5000-10000W/kg,使用壽命長達25年,可供電 動汽車行駛500萬公里。美國飛輪系統公司已用最新研製的飛輪電池成功地把一輛克萊斯勒LHS轎車改成電動轎車,一次充電可行駛 600km,由靜止到96km/h加速時間為6.5秒。
背景
使用化學電池的電動汽車目前已試驗過幾十年,但至今尚未進入實用階段。太陽能、風能、潮夕能、海浪能,都存在儲存問題,目前主要靠化學電池,但受到化學蓄電池壽命及效率的制約,至今尚不能廣泛套用。以上諸多問題,促使人們尋求一種效率高、壽命長、儲能多、使用方便,而且無污染的綠色儲能裝置。出乎意料,古老的“飛輪”變成了首選對象。
圖1飛輪儲能裝置結構圖“飛輪”這一儲能元件,已被人們利用了數千年,從古老的紡車,到工業革命時的蒸汽機,以往主要是利用它的慣性來均衡轉速和闖過“死點”,由於它們的工作周期都很短,每鏇轉一周時間不足一秒鐘,在這樣短的時間內,飛輪的能耗是可以忽略的。現在想利用飛輪來均衡周期長達12~24小時的能量,飛輪本身的能耗就變得非常突出了。能耗主要來自軸承摩擦和空氣阻力。人們曾通過改變軸承結構,如變滑動軸承為滾動軸承、液體動壓軸承、氣體動壓軸承等來減小軸承摩擦力,通過抽真空的辦法來減小空氣阻力,軸承摩擦係數已小到10-3。即使如此微小,飛輪所儲的能量在一天之內仍有25%被損失,仍不能滿足高效儲能的要求。再一個問題是常規的飛輪是由鋼(或鑄鐵)製成的,儲能有限。例如,欲使一個發電力為100萬千瓦的電廠均衡發電,儲能輪需用鋼材150萬噸!另外要完成電能機械能的轉換,還需要一套複雜的電力電子裝置,因而飛輪儲能方法一直未能得到廣泛的套用。
近年來,飛輪儲能技術取得突破性進展是基於下述三項技術的飛速發展:一是高能永磁及高溫超導技術的出現;二是高強纖維複合材料的問世;三是電力電子技術的飛速發展。為進一步減少軸承損耗,人們曾夢想去掉軸承,用磁鐵將轉子懸浮起來,但試驗結果是一次次失敗。後來被一位英國學者從理論上闡明物體不可能被永磁全懸浮(Earnshaw定理),頗使試驗者心灰意冷。出乎意料的是物體全懸浮之夢卻在超導技術中得以實現,真像是大自然對探索者的慰借。
超導磁懸浮原理是這樣的:當我們將一塊永磁體的一個極對準超導體,並接近超導體時,超導體上便產生了感應電流。該電流產生的磁場剛好與永磁的磁場相反,於是二者便產生了斥力。由於超導體的電阻為零,感生電流強度將維持不變。若永磁體沿垂直方向接近超導體,永磁體將懸空停在自身重量等於斥力的位置上,而且對上下左右的干擾都產生抗力,干擾力消除後仍能回到原來位置,從而形成穩定的磁懸浮。若將下面的超導體換成永磁體,則兩永磁體之間在水平方向也產生斥力,故永磁懸浮是不穩定的。
利用超導這一特性,我們可以把具有一定質量的飛輪放在永磁體上邊,飛輪兼作電機轉子。當給電機充電時,飛輪增速儲能,變電能為機械能;飛輪降速時放能,變機械能為電能。圖1是儲能飛輪裝置的示意圖,圖中超導體是由鋇釔銅合金製成,並用液氮冷卻至77K,飛輪腔抽至10-8托的真空度(托為真空度單位,1Torr(托)=133.332Pa),這種飛輪能耗極小,每天僅耗掉儲能的2%。
飛輪儲能大小除與飛輪的質量(重量)有關外,還與飛輪上各點的速度有關,而且是平方的關係。因此提高飛輪的速度(轉速)比增加質量更有效。但飛輪的轉速受飛輪本身材料限制。轉速過高,飛輪可能被強大的離心力撕裂。故採用高強度、低密度的高強複合纖維飛輪,能儲存更多的能量。目前選用的碳纖維複合材料,其輪緣線速度可達1000米/秒,比子彈速度還要高。正是由於高強複合材料的問世,飛輪儲能才進入實用階段。
進展
1994年,美國阿貢(ANL)國家實驗室用碳纖維試製一個儲能飛輪:直徑38厘米,質量為 11千克,採用超導磁懸浮,飛輪線速度達1000米/秒。它儲的能量可將10個100瓦燈泡點燃2~5小時。該實驗室目前正在開發儲能為50千瓦小時的儲能輪,最終目標是使其儲能達5000千瓦小時的儲能飛輪。一個發電功率為100萬千瓦的電廠,約需這樣的儲能輪200個。
圖2 飛輪電池結構1992年美國飛輪系統公司(AFS)開發了一種用於汽車上的機-電電池(EMB),每個“電池”長18厘米,直徑23厘米,質量為23千克。電池的核心是一個以20萬轉/分鏇轉的碳纖飛輪,每個電池儲能為1千瓦小時,它們將12個“電池”放在IMPACT轎車上,能使該車以100千米/小時的速度行駛480千米。機-電電池共重273千克,若採用鉛酸電池,則共重396千克。機-電電池所儲的能量為鉛酸電池的2.5倍,使用壽命是鉛酸電池的8 倍,且它的“比功率”(即爆發力)極高,是鉛酸電池的25倍,是汽油發動機的10倍,它可將該車在8秒鐘內由靜止加速至100千米/小時。
日本曾利用飛輪“比功率”高的特性設計了一個引發可控熱核聚變的裝置,如圖2所示。該裝置的飛輪直徑達6.45米,高1米,重255噸。它所儲存的能量與掛有150個車廂的列車以100千米/小時的速度行駛時所具有的能量相當。故將這些能量在極短時間釋放出來足以引發核聚變。
我國對飛輪的研究,始於1993年,在理論分析及模型試驗方面也已取得不小的進展。以飛輪作儲能裝置,其可行性目前已無人懷疑。
由英利集團投資研究的飛輪儲能技術,目前已經取得了階段性成果,並且有望在十二五期間實現量產。2011年1月,英利自主研發出1kWh儲能飛輪樣機。同年9月,國內首台20kWh磁懸浮飛輪儲能樣機也在英利下線。此後,由英利投資的北京奇峰聚能科技有限公司經過國家科技部審批,在國家高技術研究發展計畫(863)高性能物理儲能項目中承擔了磁懸浮儲能飛輪技術研究課題研究工作。“飛輪磁懸浮儲能裝備是英利集團駕馭新能源產業發展,培育新的經濟成長點、提升整體競爭力的戰略選擇。”北京奇峰聚能科技有限公司總經理蔣濤表示,英利集團在“十二五”期間將重點投入大容量儲能飛輪研發,爭取實現大儲能裝置的規模化生產。
21及22世紀,太陽能(包括其派生的風能、浪能)可能變為唯一允許使用的能源,再輔以飛輪儲能,太陽能電廠即可提供全天候的能源,這時,也只有這時,地球村的天空才會變得蔚藍,水才會清瑩,人類“綠色能源”之夢才會徹底實現。
工作原理
何謂飛輪儲能電池
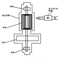
飛輪儲能電池系統包括三個核心部分:一個飛輪,電動機—發電機和電力電子變換裝置。
飛輪儲能原理圖電力電子變換裝置從外部輸入電能驅動電動機鏇轉,電動機帶動飛輪鏇轉,飛輪儲存動能(機械能),當外部負載需要能量時,用飛輪帶動發電機鏇轉,將動能轉化為
電能,再通過電力電子變換裝置變成負載所需要的各種頻率、電壓等級的電能,以滿足不同的需求。由於輸入、輸出是彼此獨立的,設計時常將電動機和發電機用一台電機來實現,輸入輸出變換器也合併成一個,這樣就可以大大減少系統的大小和重量。同時由於在實際工作中,飛輪的轉速可達40000~50000r/min,一般金屬製成的飛輪無法承受這樣高的轉速,所以飛輪一般都採用碳纖維製成,既輕又強,進一步減少了整個系統的重量,同時,為了減少充放電過程中的能量損耗(主要是摩擦力損耗),電機和飛輪都使用磁軸承,使其懸浮,以減少機械摩擦;同時將飛輪和電機放置在真空容器中,以減少空氣摩擦。這樣飛輪電池的淨效率(輸入輸出)達95%左右。
實際使用的飛輪裝置中,主要包括以下部件:飛輪、軸、軸承、電機、真空容器和電力電子變換器。飛輪是整個電池裝置的核心部件,它直接決定了整個裝置的儲能多少,它儲存的能量由公式E=jω^2決定。式中j為飛輪的轉動慣量,與飛輪的形狀和重量有關; ω為飛輪的鏇轉角速度。
電力電子變換器通常是由MOSFET 和IGBT組成的雙向逆變器,它們的原理不再敘述,它們決定了飛輪裝置能量輸入輸出量的大小。
性能
飛輪電池與其它電池的比較
三種電池性能比較使用最多最廣的儲能電池無疑是化學電池,它將
電能轉變為化學能儲存,再轉化為電能輸出,它價格低廉,技術成熟,但污染嚴重,效率低下,充電時間長,用電時間短,使用過程中電能不易控制。
另一儲能電池是超導電池,它把電能轉化為磁能儲存在超導線圈的磁場中,由於超導狀態下線圈沒有電阻,所以能量損耗非常小,效率也高,對環境污染也小。但由於超導狀態是線圈處於極低溫度下才能實現,維持線圈處於超導狀態所需要的低溫需耗費大量能源,而且維持裝置過大,不易小型化,所以家用市場前景不強。
飛輪電池則兼顧了兩者的優點,雖然近階段的價格較高,但伴隨著技術的進步,必將有一個非常廣闊的前景。下面通過表—1來具體比較三者的優缺點。
表—1 三種電池性能比較
| | 化學電池 | 飛輪電池 | 超導電池 |
| 儲能方式 | 化學能 | 機械能 | 電磁能 |
| 使用壽命 | 3~5 | >20 | ~20 |
| 技術 | 成熟 | 驗證 | 驗證 |
| 溫度範圍 | 限制 | 不限 | 不限 |
| 相對尺寸(同功率) | 大 | 最小 | 中等 |
| 儲能密度 | 小 | 大 | 大 |
| 放能深度 | 淺 | 深 | 深 |
| 價格 | 低 | 高 | 較高 |
| 環境影響 | 污染 | 無污染 | 無污染 |
優缺點
優點
飛輪電池兼顧了化學電池、燃料電池和超導電池等儲能裝置的諸多優點,主要表如下幾個方面:
(1)能量密度高:儲能密度可達100~200 wh/kg,功率密度可達5 000~l0 000 w/kg。
(2)能量轉換效率高:工作效率高達百分之90。
(3)體積小、重量輕:飛輪直徑約二十多厘米,總重在十幾千克左右。
(4)工作溫度範圍寬:對環境溫度沒有嚴格要求。
(5)使用壽命長:不受重複深度放電影響,能夠循環幾百萬次運行,預期壽命20年以上。
(6)低損耗、低維護:磁懸浮軸承和真空環境使機械損耗可以被忽略,系統維護周期長。
缺點
(1)由於在實際工作中,飛輪的轉速可達40000~50000r/min,一般金屬製成的飛輪無法承受這樣高的轉速,容易解體,所以飛輪一般都採用碳纖維製成,製造飛輪的碳纖維材料目前還很貴,成本比較高。
(2)飛輪一旦充電,就會不停轉動下去。當我不用電時,飛輪還在那裡轉動,浪費了能量。例如給一輛飛輪電池汽車充電後,該汽車可以行駛三小時,汽車走了兩個小時後,車主需要就餐半小時,那么,這半小時,飛輪就在那裡白白轉動。不過,也有人說,飛輪空轉時,由於沒有負載,能量損失不會太大,比目前存放一段時間不用的蓄電池損失的能量還要小。如果靜止不動,幾乎沒有能量損失。解決的辦法:給飛輪電池配備化學充電電池,當不需要用電時,可把飛輪轉動的電能充進化學電池中。但是給飛輪電池配備化學電池帶來的問題是,增加了汽車或設備的重量。
套用領域
由於技術和材料價格的限制,飛輪電池的價格相對較高,在小型場合還無法體現其優勢。但在下列一些需大型儲能裝置的場合,使用化學電池的價格也非常昂貴,飛輪電池已得到逐步套用。
太空
包括人造衛星、飛船、空間站,飛輪電池一次充電可以提供同重量化學電池兩倍的功率,同負載的使用時間為化學電池的3~10倍。同時,因為它的轉速是可測可控的,故可以隨時查看電能的多少。美國太空總署已在空間站安裝了48個飛輪電池,聯合在一起可提供超過150KW的電能。據估計相比化學電池,可節約200萬美元左右。
交通運輸
包括火車和汽車,這種車輛採用內燃機和電機混合推動,飛輪電池充電快,放電完全,非常適合套用於混合能量推動的車輛中。車輛在正常行使時和剎車制動時,給飛輪電池充電,飛輪電池則在加速或爬坡時,給車輛提供動力,保證車輛運行在一種平穩、最優的狀態下的轉速,可減少燃料消耗,空氣和噪聲污染,發動機的維護,延長發動機的壽命。美國TEXAS大學已研製出一汽車用飛輪電池,電池在車輛需要時,可提供150KW·h的能量,能加速滿載車輛到100Km/h。在火車方面,德國西門子公司已研製出長1.5m,寬0.75m的飛輪電池,可提供3MW的功率,同時,可儲存30%的剎車能。
不間斷電源
飛輪電池可提供高可靠的穩定電源,可提供幾秒到幾分鐘的電能,這段時間足已保證工廠進行電源切換。德國GmbH 公司製造了一種使用飛輪電池的UPS,在5s內可提供或吸收5MW的電能。
軍用車輛
美國國防部預測未來的戰鬥車輛在通信、武器和防護系統等方面都廣泛需要電能,飛輪電池由於其快速的充放電,獨立而穩定的能量輸出,重量輕,能使車輛工作處於最優狀態,減少車輛的噪聲(戰鬥中非常重要),提高車輛的加速性能等優點,已成為美國軍方首要考慮的儲能裝置。
相關新聞
徹底擺脫鉛蓄電池 專家呼籲支持飛輪UPS
“鉛蓄電池從生產到回收到分解,每一步都是污染!” 中國有色金屬工業協會鉛鋅分會副會長楊春明說。鉛蓄電池企業的整治已成為今年我國環保行動的首要任務。
有分析人士認為,除了政府加大監管力度,開發引進綠色環保新技術,同時適度引導並積極鼓勵大家減少對鉛蓄電池的使用,更有利於整個產業的良性發展。
當下,UPS電源行業已經出現了替代傳統鉛蓄電池UPS的新技術。國外新建的大型數據中心,過去常見的笨重大電池雄踞一層樓的壯觀場面已經被小小的飛輪UPS取代了。這款用飛輪高速鏇轉進行機械儲能來供電的新產品,原理上和機械手錶一樣,不用更換蓄電池,就能不間斷的運行,為IT負載提供安全保障。如果我國新建數據中心全部改用飛輪UPS,拋棄鉛蓄電池,所減少的能耗、降低的碳排放及節省下來的大量空間將不可估量。據分析,一家三甲醫院採用蓄電池可能要花六七十萬元人民幣,用飛輪UPS大概100多萬元,但使用和維護成本低得多,鉛蓄電池3-5年需要更換一次,飛輪UPS則20年內不需要更換。
飛輪UPS套用新場景
想像一下使用飛輪UPS之後的情景:用整層樓裝蓄電池的場景將一去不復返,相同功率的飛輪UPS占地面積只有鉛蓄電池的1/4;隔兩三年換一次電池,成為多餘的一件事,只要三年換一次飛輪的軸芯就行了;不再擔心電池到底有沒有電,有多少電,為了提高心理安全預期加大電池備用量的方式成為過去;不再擔心環境溫度的過高或者過低,不再擔心充放電的深度,對於電池存放、運輸、安裝過程中可能出現的問題都可以忽略不計。更重要的是,無電池本身使其自身不散熱,只需自然排風,無需空調降溫,故能耗大幅度降低,耗電量僅僅相當於傳統電源的75%。從 2000年至今,生產飛輪UPS的美國Active Power公司已經幫助客戶節省超過兩億度電能,消除了超過190萬節鉛酸蓄電池(約含2.7萬噸鉛)的使用,減少了超過80萬噸CO2的排放。
專家呼籲加大支持力度
國外新建的大型數據中心已經普遍開始採用飛輪UPS。然而,在我國市場,飛輪UPS還是個新生事物,大家普遍在觀望等待。運營與採購分開,對綠色環保的重視程度不夠,以及創新風險成為制約飛輪UPS進入中國市場的主要原因。
對此,中國電子工程設計院副總工程師鍾景華說,“人們的顧慮是在飛輪的持續時間上。對於大型數據中心來說,飛輪UPS可以提供15-120秒的保障時間,這個過程完全可以保證柴油發電機正常起動(約10秒),保持數據中心電源不間斷。我相信未來會有更多的飛輪UPS套用到模組數據中心或者貨櫃式數據中心。”
石油勘探開發科學研究院高級工程師王鴻藻說“蓄電池是UPS供電系統中最薄弱的環節,其故障率是最高的,70%以上UPS系統的故障是由蓄電池造成的。飛輪UPS融合了最新的磁懸浮技術、電力電子技術、新材料技術、真空技術,進一步減小了運行能量損耗。與傳統蓄電池相比所具有的優勢和市場潛力,引起人們的高度關注。”
清華大學信息科學技術學院副教授張乃國認為,“重金屬鉛和硫酸都是污染環境的原材料,飛輪UPS不用蓄電池和大量節省空調設備可以節約大量的運營成本和CO2的排放,是綠色環保的好產品,應當大力推廣。”
在重金屬污染屢禁不止的情況下,專家呼籲政府採取措施從使用源頭上減少污染源,擴大新技術新能源的使用,從而達到“肅鉛”的目的。

