主要特點
最高功率電源電壓80VDC
最大輸出電流30A
內部霍爾感測器解碼
四象限運轉
過流保護
120º相位(A)/60º相位(B)
概述
WKBC170-30是一款完整的三相無刷直流電機驅動控制模組,最高功率電源電壓80VDC,最大輸 出電流30A。該模組具有過流保護功能,內部具有全部的橋臂控制電路、霍爾感測器解碼電路、以 及電流監測功能。WKBC170-30A接受120º/240º相位的霍爾信號,WKBC170-30B接受60º/300º相位的霍爾信號。
WKBC170-30系列模組外部採用六面金屬封裝,內部採用高密度組裝工藝方法並配合使用具有優異導熱性能的膠灌封而成。 產品的設計與製造符合SJ20668-1998《微電路模組總規範》和Q/WK20129-2012《微電路模組WKBC170-30A、WKBC170-30B型電機驅動器詳細規範》的要求。
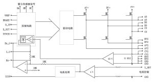
原理框圖
無刷直流電機控制器WKBC170-30極限參數
功率電源(VA+BV+CV+):80VDC BRAKE輸入:-0.3~+5VDC
峰值輸出電流:40A SYNCH輸入:-0.3~+12VDC
電流控制輸入:-10VDC~+10VDC 工作溫度(殼溫):-55℃~+105℃(M)
VREF輸出電流:10mA-40℃~+85℃(E/I)
D_IN輸入電壓:-0.3VDC~+12VDC 存儲溫度:-55℃~+125℃
D_OUT輸出電流:1mA
型號定義與產品編號
型號說明:
無刷直流電機控制器WKBC170-30