卡倫堡
城市-卡倫堡卡倫堡模式
卡倫堡模式 丹麥的卡倫堡生態園是世界生態工業園建設的肇始,它自20世紀70年代開始建立,已經穩定運行了30多年。卡倫堡生態園已成為世界生態工業園建設的典範。
卡倫堡是一個僅有兩萬居民的小工業城市。最初,這裡建造了一座火力發電廠和一座煉油廠,數年之後,卡倫堡的主要企業開始相互間交換“廢料”:蒸汽、(不同溫度和不同純淨度的)水以及各種副產品,逐漸自發地創造了一種“工業共生體系”,成為生態工業園的早期雛形。
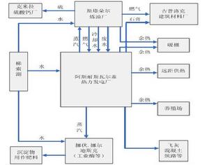
在卡倫堡工業共生體系中主要有五家企業、單位:阿斯耐斯瓦爾蓋(Asnaesvaerket)發電廠,這是丹麥最大的火力發電廠,發電能力為150萬千瓦,最初使用燃油發電,第一次石油危機後改用煤炭,僱傭600名職工;斯塔朵爾(Statoil)煉油廠,丹麥最大的煉油廠,年產量超過300萬噸,消耗原油500多萬噸,有職工290人;挪伏·挪爾迪斯克(NovoNordisk)公司,丹麥最大的生物工程公司,也是世界上最大的工業酶和胰島素生產廠家之一,設在卡倫堡的工廠是該公司最大的分廠,有1200名員工;吉普洛克(Gyproc)石膏材料公司,這是一家瑞典公司,年產1400萬平方米的石膏建築板材,擁有175名員工;卡倫堡市政府,它使用發電廠出售的蒸汽給全市供暖。這五家企業、單位相互間的距離不超過數百米,由專門的管道體系連線在一起。此外,工業園內還有硫酸廠、水泥廠、農場等企業參與到了工業共生體系中。
由於進行了合理的連結,能源和副產品在這些企業中得以多級重複利用。這些企業以能源、水和廢物的形式進行物質交易,一家企業的廢棄物成為另一家企業的原料:發電廠建造了一個25萬立方米的回用水塘,回用自己的廢水,同時收集地表徑流,減少了60%的用水量。自1987年起,煉油廠的廢水經過生物淨化處理,通過管道向發電廠輸送,作為發電廠冷卻發電機組的冷卻水。發電廠產生的蒸汽供給煉油廠和製藥廠(發酵池),同時,發電廠也把蒸汽出售給石膏廠和市政府,它甚至還給一家養殖場提供熱水。發電廠一年產生的七萬噸飛灰,被水泥廠用來生產水泥。
1990年,發電廠在一個機組上安裝了脫硫裝置,燃燒氣體中的硫與石灰發生反應,生成石膏(硫酸鈣)。這樣,發電廠每年可多生產10萬噸石膏,由卡車送往鄰近的吉普洛克石膏材料廠,石膏廠因此可以不再進口從西班牙礦區開採來的天然石膏。
煉油廠生產的多餘燃氣,作為燃料供給發電廠,部分替代煤和石油,每年能夠使發電廠節約煤3萬噸,節約石油1.9萬噸。同時這些燃氣還供應給石膏材料廠用於石膏板生產的乾燥之用。
製藥廠利用玉米澱粉和土豆粉發酵生產酶,發酵過程中產生富含氮、磷和鈣質的固體、液體生物質,採用管道運輸或罐裝運送到農場作為肥料。
據了解,卡倫堡16個廢料交換工程投資計6000萬美元,而由此產生的效益每年超過1000萬美元,取得了巨大的環境效益和經濟效益。
卡倫堡生態工業園--自發演化而成的原型典範
卡倫堡生態工業園全球產業生態學者最常引用的生態工業園區原型典範,是位於丹麥卡倫堡(Kalundborg)的發展案例。它位於哥本哈根市以西100公里處,全市人口僅一萬九千人。在那裡一群公司使用彼此廢棄物作為對於本身製造所需原輔材料。該地區的產業共生關係演變過程,是一種自發、緩慢演化而成的。而這些企業之間以及與社區間的物質與能源交換網路,20多年來,已沿著距哥本哈根西邊75英哩處海岸地區發展成為一小型產業共生網路。
1.卡倫堡的產業共生模式
整個卡倫堡的產業共生模式包括發電廠燃燒著煉油廠排放出來的廢氣;煉油廠將其冷卻水分享給其它公司,如此可減少整體用水量達25%;水泥和填補道路的生產者利用當地清潔發電廠所排出的廢物(石膏)。從發電廠產生的額外蒸汽用來供養魚場、臨近公司和鎮內許多家庭加熱之能源使用。製藥廠所產生富含養份的軟泥,被當地農場用來作為肥料。綜觀卡倫堡的產業共生系統,目前可訂定出五個重點成員:
Asnaes火力發電廠,丹麥最大的燃煤火力發電廠,有1,500百萬瓦特4發電量;Statoil煉油廠,丹麥最大煉油廠,每年3.2百萬噸容量(正增加至每年4.8百萬噸);Gyproc石膏版工廠,每年平均生產14百萬平方公尺的石膏牆版(約略計算足以建造六個卡倫堡大小般城鎮的所有房子);Novo Nordisk製藥廠,一間每年銷售額超過20億美元的國際生物科技集團;卡倫堡市政系統,供應地方一萬九千居民熱能,同時供水給家庭與產業用。
2.卡倫堡的物質、能量、信息流狀態
物質流(Materials Flows) 。從1976年開始,Novo Nordisk製藥廠和魚池水處理工廠所產生的廢棄污泥,提供給臨近農場作為肥料使用。現在這占了卡倫堡副產品交換網路中一個相當大的比重,每年交換量超過一百萬噸。另有一間水泥公司再利用發電廠的去硫化飛灰。
Asnaes公司利用碳酸鈣(CaCO3),將二氧化硫(SO2)置於煙道瓦斯中反應,產生出可以賣至Gyproc工廠的硫酸鈣(石膏),並提供了Gyproc工廠三分之二的需求量。
煉油廠以除硫工藝產出純液態硫,然後將這些液態硫載送至一個製造硫酸的公司Kemira。Novo Nordisk生產胰島素所剩下的酵母則給農夫作為養豬飼料。
此回收再利用網路幫助各參與公司產生新收入並節省成本,同時減低該地區的空氣、水和土地污染。從生態學角度來說,卡倫堡的經驗展現了一個簡單食物鏈的特質,即生物有機體消費彼此的廢棄物質與能源,演變成彼此相依存的狀態。這種跨公司的再利用和循環模式不但減低了空、水及土壤污染,而且透過副產品交換,保存了水和其它資源,產生了新的年度收入盈餘項目。據1993年統計,在基礎設施投資六千萬美元,卻可以產生收入每年一億兩千萬美元。
能量流(Energy Flows) 。卡倫堡的能量流主要以一座火力燃煤發電廠與煉油廠為核心廠商,帶動整個產業生態系統的能量交換網路。其中Asnaes發電廠採用燃煤方式,並以約40%的熱效率運轉。和其它以煤為燃料的大多數發電廠一樣,生產能源卻會增加空氣污染程度;另一個大量使用能源者為Statoil煉油廠,它將大多數的石油副產品全部燃盡。而由1970年代起,這一情況得以改善,卡倫堡開始進行系列能源供應的副產品交易:
煉油廠同意提供煉油剩餘物給Gyproc石膏版牆工廠,因為Gyproc經營者確認Statoil公司用於閃燃的煉油剩餘物對於Gyproc本身是一極具潛力的低成本油料來源。
Asnaes公司從1981年開始,為城內一新開發地區的加熱系統供給蒸汽,並將Novo Nordisk製藥廠及Statoil煉油廠加入該系統,作為消費蒸汽的客戶。總計由市政府及丹麥政府支持獎勵的地區加熱系統,取代了約3500個暖氣爐,就如同減少了3500個空氣污染源。
基於發電廠的部分冷卻系統需求,開始利用來自卡倫堡海峽(Kalundborg Fjord)的鹽水。因此減少對於天然湖泊(Lake Tisso)的淨水抽取量。最終副產品是熱鹽水,而其中的一小部份的比例又可提供給57個漁業養殖池。
1992年,發電廠開始尋找替代燃料,利用煉油廠的煉油剩餘物取代部分燃煤,經過處理,其燃燒後的淨化程度後來都達到發電廠投入使用的標準。
信息流(Informatin Flows) 。由於卡倫堡只有一萬九千人,城鎮內的一些企業家原本即已相互認識,彼此有許多非正式場合聚會與碰面機會,溝通多建立在互信基礎上。雖然整個產業共生體系包括卡倫堡政府部門,但它僅限於負責城市的水、電與熱輸送等基礎設施,並未介入企業間的合作共生協調事務。該地區亦沒有工業區常見的管理(服務)中心機構,雖然後來因應各界不斷建議與需求而成立一個共生協會(The symbiosis Institute),但其角色較偏向對外公關而非管理中心的功能。所以卡倫堡的信息流是以一種非正式的社會網路支持著共生技術、資源等訊息交換網。
3.卡倫堡共生體系最新演變
卡倫堡共生協會顧問Jorgen Christense在2001年9月的報告指出,整個卡倫堡共生體系其實一直在演變之中,包括了共生夥伴、項目計畫、人員與溝通方式等多個方面。
共生夥伴演變方面。在2001年有兩個新夥伴加入共生體系,分別是Soilrem and Noveren。其中的一家廢棄物處理公司NOVEREN,業務覆蓋了九個自治城市,每年處理12萬6千公噸廢棄物,其中82%廢棄物回收。
共生體系中,有一個夥伴被合併;有一個夥伴被切分為Novo Nordisk 及Novozymes兩家子公司,分開後的兩家子公司仍屬於共生體系。
項目計畫演變方面。從共生體系開始至今,二十個項目中有八個項目有相當程度的改變。其中有兩個項目被擴展;四個項目被開發成不同技術;一個項目被暫時保藏起來;一個項目已終結;兩個項目在1997年加入共生體系。
人員演變方面。整個卡倫堡產業共生項目中約有二十五個經理人參與。從1989年開始至今,原來各夥伴的經理人沒有一位目前仍留任。相對來說,共生體系的公司中有更多的人加入了這些項目。
中國的生態工業園建設
中國的蛇口工業園目前世界上有60多個生態工業園項目在規劃或建設,其中多數在西方。從丹麥、美國、加拿大等國家生態工業園的發展現狀來看,建立和發展生態工業園的行業多以化工、能源和農業為主體。因為這類工業企業所需的原材料多,耗能高,產生的“廢物”也多,這有利於其他行業和部門對該體系的“排泄物”再次利用。尤其是石油煉製、塑膠加工、藥品生產等化工行業,在傳統經濟模式下,都是污染最嚴重的,污染物最難處理,但在生態工業體系中卻發揮了優勢。
不過,這種幾近完美的生態園模式,對於許多中國地方政府和企業界的人士來說,還是一個難以實現的夢。
據全國人大常委會執法檢查組2006年8月公布的執法檢查報告,我國工業固體廢物綜合利用率只有56.1%。“工業固體廢物的減量化工作進展遲緩,產生量呈逐年上升趨勢,堆存量越來越多。”全國人大常委會副委員長盛華仁稱,2005年工業固體廢物產生量達到13.4億噸,比2000年增加了64%。全國固體廢物堆存量累積已近80億噸,占用和損毀土地200萬畝以上,對土壤和水體造成了嚴重污染。
近年來,各地擁有“生態工業園”頭銜的工業園也紛紛出現,但實際上有很多生態工業園只不過是名義上的,其經營方式仍然很粗放,甚至有些生態工業園中的企業仍然在沒有節制地排放廢棄物,一些工業園區由於環保設備未達標,變成了“污染集中排放地”。
“很多生態工業園的規劃非常宏偉,物質與能量的交換網路非常複雜,設計也極其完備,但實際上這些規劃的物質與能量交換是否可行卻鮮見論證。”國家信息中心副主任李凱稱,許多生態工業園都是由政府出面推動和規劃,通過一些行政手段讓一些企業參與生態工業園的實踐,這種與市場脫節的模式未必可行。因為園中企業面對的最終都是市場,生態工業園所面臨的時間風險和穩定性都會由此而受到影響。
總體來講,對生態工業園建設比較成功的都以已開發國家為主,這些國家基本上都已經進入了後工業化時代,在很多生產領域都擁有先進的生產工藝,掌握了大量的先進技術和熟練的市場經營方法和技巧。而我國工業化的進程還正在進行,這就使得我國的生態工業園建設有著自身的特殊性,外國許多成功的經驗可能並不適合中國的實踐。
“比如,有些國家生態工業園在建設中所使用的一些高科技可能中國沒有,但是要引進這些技術,則需要耗費巨大的財力,同時還有可能受到相關國家技術出口政策的約束。”李凱認為,在生態工業園建設過程中,政府應該充當一個服務者而不是指揮者,它可以為生態工業園建設提供一些資金、稅收、信息方面的支持,可以為生態工業園建設制定相關的法規和政策等,而不能使用一些強制的行政手段來推選這些項目。
