簡介
低靜態電流特性:
1、低靜態電流
2、短路電流限制
3、可實現升壓或降壓電源變換器
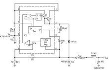
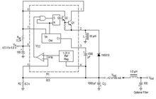
MC34063的基本結構及引腳圖功能(右圖)
MC340631腳:開關管T1集電極引出端;2腳:開關管T1發射極引出端;
3腳:定時電容ct接線端;調節ct可使工作頻率在100—100kHz範圍內變化;
4腳:電源地;
5腳:電壓比較器反相輸入端,同時也是輸出電壓取樣端;使用時應外接兩個精度不低於1%的精密電阻;
6腳:電源端;
7腳:負載峰值電流(Ipk)取樣端;6,7腳之間電壓超過300mV時,晶片將啟動內部過流保護功能;
MC34063
MC340638腳:驅動管T2集電極引出端。 左圖是電壓逆變器
右圖是降壓轉換器
電路原理
該電路是在低靜態電流典型的降壓電路上,用開關變壓器取代自感線圈實現的。利用開關變壓器以獲取隔離直流電源的能量供給。開關變壓器的副邊交變電壓經BR1的全波整流,C19 、C20 的濾波,L2 、L3 的高頻遏制及U7 、U8 線性穩壓器的穩壓,便可獲取穩定的直流輸出。在確定的硬體系統中,用於向數字系統供電的VCC 電源負荷是穩定的,通過開關變壓器的交變方波的占空比也是穩定的,因此,根據+ 5 V、- 5 V 的負荷情況,恰當的選擇開關變壓器的鐵芯、骨架參數及原、副邊匝數,便可獲得與供電電源、數字電路電源VCC隔離的+ 5 V 、- 5 V直流輸出。
電路參數及實驗數據:
開關變壓器參數 :
鐵芯形式: EI22B ,磁導率:2000 H/ m ,骨架參數: EI22210P ,原邊線圈匝數: 60 匝,副邊線圈匝數:40 匝。
電源拉偏實驗參數 :
在規定範圍內改變輸入電壓,用萬用表測輸出端電壓。
負荷調整實驗參數 :
對3 組直流電源分別接入不同負載,用萬用表測取輸出電壓。
紋波係數:
在一定負荷下用示波器觀察輸出電壓。
測取紋波電壓(峰2峰值) < 5mV。
紋波係數= 5/5000×100 % = 0.1%,滿足一般硬體電路對電源的要求。
原理簡介
| 項目 | 條件 | 參數 | 單位 |
| Power Supply Voltage 電源電壓 | VCC | 40 | Vdc |
| Comparator Input Voltage Range 比較器輸入電壓範圍 | VIR | 0.3-+40 | Vdc |
| Switch Collector Voltage 集電極電壓開關 | VC(switch) | 40 | Vdc |
| Switch Emitter Voltage (VPin 1 = 40 V) 發射極電壓開關 | VE(switch) | 40 | Vdc |
| Switch Collector to Emitter Voltage 開關電壓集電極到發射極 | VCE(switch) | 40 | Vdc |
| Driver Collector Voltage 驅動集電極電壓 | VC(driver) | 40 | Vdc |
| Driver Collector Current (Note 1) 驅動集電極電流 | IC(driver) | 100 | mA |
| Switch Current 開關電流 | ISW | 1.5 | A |
| Operating Junction Temperature工作結溫 | TJ | +150 | ℃ |
| Operating Ambient Temperature Range操作環境溫度範圍 | TA | 0-70 | ℃ |
工作原理
MC34063 的工作原理
MC34063 組成的降壓電路
MC34063組成的降壓電路原理如圖7。工作過程:
1.比較器的反相輸入端(腳5)通過外接分壓電阻R1、R2監視輸出電壓 。其中,輸出電壓Uo=1.25(1+ R2/R1)由公式可知輸出電壓 。僅與R1、R2數值有關,因1.25V為基準電壓,恆定不變。若R1、R2阻值穩定,U。亦穩定。
2.腳5電壓與內部基準電壓1.25V同時送入內部比較器進行電壓比較。當腳5的電壓值低於內部基準電壓(1.25V)時,比較器輸出為跳變電壓,開啟R—S觸發器的S腳控制門,R—S觸發器在內部振盪器的驅動下,Q端為“1”狀態(高電平),驅動管T2導通,開關管T1亦導通,使輸入電壓Ui向輸出濾波器電容Co充電以提高U。,達到自動控制U。穩定的作用。
3.當腳5的電壓值高於內部基準電壓(1.25V)時,R—S觸發器的S腳控制門被封鎖,Q端為“0”狀態(低電平),T2截止,T1亦截止。
4. 振盪器的Ipk 輸入(腳7)用於監視開關管T1的峰值電流,以控制振盪器的脈衝輸出到R—S觸發器的Q端。
5. 腳3外接振盪器所需要的定時電容C電容值的大小決定振盪器頻率的高低,亦決定開關管T1的通斷時間。
MC34063 升壓電路
MC34063MC34063組成的升壓電路原理如圖8,當晶片內開關管(T1)導通時,電源經取樣電阻Rsc、電感L1、MC34063的1腳和2腳接地,此時電感L1開始存儲能量,而由C0對負載提供能量。當T1斷開時,電源和電感同時給負載和電容Co提供能量。電感在釋放能量期間,由於其兩端的電動勢極性與電源極性相同,相當於兩個電源串聯,因而負載上得到的電壓高於電源電壓。開關管導通與關斷的頻率稱為晶片的工作頻率。只要此頻率相對負載的時間常數足夠高,負載上便可獲得連續的直流電壓。
MC34063 組成的電壓反向電路
圖9為採用MC34063晶片構成的開關反壓電路。當晶片內部開關管T1導通時,電流經MC34063的1腳、2腳和電感Ll流到地,電感Ll存儲能量。此時由Co向負載提供能量。當T1斷開時,由於流經電感的電流不能突變,因此,續流二極體D1導通。此時,Ll經D1向負載和Co供電(經公共地),輸出負電壓。這樣,只要晶片的工作頻率相對負載的時間常數足夠高,負載上便可獲得連續直流電壓。
MC34063
MC34063
MC34063
MC34063
MC34063
MC34063價格分析
該晶片套用比較廣泛,通用廉價易購。價格波動性不大,從7月份以來,價格起起伏伏,漲跌交替,但漲跌幅度都在0.2元左右。隨著市場需求信號變弱,價格有下探的趨勢。但幅度非常小。主流品牌有ON,ST,還有一部分國產品牌。主要封裝形式是DIP-8,SOP-8等。
下圖即為近期該晶片的供應商報價走勢圖

