結構原理
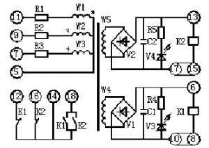
背後接線端子背後接線端子 LB-7型閉鎖繼電器所用的變壓器是一個五繞組變壓器,原邊三個繞組星形(y)連線,其中A相極性相反,所以加三相對稱電壓時合磁通不為零(2ΦH),二次繞組有電壓輸出。後經兩個整流濾波電路驅動兩個極化繼電器動作,極化繼電器轉換觸點相互連線以實現其輸出雙重化。另外繼電器面板上裝的指示燈作為有電指示。
同樣繼電器若一相或兩相斷線時能可靠動作。
繼電器接於發電廠及變電所內高壓母線上電壓互感器(PT)的二次側、當高壓母線無電時,繼電器釋放,極化繼電器1JH、2JH轉換觸點的動斷部分接通,閉鎖觸除允許合接地刀閘。
繼電器採用嵌入式,安裝插入式結構的殼體。採用這種插入式結構便於用戶調整和維護。繼電器的結構代號為:A33P、A33K,如附圖所示。
技術數據
接線原理圖接線原理圖
額定電壓:100V。額定頻率:50Hz。繼電器加對稱三相電壓100V(相電壓為58V)時,繼電器動作繼電器執行元件1JH、2JH線圈中,流過電流不小於其動作電流的3倍。
繼電器執行元件的返回係數不小於0.3,觸點間隙一般不小於0.4mm。
加對稱電壓100V時,繼電器執行元件1JH、2JH轉換觸點動斷部分的斷開時間不大於0.01s。
在額定電壓(線電壓100V,相電壓58V)下,繼電器每相所消耗的功率不大於5VA。
調整校驗
繼電器在出廠前均作了詳細的調整和校驗,但為了避免由於在運輸的振動或保管不當而造成機械變化,在投入運行前也要作一般的檢查、調整和校驗。
繼電器的初步調整和校驗:
a.在端子⑤-⑦-⑨-11上加對稱線電壓100V(相電壓58V)時,在端子⑩-⑧及端子17-15上測得極化繼電器1JH、2JH線圈中的電流不小於6mA。此時繼電器轉換觸點的動斷部分斷開時間不大於0.01s。
b.斷開B相或C相測得極化繼電器1JH、2JH線圈中的電流應不小於5mA,斷開A相應不小於3mA。

