工作原理
汽車電喇叭是靠金屬膜片的振動從而發出聲音。汽車電喇叭由鐵芯、磁性線圈、觸點、銜鐵、膜片等組成。當司機按下喇叭開關時,電流經觸點通過線圈,線圈產生磁力吸下銜鐵,強制膜片移動,銜鐵移動使觸點斷開,電流中斷,線圈磁力消失,膜片在自身彈性和彈簧片作用下同銜鐵一起恢復原位,觸點閉合電路再次接通,電流通過觸點流經線圈產生磁力,重複上述動作。如此反覆循環膜片不斷振動,從而發出音響。共鳴板與膜片剛性聯接,可使振動平順發出聲音更加悅耳(即電磁鐵原理)。
分類與原理
汽車喇叭按聲音動力分為氣喇叭和電喇叭兩種;按其外形分為筒形、螺鏇形和盆形三種種;按發聲頻率分高音喇叭和低音喇叭兩種。
氣喇叭
圖1 氣喇叭氣喇叭的工作原理是利用壓縮空氣的氣流使金屬膜片振動而發出聲音,因此必須在帶有空氣壓縮機的汽車上方能使用。一般在大客車和重型貨車上都裝有氣喇叭,特別是長途運輸車在山區或彎道等地段行駛時,用氣喇叭鳴叫,能有效地提醒行人和對方來車駕駛員的注意。因為氣喇叭音量大,餘音好,聲音悅耳且傳播較遠。氣喇叭一般採用筒形,並使用高音與低音兩個喇叭聯合工作。
圖1 氣喇叭
電喇叭
電喇叭的工作原理是利用電磁吸力使金屬膜片振動而發出聲音。它是汽車上廣泛套用的一種喇叭,按結構形式分為筒形、螺鏇形和盆形三種,一般多製成螺鏇形或盆形。
通常使用的電喇叭根據其工作方式可以分為機械式和電子式兩種。其中電子喇叭又分為觸點式和無觸點式兩種。觸點式電喇叭利用觸點的閉合與斷開控制電磁線圈中勵磁電流的通斷,從而使鐵心(或銜鐵)以一定頻率作上下移動。並帶功金屬膜片振動而產生聲音。無觸點電喇叭利用電子線路來控制電磁線圈中勵磁電流的通斷,使鐵心以一定頻率移動,並帶動金屬膜片振動而產生音響。
電喇叭具有能源方便、結構簡單、體積小、質量小、噪聲小、保修容易、聲音宏亮及音質悅耳等優點。
無觸點電喇叭因克服了觸點式電喇叭的觸點燒蝕、氧化而使喇叭變音的缺點,從而更加耐用。而且它的音色和音量比觸點式的要容易調整,因此它是汽車喇叭的發展方向。
1、螺鏇形電喇叭
圖2 螺鏇形電喇叭通過膜片不斷振動,從而發出一定音調的音波,聲音通過共鳴板和揚聲筒加強後傳出。共鳴板與膜片剛性連線,在振動時發出伴音,加強音量和改善音色,使聲音悅耳動聽。觸點間並聯有電容器。它起熄弧、保護觸點、改善音色等作用。
2、 盆形電喇叭
圖2盆形電喇叭其工作原理與螺鏇形電喇叭相同,結構上也基本一致,只是沒有揚聲筒,聲音靠共鳴板產生共鳴後傳出。另外,磁路採用螺管式電磁鐵,而不是E型鐵心,螺管式較E型電磁鐵體積更小、電磁吸力更強。
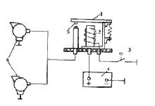
喇叭繼電器
圖3喇叭繼電器汽車上裝用單只電喇叭時,一般直接用喇叭按鈕控制。但大多數汽車為了得到音色更好的悅耳動聽的音響效果,常常裝用高、低音兩種喇叭,甚至高、中、低三種不同音調的電喇叭,兩個或一個電喇叭同時工作時,電流可達15A或20A以上。如果用喇叭按鈕直接控制,大電流將很快把喇叭按鈕燒壞,因此採用喇叭繼電器。
按鈕控制繼電器線圈中電流的通斷,再通過繼電器觸點控制喇叭。12V電系的汽車上所用喇叭繼電器,一般要求閉合電壓不大於6V,釋放電壓不小於3V;繼電器線圈通常為1000匝,20℃時的電阻為26Ω;繼電器的額定電流一般選用20A以上。盆形電喇叭工作額定電流通常為3A~4A,電流雖不大,但為了提高按鈕的使用壽命,不少車上還是配置了喇叭繼電器。
圖4 喇叭繼電器原理喇叭繼電器工作原理如圖4所示。
按下喇叭按鈕3,繼電器線圈2通電,吸合觸點臂1與觸點5接合,接通喇叭的電源電路。鬆開喇叭按鈕3,繼電器線圈2失電,觸點5與觸點臂1分離,喇叭不工作。
調整
音調
調整時應注意鐵心與銜鐵四周的間隙一定要均勻、平正、不能歪斜,否則工作時極易發生互相碰撞,使喇叭產生刺耳的雜音。
音量
電喇叭音量的大小與通過喇叭線圈的電流大小有關,通過的電流越大,音量就越大,反之音量就小,調整觸點壓力可以改變音量。喇叭音量和音質的調整是互相關聯的,因此需要反覆調整才能獲得最佳聲音。
維護
(1)經常保持喇叭外表清潔,各接線要牢靠。
(2)經常檢查、緊固喇叭和支架的固定螺釘,保證其搭鐵可靠。
(3)喇叭的固定方法對其發音影響較大。為了使喇叭的聲音正常,喇叭不能做剛性安裝,因而固定在緩衝支架上,即在喇叭與固定支架之間要裝有片狀彈簧或橡皮墊。
(4)經常檢查發電機輸出電壓。電壓過高會燒壞喇叭觸點,電壓過低(低於喇叭的額定電壓)喇叭將發出異常聲音。
(5)洗車時,不能用水直接沖洗喇叭筒,以免水進入喇叭筒而使喇叭不響。
(6)在檢修喇叭時,應注意各金屬墊和絕緣墊的位置,不可裝錯。
(7)喇叭連續發音不得超過10s,以免損壞喇叭。
(8)不可將各類異物放入喇叭,以免造成異常音。
性能指標及參數
1、額定功率(W)
揚聲器的額定功率是指揚聲器能長時間工作的輸出功率,又稱為不失真功率,它一般都標在揚聲器後端的銘牌上。當揚聲器工作於額定功率時,音圈不會產生過熱或機械振動過載等現象,發出的聲音沒有顯示失真。額定功率是一種平均功率,而實際上揚聲器工作在變功率狀態,它隨輸入音頻信號強弱而變化,在弱音樂及聲音信號中,峰值脈衝信號會超過額定功率很多倍,由於持續時間較短而不會損壞揚聲器,但有可能出現失真。因此,為保證在峰值脈衝出現時仍能獲得很好的音質,揚聲器需留足夠的功率餘量。一般揚聲器能隨的最大功率是額定功率的2-4倍。
2、頻率特性(Hz)
頻率特性是衡量揚聲器放音頻頻寬度的指標。高保真放音系統要求揚聲器系統應能重放20Hz-20000Hz的人耳可聽音域。由於用單只揚聲器不易實現該音域,故目前高保真音箱系統採用高、中、低三種揚聲器來實現全頻帶重放覆蓋。此外,高保真揚聲器的頻率特性應儘量趨於平坦,否則會引入重放的頻率失真。高保真放音系統要求揚聲器在放音頻率範圍內頻率特性不平坦度小於10dB。
3、額定阻抗(Ω)
阻抗是指車載揚聲器輸入信號的電壓與電流的比值,其單位為歐姆(Ω)。通俗的說阻抗也就是車載揚聲器對電流所呈現出的阻力,阻抗並不等於就是電阻,而是包括電阻和電抗,即包括電阻和電感、電容產生的感抗和容抗三個部分,是這三者在向量上的總和。
在相同電壓下,阻抗越高電流越小,阻抗越低電流越大。在功放與輸出功率相同的情況下,低阻抗的車載揚聲器可以獲得較大的輸出功率,但是阻抗太低了又會造成欠阻尼和低音劣化等現象。通常,車載揚聲器的阻抗越低,便越難於推動。阻抗並不是一個常數值,而是隨著播放的音樂的頻率而不斷變化起伏,可能在某頻率高到十幾歐姆或二十幾歐姆,也可能在某頻率低到一歐姆或以下,一般以其諧振頻率下共振峰之間所呈現的最低阻抗值來作為其標稱值。目前,大部分車載揚聲器的阻抗是在2-8歐姆。我國國家標準規定的音箱阻抗優選值有4Ω、8Ω、16Ω(國際標準推薦值為8Ω)。
4、諧波失真(TMD%)
揚聲器的失真有很多種,常見的有諧波失真(多由揚聲器磁場不均勻以及振動系統的畸變而引起,常在低頻時產生)、互調失真(因兩種不同頻率的信號同時加入揚聲器,互相調製引起的音質劣化)和瞬態失真(因振動系統的慣性不能緊跟信號的變化而變化,從而引起信號失真)等。諧波失真是指重放時,增加了原信號中沒有的諧波成份。揚聲器的諧波失真來源於磁體磁場不均勻、振動膜的特性、音圈位移等非線性失真。目前,較好的揚聲器的諧波失真指標不大於5%。
5、輸出靈敏度(dB/W)
大部分主機都有1組RCA輸出,它能輸出低電壓信號,這樣就可以從主機直接傳輸到外加的功率放大器上,主機通常有1-3對RCA輸出,當然越多的越好,這樣頻率劃分會更加細緻。輸出靈敏度,其實就是RCA的輸出電壓:一般在0.2V-4V之間。選擇高電壓輸出的主機,如達到6V,選擇這對音響系統的輸出功率提升會有很大的幫助。
6、指向性
揚聲器對不同方向上的輻射,其聲壓頻率特性是不同的,這種特性稱為揚聲器的指向性。它與揚聲器的口徑有關,口徑大時指向性尖,口徑小時指向性寬。指向性還與頻率有關,一般而言,對250Hz以下的低頻信號,沒有明顯的指向性。對1.5kHz以下的高頻信號則有明顯的指向性。
7.物理參數
揚聲器的參數是指採用專用的揚聲器測試系統所測試出來的揚聲器具體的各種性能參數值.其常用的
參數主要包括:Z,Fo,η0, SPL,Qts,Qms,Qes,Vas,Mms,Cms,Sd,BL,Xmax,Gap gauss.以下分別是這幾種參數其物理意義.
Z:是指揚聲器的電阻值,包括有:額定阻抗和直流阻抗.(單位:歐姆/ohm),通常指額定阻抗.揚聲器的額定阻抗Z:即為阻抗曲線第一個極大值後面的最小阻抗模值,它是計算揚聲器電功率的基準.直流阻抗DCR:是指在音圈線圈靜止的情況下,通以直流信號,而測試出的阻抗值.我們通常所說的4歐或者8歐是指額定阻抗.
Fo(最低共振頻率)是指揚聲器阻抗曲線第一個極大值對應的頻率.單位:赫茲(Hz).揚聲器的阻抗曲線圖是揚聲器在正常工作條件下,用恆流法或恆壓法測得的揚聲器阻抗模值隨頻率變化的曲線.
η0(揚聲器的效率):是指揚聲器輸出聲功率與輸入電功率的比率.
SPL(聲壓級):是指喇叭在通以額定阻抗1W的電功率的電壓時,在參考軸上與喇叭相距1m的點上產生的聲壓.單位:分貝(dB).
Qts :揚聲器的總品質因數值.
Qms:揚聲器的機械品質因數值.
Qes:揚聲器的電品質因數值.
Vas(喇叭的有效容積):是指密閉在剛性容器中空氣的聲順與揚聲器單元的聲順相等時的容積.單位:升(L).
Mms(振動質量):是指揚聲器在運動過程中參與振動各部件的質量總和,包括鼓紙部分,音圈,彈波以及參與振動的空氣品質等.單位:克(gram).
Cms(力順):是指揚聲器振動系統的支撐部件的柔順度.其值越大,揚聲器的整個振動系統越軟.單位:毫米/牛頓(mm/N).
Sd(振動面積):是指在揚聲器的振動過程中,鼓紙/振膜的有效振動面積.單位:平方米(m2).
BL(磁力):間隙磁感應強度與有效音圈線長的乘積.單位:(T*M).
Xmax:音圈在振動過程中運動的線性行程.單位:毫米(mm).
Gap Gauss:間隙磁感應強度值.單位:特斯拉(Tesla).
檢修故障
喇叭不響或聲音嘶啞的主要原因有蓄電池存電不足、喇叭繼電器和按鈕損壞、喇叭損壞等等。具體如下:
1、檢查喇叭的鳴聲,如果感到鳴聲不清脆,低沉而弱,大都是接點接觸不良。
2、反覆地按動喇叭的開關,如果喇叭有時鳴響,有時不鳴響,大都是按動開關內部的接點接觸不好。
3、左右轉動轉向盤,如果有較大的“嘶嘶”摩擦聲,可以向相關的接點部位噴注一些潤滑脂。
4、如果喇叭完全不鳴響,首先檢查熔絲看是否熔斷,然後拔下喇叭插頭,用萬用表測量在按喇叭開關時此處是否有電。如果沒有電,應檢查喇叭線束和喇叭繼電器;如果有電,則是喇叭本身的問題,此時也可以試著調節喇叭上的調節螺母看是否能發聲,如果還是不響,則需要更換喇叭。
5、如果喇叭的鳴聲沉悶,很可能是喇叭自身有故障,這時只要敲一敲喇叭,大都能得到改善。都是接頭接觸不良,特別是方向盤周圍的線,由於使用頻繁,容易導致出現磨損。
6、密封不嚴易受潮,雖然喇叭的內部是密閉的,但如果密封不嚴就去洗車,容易進入霧氣或內部空間空氣中有水蒸氣,水蒸氣很容易會導致觸點受潮而無法正常工作。
7、喇叭的工作情況在汽車低速時,與蓄電池的工作情況有關,如果蓄電池的能量降低,則喇叭的聲響也降低,要檢查蓄電池蓄電量是否正常。
此外,在按喇叭按鈕時,可以用萬用表或檢視燈來查看,看看電有沒有流通道到喇叭的端子處,如果有電流到端子處,但是喇叭卻不響時,要用位於喇叭內側的調整螺母來調整:
1、將喇叭的調整螺桿的固定螺帽轉松,接著轉一下調整螺母。轉動的方向會因喇叭的機能不同而有所不同,因此很難說要轉向哪一邊,但是必須先轉動一點點,接著試按喇叭看看,然後再進一步轉動。
2、在喇叭聲最好的地方固定調整螺母。
3、將螺桿的固定螺帽固定住。
4、如果音量不足的話,要在連線喇叭的端子處測電壓,和電瓶的電壓相比較,如果其電壓較低的話,要檢視配線的連線點及線路。
經以上檢測,喇叭不響的情況基本可以解決,平常要注意各觸點燒蝕和接頭接觸不良問題,齊齊網提醒,喇叭出現故障儘量尋求專業的維修技師幫助,千萬不要盲目更換喇叭,喇叭的選擇也要注意。
使用注意
1.洗車時切記防止喇叭被淋濕,發現喇叭進水儘快用風槍吹乾。
2.儘量不要總是長時間按喇叭,這樣容易造成喇叭觸點過早燒蝕。
3.喇叭出現故障儘量尋求專業維修技師幫助,不要盲目更換喇叭,容易造成不必要的浪費。
相關法律
在交通法規里,對於汽車喇叭的使用,做了這樣的規定:
1、機動車駛近急彎、坡道頂端等影響安全視距的路段以及超車或者遇有緊急情況時,應當減速慢行,並鳴喇叭示意。
2、機動車遇有前方車輛停車排隊等候或者行駛緩慢時,應當停車等候或者依次行駛,不得進入非機動車道、人行道行駛,不得鳴喇叭催促車輛、行人。
也就是說,汽車喇叭的作用,是特殊路段的提前示警,是某些緊急狀況下的警示,以保證交通安全。
常見故障
一、密封不嚴易受潮:雖然喇叭內部是密閉的,但如果密封不嚴洗車時進入霧氣或內部空間空氣中有水蒸氣,水蒸氣很容易導致觸點受潮無法正常工作。
二、電磁線圈端子接觸不良:有些喇叭內部電磁線圈漆包線端子接頭是鋁金屬鉚釘壓接連線的,非牢靠焊接連線,如果端頭漆包線上的絕緣漆處理不淨或鉚釘壓接不牢靠很容易產生虛接故障,導致喇叭工作不良。此種故障是喇叭質量原因,無法修復,只能更換新件。
三、觸點燒蝕:如果長時間按喇叭易造成喇叭觸點燒蝕而產生阻抗,流過電磁線圈的電流減弱,電磁吸力下降無法吸引銜鐵帶動膜片正常振動,導致發音沙啞、甚至不響。但不斷按喇叭時,若瞬間強電流通過阻抗依然能正常工作,所以會時好時壞。
汽車喇叭不響也分為好幾種情況,一種是有時候不響,一種是響的聲音彆扭,還有一種是汽車喇叭完全不響。
1.有時不響。按喇叭開關,如果喇叭有時響,有時不響,多是喇叭開關內部的觸點接觸不好,有些也是喇叭本身的問題。
2.聲音沙啞。多是由於插頭接觸不良,特別是轉向盤周圍的各個觸點,由於使用頻繁,容易使觸點出現磨損。
3.完全不響。首先檢查熔絲看是否熔斷,然後拔下喇叭插頭,用萬用表測量在按喇叭開關時此處是否有電。如果沒有電,應檢查喇叭線束和喇叭繼電器;如果有電,則是喇叭本身的問題,此時也可以試著調節喇叭上的調節螺母看是否能發聲,如果還是不響,則需要更換喇叭。
汽修專家稱,在汽車喇叭的故障中,出現問題時往往是喇叭本身的故障。當喇叭不響時,常見的故障部位不外乎有3點,即喇叭本身、喇叭開關觸點以及喇叭線束,當汽車喇叭出現故障時可以根據以上的情況分類進行解決。實在解決不了,建議去汽車修理廠看看。

