基本定義
該方法基於以下假設:
1)每項活動有兩組工期和成本估計:
正常時間(normal time)是指在正常條件下完成某項活動需要的估計時間。 應急時間(crash time)是指完成某項活動的最短估計時間。 正常成本(normal cost)是指在正常時間內完成某項活動的預計成本。 應急成本(crash cost)是指在應急時間內完成某項活動的預計成本。 2)一項活動的工期可以被大大地縮短,從正常時間減至應急時間,這要靠投入更多的資源來實現。
3)無論對一項活動投入多少額外的資源,也不可能在比應急時間短的時間內完成這項活動。
4)當需要將活動的預計工期從正常時間縮短至應急時間時,必須有足夠的資源作保證。
5)在活動的正常點和應急點之間,時間和成本的關係是線性的。
相關運用
縮短工期的單位時間成本可用如下公式計算:
1)如果僅考慮正常工期估計。
時間一成本平衡法2)如果全部活動均在它們各自的應急時間內完成。
時間一成本平衡法3)用時間—成本平衡法壓縮那些使總成本增加最少的活動的工期,確定項目最短完成時間。
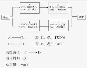
時間一成本平衡法為了將項目的工期從18周減至17周,首先必須找出關鍵路徑C-D。然後,才能確定關鍵路徑上哪項活動能以最低的每周成本被加速。
時間一成本平衡法再次將項目工期縮短1周,從16周降至15周。有兩條關鍵路徑。為了將項目總工期從16周減至15周,必須將每個路徑都加速1周。
時間一成本平衡法從15周降至14周。有兩條相同的關鍵路徑。必須將兩條路徑同時加速1周。
時間一成本平衡法項目總工期減少l周,項目總成本將增加5000美元;項目工期減少2周,項目總成本將增加l1000美元;項目工期減少3周,項目總成本將增加23000美元。
時間一成本平衡法
