方向指示器
方向指示器電路工作原理
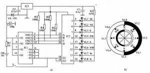
該電子方向指示器電路由電源電路、磁敏感測器和LED顯示電路組成,如圖2-87所示。
方向指示器電源電路由電池GB、電源開關S、限流電阻器Rl、濾波電容器Cl-C3、穩壓二極體VS和三端穩壓積體電路IC3組成。
磁敏感測器由霍爾感測器積體電路lCl把任。
LED顯示電路由電阻器R2-R6、積體電路IC2和發光二極體VLl-VL8組成。
Cl內部由微型轉子和霍爾器件等組成,它利用其內部的霍爾感測器來檢測地球的磁場,再將檢測結果變換為代表所在位置的方位電信號,通過其3腳 (0SCI端,對應方位為北方)、6腳 (0SC2端,對應方位為南方)、9腳 (0SC3端,對應方位為西方)和12腳(0SC4端,對應方位為東方)輸出。
ICl輸出的4個主方位電信號經lC2內部解碼處理後,輸出可分辨所在位置的E、W、S、N、SE、NE、SW、NW共8個電信號,驅動相應的發光二極體發光。例如使用者所在位置為北方,N位置的發光二極體VL8點亮;若所在位置為西南方,則SW位置的發光二極體VL4點亮。
揮桿方向指示器
揮桿方向指示器MC-5 揮桿方向指示器 Magnetic Direction Indicator
許多球手在打球時都只是希望能將球打的更高更遠,而往往忽略了球擊出後的方向。這一款揮桿方向指示器,可以直觀地提示球手在揮桿擊球時球將運行的方向,從而更有效幫助球手在練習中揮桿擊球的準確性,使練習者更有效準確地將球擊往目標區域。
http://www.chinagolfpak.com/equipment/mc-5.htm
經皮腎穿刺取石術中的套用
研究在無“人工腎積水”情況下,使用測量器和方向角度指示器進行無腎積水的腎結石的經皮腎穿刺取石術的可行性。方法:用C臂機水平和垂直位透視結石,用測量器準確測量穿刺點至結石背部投影點的水平距離和穿刺點至結石腰部投影點的垂直距離,並“計算”出穿刺的角度及深度。在方向角度指示器輔助下,進行穿刺擴張建立手術通道,用鈥雷射碎石。結果:29例患者成功建立35條手術通道,順利完成手術,無一例失敗。結論:在無“人工腎積水”情況下,無腎積水的腎結石在測量器和方向角度指示器輔助下,可以順利進行經皮腎穿刺取石術。
http://www.chemdrug.com/databases/7_4_vsskygwfeeqisegy.html
