簡介
接地電阻是指埋入地下的接地體電阻和土壤散流電阻,通常採用接地電阻測量儀(或稱接地電阻搖表)進行測量。搖表的外形結構隨型號的不同稍有變化,但使用方法基本相同。測量儀還隨表附帶接地探測棒兩支、導線三根。
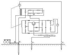
電路原理圖
接地搖表的電路原理圖如下:
接地搖表
接地搖表使用方法
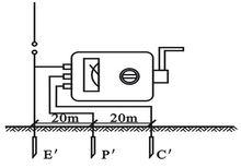
材料:兩根接地棒,一根40M接地線,一根20M接地線,三根5M的連線線,一個接地電阻搖表.
1、拆開接地幹線與接地體的連線點,或拆開接地幹線上所有接地支線的連線點。
2、將兩根接地棒分別插入地面400mm深,一根離接地體40m遠,另一根離接地體20m遠。
3、把搖表置於接地體近旁平整的地方,然後進行接線。
(1)用一根連線線連線表上接線樁E和接地裝置的接地體E′。
(2)用一根連線線連線表上接線樁C和離接地體40m遠的的接地棒C′。
(3)用一根連線線連線表上接線樁P和離接地體20m遠的接地棒P′。
4、根據被測接地體的接地電阻要求,調節好粗調鏇鈕(上有三檔可調範圍)。
5、以約120轉/分鐘的速度均勻地搖動搖表。當錶針偏轉時,隨即調節微調撥盤,直至錶針居中為止。以微調撥盤調定後的讀數,去乘以粗調定位倍數,即是被測接地體的接地電阻。例如微調讀數為0.6,粗調的電阻定位倍數是10,則被測的接地電阻是6Ω。
6、為了保證所測接地電阻值的可靠,應改變方位重新進行複測。取幾次測得值的平均值作為接地體的接地電阻。
接線圖
接地搖表
接地搖表
