概念
分壓電阻是指與某一電路串聯的導體的電阻。分壓電阻的阻值越大,分壓作用越明顯。在電流計線圈上串聯一個高阻值的分壓電阻,就能把電流計改裝成伏特表,量度較大的電壓。 分壓電阻在電路中往往採用阻值較高,功率較大的捷比信功率電阻。如果是外掛程式的,一般電源上會用到無感功率電阻捷比信TO-220電阻(幾十到一百W),如果需要的功率較小可以用捷比信2W貼片電阻和3W貼片電阻作為分壓電阻。分壓電阻往往要求的都是無感值。
分壓電阻的阻值越大,分壓作用越明顯。在電流計線圈上串聯一個高阻值的分壓電阻,就能把電流計改裝成伏特表,量度較大的電壓。
分壓電阻在電路中往往採用阻值較高,功率較大的捷比信功率電阻。如果是外掛程式的,一般電源上會用到無感功率電阻捷比信TO-220電阻(幾十到一百W),如果需要的功率較小可以用捷比信2W貼片電阻和3W貼片電阻作為分壓電阻。分壓電阻往往要求的都是無感值。
含分壓電阻的禁止光伏空間孤子對
研究背景
光折變空間孤子是指在光折變介質中無衍射地向前傳播的光束。由於它在光學信息處理、光開關、光學集成、光互聯及光計算等許多方面具有廣闊的潛在套用前景,因而成為近年來光折變非線性光學領域的一個研究熱點。迄今為止,人們已經觀測到了準穩態孤子、禁止孤子、光伏孤子和禁止-光伏孤子,同時還發現了耗散全息空間孤子。還提出了雙光子光折變空間光孤子的理論。
非相干耦合光折變空間孤子對是由 Christodoulides 等最先提出來的。他們從理論上證明了偏振態和波長都相同的兩束共線傳播的互不相干光可在有外加電場的非光伏光折變晶體中形成空間孤子對,預言了非相干耦合禁止孤子對的存在。隨後不久,Chen等在鈮酸鍶鋇(SBN)光折變晶體中觀測到了這種非相干耦合禁止孤子對。侯春風
等研究了有外加電場的光伏光折變晶體中空間孤子的非相干耦合,預言了非相干耦合亮-亮、暗-暗、灰-灰及亮-暗禁止光伏孤子對的存在,同時對雙光子光折變孤子的非相干耦合也進行了研究。劉勁松給出了穩態情況下光折變空間孤子的統一理論。研究考察加偏壓迴路中含分壓電阻的光伏光折變晶體中空間孤子的非相干耦合,將有無分壓電阻的非相干耦合禁止孤子對、開路的非相干耦合光伏孤子對、有無分壓電阻的閉路非相干耦合光伏孤子對、有無分壓電阻的非相干耦合禁止光伏孤子對都統一在本文的框架內。先前已報導的非相干耦合孤子對理論都可以在不同條件下從本文中得到。
理論分析
圖 1 電路示意圖如圖 1 所示,光伏光折變晶體、分壓電阻R和電壓源V串聯構成閉合迴路。光折變晶體光軸 c 沿x方向放置。如果光波的空間展寬遠小於晶體寬度W,則有近似表達式:E = V/W,其中E和V分別代表晶體電極間的電場強度和電壓。
兩束只在x方向衍射且偏振態和波長都相同的共線傳播的互不相干光沿z軸射入光伏光折變晶體,光束偏振方向平行於x軸。按通常作法,兩束入射光的光場可表示成慢變振幅形式。
研究結論
建立了含分壓電阻的非相干耦合光折變禁止光伏空間孤子對理論,當分壓電阻、晶體外加電場和晶體的光伏場取不同值時可得到不同種類的非相干耦合孤子對,分別為:
1)當 0< g < 1,α≠0 和 β≠0 時,得到的就是本文提出的含分壓電阻的非相干耦合禁止光伏孤子對;
2)當 g = 1,α ≠ 0 和 β ≠ 0 時,則退化為文獻所討論的無分壓電阻的非相干耦合禁止光伏孤子對;
3)當 0 < g < 1,α = 0 和 β≠0 時,則轉化為具有分壓電阻的非相干耦合禁止孤子對;
4)當 g = 1,α = 0 和 β≠0 時,則得到文獻報導的無分壓電阻的非相干耦合禁止孤子對;
5)當 0 < g < 1,α≠0 和 β = 0 時,則得到具有分壓電阻的閉路非相干耦合光伏孤子對;
6)當 g = 1,α≠0 和 β = 0 時,則得到短路的非相干耦合光伏孤子對;
7)當 g = 0,α≠0 和 β = 0 時,則轉化成非相干耦合開路光伏孤子對理論。所以研究建立的理論,可以統一描述以上不同情況下非相干耦合孤子對。
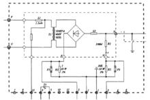
靜電除塵器整流變壓器分壓電阻損壞的處理
附圖 整流變壓器電氣接線高壓靜電除塵器簡稱ESP在除塵環保方面扮演著非常重要的角色,而ESP整流變壓器(簡稱整流變)能否健康運行直接影響著除塵效率。湄洲灣火電廠自投產發電以來,ESP多台整流變因分壓電阻板RI擊穿而退出運行,嚴重影響除塵效率,為此,該廠技術人員對RI進行技術改造,現將改造經驗介紹如下。
整流變及R1電阻介紹
湄洲灣火電廠由5個電場組成,每個電場均配有4台美國公司生產整流變。整流變電氣圖見附圖。整流變一次電壓為400V,一次電流為245V,二次電壓為64V,二次電流為900mA。附圖中分壓電阻R1阻值為100MΩ,由42個電阻串聯組成,每個電阻阻值均為2.381MΩ。
存在問題分析
兩台機組共40台整流變,自2000年10月投產至2002年9月,僅因R1電阻損壞而退出運行的就有30台次(包括電廠在建設、調試期間由BECHTEL公司負責更換的2次共12台次),損壞率達75%。整流變吊芯檢修發現,R1電阻損壞均是由於串聯的42個電阻中符號為R42的電阻擊穿所致。R1電阻損壞,採樣迴路無法採集到控制電壓,自動電壓調節器AVC程式就無法根據實際工況對輸出進行調節,導致主電源開關跳閘。經過分析,我們認為,電場在R1上分布不均勻,R42比較靠近二次輸出電壓,相對於其它電阻承受了較高的電壓,更易引起擊穿。由於R1是由R1、R2等串聯組成,所以當R42擊穿時,也就變成無窮大。附圖中細虛線內的設備含R1電阻,完全密封浸在整流變本體內部。一旦R1損壞,就要吊芯處理,檢修工作量不但很大,而且影響除塵效率,必須對R1電阻進行技術改造。
改進措施
廠家告知同類型設備在國外運行無此故障,他們對此並無特別建議。通過了解,國內有些公司也出現過類似情況,就是由多個電阻組成的分壓電阻,靠近高壓側的分阻易擊穿,進而導致整個電阻阻值無窮大。
通過分析,我們認為可用4個體積相對較大,每個阻值為25MΩ的電阻串聯而成R1電阻。從理論上分析,改進後的R1電阻比改進前的長度要短,電場在R1上分布更趨均勻,且改進後的分阻耐電強度得到大大提高,不易損壞。自2002年9月開始,一旦R1損壞,我們就對其進行改造,共整改10台整流變。通過1年的運行,這10台整流變無一台是因R1損壞而退出運行,工作狀態穩定,除塵效率高,不但減少了檢修工作量,而且提高了系統運行的穩定性,改造效果明顯。

