不聯與內聯迴路在火電廠母差保護中的套用
發電廠和變電所的母線是電力系統中的一個重要組成元件 ,當母線上發生故障時 ,將使連線在故障母線上的所有元件在故障母線排除故障期間 ,或在轉移到另一組無故障的母線上運行以前遭到停電。此外 ,在電力系統中樞紐變電所的母線上故障時 ,還可能引起系統穩定的破壞 ,造成嚴重的後果。 因此 ,在 110~ 220 kV電力系統中均裝有母線保護裝置 ,以便有選擇性地和快速地切除故障母線 ,保證系統安全穩定的運行。
220 kV線路接線方式及負荷分配
鄂州電廠 220 KV線路的接線方式為雙母線帶旁路母線運行方式 , 5條輸電線路分別向左嶺、花山、下陸、郎家畈、華容送電 ,在正常運行方式下 ,E01(鄂左線 )、 E04( 1號機 )、 E05(鄂下線 )、 E08(鄂郎線 )、在Ⅰ 號母線運行; E03(花鄂線 )、 E06(啟備變 )、 E09( 2號機 )、 E10(鄂華線 )在Ⅱ 號母線運行;母聯斷路器 E02合上。
母線保護的配置及其保護範圍
Ⅰ 、Ⅱ 號工作母線共用一套母線保護裝置 ,由RADSS型母差繼電器 , RAICA型斷路器失靈繼電器 ,輔助變流器等構成的三塊保護屏組成 ,其中母差保護對應於Ⅰ 、Ⅱ 號母線分別為母差保護一和母差保護二。
Ⅰ 、Ⅱ 號母線所屬的電流互感器 、電壓互感器、隔離刀閘、斷路器、架空硬母線、引下線等一次設備發生的接地、相間短路故障時由工作母線的母線保護切除(以下電流互感器簡稱為 CT,電壓互感器簡稱為 PT)。
Ⅲ 號旁路母線保護由旁路斷路器 E12所配置的 主 二 距 離 保 護 ( MDAR) 和 主 一 距 離 保 護( REL100)保護組成。
Ⅲ號旁路母線所屬的 CT、 PT、隔離刀閘、斷路器、架空硬母線、引下線等一次設備發生的接地、相間故障由旁路斷路器 E12保護切除。
母差保護中的不聯迴路與內聯迴路
母線內部故障的發生往往比線路故障要少 ,但是一旦發生母線故障 ,其後果是嚴重的 ,將嚴重威脅人身安全 ,造成系統穩定的破壞以及故障發生處的嚴重破壞 ,甚至引起系統的大面積停電。因此母線保護的動作一定要又準又快。
內聯迴路
內聯迴路鄂州電廠母線差動保護由具有比率制動特性的RADSS型繼電器構成 ,用於保護工作母線相間和接地故障。 它的制動與動作迴路主要包括兩個電阻元件 和 ,在它們的兩端分別產生一個制動電壓和一個動作電壓。 在故障情況下動作電壓和制動電壓的產生可以被認為與一次迴路是同時的 ,或者說是與一次迴路變化的速度是相等的 ,與差動和制動迴路並聯的是 RADSS的差動繼電器比較迴路。用來作為對兩個電壓之間的幅值與相位比較 ,其比較迴路的出口繼電器是一個高速的乾簧繼電器 ,由於採用了中阻抗特性的差動元件以及高速乾簧繼電器 ,使得整套母線保護具有很好的抗外部故障能力和非常高的靈敏性。
不聯迴路
內聯迴路鄂州電廠母差保護有 2套 ,分別將Ⅰ 、Ⅱ號母線所帶線路 CT的二次輔助 CT相串聯形成兩套差動迴路 ,而對於母聯斷路器 E02而言 ,只有靠Ⅰ 號母線側有一個 CT,因此在其二次側設計了 2個輔助CT,分別串聯到兩套母差保護迴路中。 由於對保護範圍而言 ,一次側是以斷路器為界 ,二次側是以 CT為界 ,這樣在母聯斷路器與母聯 CT之間就產生了一個死區。 母差保護中設計了一套不聯迴路 (見圖1) ,當故障發生在母聯 CT和母聯斷路器之間的時候 (圖 1中 的位置 ) ,那么這個故障對 A段母線保護反映為外部故障 ,對 B段母線保護反映為內部故障。這樣 ,其結果 B段母線被不必要地切除 ,而實際存在故障的 A母線卻沒有被切除。
圖1另外 ,就是當 A母線或 B母線發生內部故障時 ,母聯斷路器拒動 ,這樣即使故障母線的母線保護動作了 ,但由於非故障母線依然可以經過母聯斷路器向故障點提供故障電流 ,所以故障的切除就需要由延時後備保護 ,即由遠距離端的距離保護Ⅱ 段切除故障。 通常切除時間需 300~ 600 ms。
內聯迴路
內聯迴路
內聯迴路
內聯迴路正常運行時 ,母聯斷路器合上 ,其輔助節點 斷開 ,母聯合閘節點閉合 ,使 勵磁 , 勵磁將CT二次側常閉節點打開 ,同時使節點 閉合 ,從而將母聯二個輔助 CT分別串聯到兩套母差保護迴路中。
內聯迴路
內聯迴路
內聯迴路
內聯迴路
內聯迴路當在 位置發生故障時 , B母線判斷為本母線故障。 首先跳開母聯斷路器及本母線上的所有線路斷路器 ,當母聯斷路器斷開後 ,則斷路器的輔助接點 閉合 ,繼電器 SJ勵磁 ,經過一段時間的延時 (約100 ms) ,使繼電器 勵磁 ,將母聯中間變流器短路 ( 160 ms) ,同時繼電器 勵磁 , 點斷開 ,從差動迴路中將母聯中間變流器斷開 ,此時對於 A母線而言 ,即判斷為母線故障 ,保護動作將故障點排除。
當母聯斷路器拒動時 ,則由 A母線或 B母線的差動繼電器通過輔助繼電器 FJ去啟動時間繼電器SJ,從而將母聯中間變流器斷開。這樣當任一母線發生故障時 ,如果母聯開關拒動 ,一條母線的連線元件由母差保護斷開。 而另一母線則通過該迴路延時切除母線上的連線元件。
通過以上分析 ,可以看出設計不聯迴路具有以下優點:
內聯迴路( 1) 當母聯斷路器斷開時 ,如果 點發生故障 ,則由 A母線的母差保護正確動作來瞬時切除故障;
內聯迴路( 2) 當母聯斷路器合上時 ,如果 點發生故障 ,則 B母線的母差保護動作將 B母線切除 , A母線約經 200 ms的延時 ,由它自己的母差保護切除;
內聯迴路
內聯迴路( 3) 當故障發生在 、 點 ,而此時母聯斷路器拒動時 ,則有故障的母線瞬時被切除 ,而另一段母線約經 200 ms的延時被切除。
由此可見 ,不聯迴路保護了各種形式的母線故障能儘可能的快點切除 ,而不依賴或等待其它距離後備保護切除故障。
內聯迴路
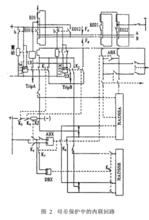
內聯迴路在倒母線的操作中 ,會遇到這種情況 ,即在倒母線的時候 ,如圖 2所示。在兩個母線側隔離刀閘均在合閘位置時 , A母線上發生故障 ,則由 A母差保護動作斷開母聯斷路器及 A母線所帶的所有線路斷路器 ,而此時 ,故障點並沒有被切除 ,而是由 B母線經隔離刀閘 1號、 2號向故障點提供故障電流。針對這種情況 ,在我廠的 RADSS母差保護中設計了一個內聯迴路 ,它是通過位置繼電器的切換將母聯CT短路 ,同時將Ⅱ 號母線母差保護退出 ,將所有線路 CT全部串聯到Ⅰ 號母線的母差保護迴路中而形成一個大的母差保護 ,以此來達到切除故障點的目的 ,其接線圖如圖 2所示。
圖2
內聯迴路
內聯迴路
內聯迴路
內聯迴路
內聯迴路
內聯迴路
內聯迴路
內聯迴路
內聯迴路當 1、 2號母線側刀閘合上時 ,節點 b斷開 ,重動繼電器失磁 ,常閉節點閉合 ,雙位置繼電器 L11X、L12X合閘勵磁 ,節點 1X、 2X閉合 ,接通母差保護A、 B跳線路斷路器的跳閘迴路的一部分 ,同時輔助節點 、 閉合 ,通過虛線將 、 節點閉合 ,使信號繼電器 XJ勵磁 ,將 常開節點閉合 ,將雙位置繼電器 ABX由分位切換至合位 ,使節點 閉合 ,導致節點 ABX閉合將母聯 CT短路 ,而 ABX繼電器的切換也使 節點閉合 ,使雙位置繼電器DBX由合位切換至分位 ,使 節點斷開 ,從而將Ⅱ號母線的母差保護退出 ,從圖中可以看出 , 1X、 2X節點閉合將兩套母差保護的跳閘迴路並聯到了一起 ,同時由於Ⅱ號母線的母差保護的退出 ,工作在Ⅱ號母線的線路 CT的二次側均通過節點 的閉合而並聯到Ⅰ 號母線的母差保護迴路中。這樣 ,當母線上出現故障時 ,則可以通過Ⅰ 號母線的母差保護動作將故障點快速切除。
母差保護在實際中的運用
正常運行時 ,合上 D+ R1母線保護屏電源斷路器 B50. 1和 B50. 2,母線 PT屏內無相關報警 ,則母差保護已投入運行。
若應運行方式或檢修需要 ,需將母差保護臨時退出運行時 ,經調度同意後 ,按下Ⅰ 號或Ⅱ號母差保護 RADSS型繼電器上閉鎖繼電器的“ BLOCK”按鈕 ,此時 ,相應被閉鎖的 RADSS母差保護的差動迴路被短接 ,母差保護被閉鎖 ,但其跳閘出口迴路未斷開。
在運行設備倒母線操作中 ,當某線路Ⅰ 、Ⅱ號母線側刀閘同時處在合閘位置時 ,則母線 PT保護屏上會來“母線保護主母線聯通”信號 ,同時母差保護盤上內聯迴路會掉牌 ,以指示其內聯迴路已動作 ,當其中一側母線側刀閘拉開後 ,信號會自動消失 ,掉牌也會自動復位。
結論
母差保護中不聯迴路的設計 ,解決了雙母線運行中 ,母聯死區內故障以及母聯短路器拒動時需經延時由對側距離保護Ⅱ 段動作來切除故障的情況 ,而只需要通過不聯迴路將母聯 CT封住 ,由另一套母差保護動作來快速切除故障。
由於有了內聯迴路 ,使倒母線的操作變為更加簡單 ,在老廠的線路倒閘操作中 ,首先要將母差保護的單極刀閘推上 ,將母聯 CT的二次側短路 ,然後再取下母聯斷路器的控制保險 ,再進行倒母線的操作 ,而在我廠 ,在推上另一側母線側刀閘的同時 ,內聯迴路自動完成了短路母聯 CT的操作程式。
另外 ,由於在母聯斷路器 CT二次側設計為將2個輔助 CT分別串聯到兩套母差保護迴路中 ,使母差保護和充電保護可以並存 ,這樣在母線檢修完成後需向母線充電時 ,不用象老廠一樣需按下充電按鈕 ,將母差保護退出 ,而可以直接投充電保護。 用母聯斷路器向檢修母線充電 ,且不會使運行母線的母差保護誤動作。

