類型
光耦隔離光耦的主要構件是發光器件和光敏器件,發光器件一般都是IRLED,而光接受器件有光敏二極體、光敏三極體、達林頓管、光積體電路等類型,在高頻開關電源中,對光耦的回響速度要求很高,故一般採用如圖所示的回響較快的高速型,延遲時間在500nS以內。用於模擬信號或直流信號傳輸時,應採用線性光耦以減小失真,而傳輸數字開關信號時,對其線性度的要求不太嚴格。
重要參數
①隔離電容一般要求小於1PF
②直流電流傳輸比CTR一般為20%--300%,越接近常數則線性越好,其大小反映光耦的傳輸能力
③輸入輸出間的絕緣電壓Viso(典型值:1—10KV)和絕緣電阻Riso (典型值:1011--1012Ω)
④飽和壓降VCES一般小於0.4V
⑤回響速度一般用tPHL和tPLH表示
優缺點
優點
①占空比任意可調;
②隔離耐壓高;
③抗干擾能力強,目前帶靜電禁止的光耦很容易買到,強弱電之間的隔離性能很好,另外,光耦屬電流型器件,對電壓性噪聲能有效地抑制;
④傳輸信號範圍從DC到數MHz,其中線性光耦尤其適用於信號反饋。
缺點
①在全橋拓撲中,開關器件為4個,需3—4個光耦,而每一光耦都需獨立電源供電,增加了電路的複雜性,成本增加,可靠性降低;
②因光耦傳輸延遲較大,為保證開關器件開通與關斷的精確性,必須使各路的結構參數一致,使各路的延遲一致,而這往往難以做得很好;
光耦的開關速度較慢,對驅動脈衝的前後沿產生較大延時,影響控制精度。
常見方法
光耦隔離方法常用於反饋的光耦型號有TLP521、pc817等。這裡以TLP521為例,介紹這類光耦的特性。
TLP521的原邊相當於一個發光二極體,原邊電流If越大,光強越強,副邊三極體的電流Ic越大。副邊三極體電流Ic與原邊二極體電流If的比值稱為光耦的電流放大係數,該係數隨溫度變化而變化,且受溫度影響較大。作反饋用的光耦正是利用“原邊電流變化將導致副邊電流變化”來實現反饋,因此在環境溫度變化劇烈的場合,由於放大係數的溫漂比較大,應儘量不通過光耦實現反饋。此外,使用這類光耦必須注意設計外圍參數,使其工作在比較寬的線性帶內,否則電路對運行參數的敏感度太強,不利於電路的穩定工作。
通常選擇TL431結合TLP521進行反饋。這時,TL431的工作原理相當於一個內部基準為2.5V的電壓誤差放大器,所以在其1腳與3腳之間,要接補償網路。
常見的光耦反饋第1種接法,如圖1所示。圖中,Vo為輸出電壓,Vd為晶片的供電電壓。com信號接晶片的誤差放大器輸出腳,或者把PWM晶片(如UC3525)的內部電壓誤差放大器接成同相放大器形式,com信號則接到其對應的同相端引腳。注意左邊的地為輸出電壓地,右邊的地為晶片供電電壓地,兩者之間用光耦隔離。
圖1所示接法的工作原理如下:當輸出電壓升高時,TL431的1腳(相當於電壓誤差放大器的反向輸入端)電壓上升,3腳(相當於電壓誤差放大器的輸出腳)電壓下降,光耦TLP521的原邊電流If增大,光耦的另一端輸出電流Ic增大,電阻R4上的電壓降增大,com引腳電壓下降,占空比減小,輸出電壓減小;反之,當輸出電壓降低時,調節過程類似。
光耦隔離方法常見的第2種接法,如圖2所示。與第1種接法不同的是,該接法中光耦的第4腳直接接到晶片的誤差放大器輸出端,而晶片內部的電壓誤差放大器必須接成同相端電位高於反相端電位的形式,利用運放的一種特性——當運放輸出電流過大(超過運放電流輸出能力)時,運放的輸出電壓值將下降,輸出電流越大,輸出電壓下降越多。因此,採用這種接法的電路,一定要把PWM晶片的誤差放大器的兩個輸入引腳接到固定電位上,且必須是同向端電位高於反向端電位,使誤差放大器初始輸出電壓為高。
圖2所示接法的工作原理是:當輸出電壓升高時,原邊電流If增大,輸出電流Ic增大,由於Ic已經超過了電壓誤差放大器的電流輸出能力,com腳電壓下降,占空比減小,輸出電壓減小;反之,當輸出電壓下降時,調節過程類似。
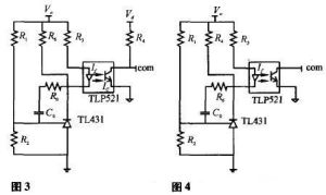
常見的第3種接法,如圖3所示。與圖1基本相似,不同之處在於圖3中多了一個電阻R6,該電阻的作用是對TL431額外注入一個電流,避免TL431因注入電流過小而不能正常工作。實際上如適當選取電阻值R3,電阻R6可以省略。調節過程基本上同圖1接法一致。
常見的第4種接法,如圖4所示。該接法與第2種接法類似,區別在於com端與光耦第4腳之間多接了一個電阻R4,其作用與第3種接法中的R6一致,其工作原理基本同接法2。

