系統組成及工作過程:
一維燃燒試驗爐系統:
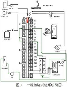
圖1為一維燃燒試驗系統的簡圖。

空氣系統:由羅茨風機驅動提供燃燒所需的空氣,分為流量可獨立調節的一次風和二次風。一次風管路也是固體燃料輸送管路,通過鎖氣器與固體燃料輸送系統連線。二次風管路加裝5kW的電加熱器,用於預加熱二次風。
燃料輸送系統:分為氣體燃料輸送和固體燃料輸送兩部分。一維爐使用過程中,氣體燃料一般用於系統預熱或工況維持,相對於固體燃料具有操作簡便、安全可靠的特點。當預熱完成系統達到既定工況後,通常完全或部分切換至固體燃料。一維爐系統的固體燃料(煤或生物質)的消耗速度大致為2~10kg/h,要求燃料輸送速度穩定均勻。配備了刷式稱重螺旋給料機和刮板式給料機兩套給粉裝置,以適應不同物理特性的固體燃料。燃料輸送系統供給的燃料經鎖氣器後由一次風夾帶進入燃燒器。
多燃料組合式燃燒器:布置在一維爐頂部,可燃用氣體燃料(如天然氣、液化石油氣等)和固體粉狀燃料(煤粉、生物質等),從外至內分共三個環形通道口和一個中心通道,依次為二次風旋流噴口、一次風風粉、氣體燃料直流噴口和中心通道。中心通道內徑13mm,可滿足不同研究實驗的需要,如往爐管內加入不同的反應物質(催化器、SO2、HCl等)或取樣,本研究中用於插入霧化噴頭和加長桿,把金屬鹽溶液霧化並噴射到燃燒區域。在燃燒器出口,一側加裝高壓點火電極,另一側是紫外火焰探測器。
爐管是一維爐系統的主要部件,由內徑為150mm的重結晶碳化矽高溫陶瓷材料做成,最高耐溫為1600℃,爐管總高3.8m,分成5節,每節高約770mm。沿爐管軸線方向依次均勻布置了8個熱電偶用於溫度分布的測量,此外每節爐管均設定採樣口。
煙氣系統的主要部件包括,尾部煙道、氧化鋯分析儀、換熱器、布袋除塵器和引風機。此外,還布置了一系列與儀控系統連線的熱電阻和壓力感測器。
系統由DCS進行監控,實現實時數據採集及處理、自動調節和安全保護(圖2)。

