產品規格
絕對最大額定值
ULN2003| 特點 | 符號 | 等級 | 單位 |
|---|---|---|---|
| 輸出電流(最大值) | IOUT | 500 | 毫安 |
| 工作溫度 | Ţ OPR | 85 | 攝氏度 |
| 工作溫度 | Ţ OPR | -40 | 攝氏度 |
| 儲存溫度(最大) | Ţ 英鎊 | 150 | 攝氏度 |
| 儲存溫度(最小值) | Ţ 英鎊 | -55 | 攝氏度 |
| 輸出擊穿電壓 | V CE(SUS) | 50 | V |
電氣特性
| 特點 | 條件 | 單位 | ||
|---|---|---|---|---|
| 直流電流增益(最小值) | Ĥ FE | - | 1000 | - |
| V IN(ON)(最大值) | VIN(ON) | - | 24 | V |
| V IN(ON)(最小值) | VIN(ON) | - | 2.8 | V |
| 推薦系統電源電壓(最大值) | V IN(推薦) | - | 24 | V |
| 推薦系統電源電壓(最小值) | V IN(推薦) | - | 0 | V |
特點
該電路的特點如下:
ULN2003 的每一對達林頓都串聯一個2.7K 的基極電阻,在5V 的工作電壓下它能與TTL 和CMOS 電路
直接相連,可以直接處理原先需要標準邏輯緩衝器來處理的數據。
ULN2003 工作電壓高,工作電流大,灌電流可達500mA,並且能夠在關態時承受50V 的電壓,輸出還
可以在高負載電流並行運行。
ULN2003 採用DIP—16 或SOP—16 塑膠封裝。
方框圖
封裝外形圖封裝外形圖
ULN2003內部還集成了一個消線圈反電動勢的二極體,可用來驅動繼電器。它是雙列16腳封裝,NPN電晶體矩陣,最大驅動電壓=50V,電流=500mA,輸入電壓=5V,適用於TTL COMS,由達林頓管組成驅動電路。 ULN是集成達林頓管IC,內部還集成了一個消線圈反電動勢的二極體,它的輸出端允許通過電流為200mA,飽和壓降VCE 約1V左右,耐壓BVCEO 約為36V。用戶輸出口的外接負載可根據以上參數估算。採用集電極開路輸出,輸出電流大,故可直接驅動繼電器或固體繼電器,也可直接驅動低壓燈泡。通常單片機驅動ULN2003時,上拉2K的電阻較為合適,同時,COM引腳應該懸空或接電源。
ULN2003是一個非門電路,包含7個單元,單獨每個單元驅動電流最大可達500mA,9腳可以懸空。
比如1腳輸入,16腳輸出,你的負載接在VCC與16腳之間,不用9腳。
作用
ULN2003晶片引腳圖ULN2003是大電流驅動陣列,多用於單片機、智慧型儀表、PLC
、數字量輸出卡等控制電路中。可直接驅動繼電器等負載。
輸入5VTTL電平,輸出可達500mA/50V。
ULN2003是高耐壓、大電流達林頓系列,由七個矽NPN達林頓管組成。 該電路的特點如下: ULN2003的每一對達林頓都串聯一個2.7K的基極電阻,在5V的工作電壓下它能與TTL和CMOS電路 直接相連,可以直接處理原先需要標準邏輯緩衝器來處理的數據。
ULN2003 是高壓大電流達林頓電晶體陣列系列產品,具有電流增益高、工作電壓高、溫度範圍寬、帶負載能力強等特點,適應於各類要求高速大功率驅動的系統。
引腳介紹
引腳1:CPU脈衝輸入端,連線埠對應一個信號輸出端。
引腳2:CPU脈衝輸入端。
引腳3:CPU脈衝輸入端。
引腳4:CPU脈衝輸入端。
引腳5:CPU脈衝輸入端。
引腳6:CPU脈衝輸入端。
引腳7:CPU脈衝輸入端。
引腳8:接地。
引腳9:該腳是內部7個續流二極體負極的公共端,各二極體的正極分別接各達林頓管的集電極。用於感性負載時,該腳接負載電源正極,實現續流作用。如果該腳接地,實際上就是達林頓管的集電極對地接通。
參考電路接法引腳10:脈衝信號輸出端,對應7腳信號輸入端。
引腳11:脈衝信號輸出端,對應6腳信號輸入端。
引腳12:脈衝信號輸出端,對應5腳信號輸入端。
引腳13:脈衝信號輸出端,對應4腳信號輸入端。
引腳14:脈衝信號輸出端,對應3腳信號輸入端。
引腳15:脈衝信號輸出端,對應2腳信號輸入端。
引腳16:脈衝信號輸出端,對應1腳信號輸入端。
極限值
ULN2003電特性
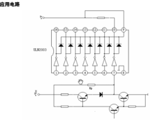
ULN2003套用電路
套用電路圖如下
ULN2003
