總成交額(Total Contract Value)
總成交額(契約總金額)的英文簡寫。
溫度控制閥門(Temperature Control Valve)
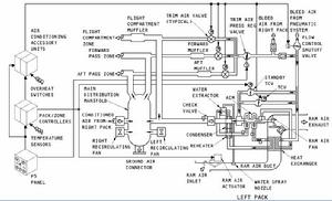
簡介溫度控制活門(Temperature Control Valve)。TCV屬於飛機的空調系統中溫度、壓力、空氣新鮮度三個功能中對溫度調控的部件。
工作方式從引氣系統來的熱空氣分兩路,A路流量受PRSOV(圖中的TRIM AIR PRESS REGULATE VALVE)控制,再分為A1,A2,A3分別流向駕駛艙、前客艙、後客艙,這三類各由一個TRIM AIR VALVE控制流量。
B路分為B1,B2,B3,B1,B2兩路流量受TCV 控制,B3路熱空氣經過外界衝壓空氣冷卻、對ACM(AIR CYCLE MACHINE)的渦輪做功,溫度進一步降低,成為冷空氣。在ACM出口處,B1,B2路由TCV控制的熱空氣在此與B3路冷空氣混合,輸送到空調總管(manifold),空調總管將混合後的冷空氣再分配給駕駛艙、前客艙、後客艙,分配的空氣與A1,A2,A3混合,達到進一步精確調整空氣溫度的作用。
TCV受 ZTC(區域溫度控制器)的控制,ZTC會根據各路空氣進出的節點的溫度感測器,不斷控制TCV的活門開度。
空調系統溫度控制系統圖客戶總價值(Total Customer Value)
客戶從產品或服務中獲得的總價值,一般包括產品價值、服務價值、個人價值和形象價值。
