概述
主要設備
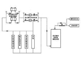
閉合循環冷卻系統閉式循環冷卻系統是一個閉式迴路,如圖1所示。閉式循環冷卻水系統採用除鹽水作為冷卻工質,可減少對設備的污染和腐蝕,使設備具有較高的傳熱效率。每台機組設定一套閉式循環冷卻水系統,該系統包括2台100%容量的閉式循環冷卻水泵、2台100%容量的閉式循環冷卻水熱交換器、1隻10 閉式循環冷卻水膨脹水箱及連線管道閥門的輔助設備。
圖1系統基本流程
閉式循環冷卻水為除鹽水,取自閉式循環冷卻水膨脹水箱。閉式循環冷卻水經過過閉式循環冷卻水泵升壓後,進入閉式循環冷卻水熱交換器冷卻,然後從閉式循環冷卻水母管進入各設備的熱交換器吸熱,再返回閉式循環冷卻水泵入口,形成閉式循環冷卻水系統。來自凝結水泵的凝結水作為閉式循環冷卻水膨脹水箱的補水。系統正常運行時,由閉式循環冷卻水膨脹水箱內設有的液位控制開關,控制液位調節閥的開度,維持閉式循環冷卻水膨脹水箱的正常運行水位。閉式循環冷卻水母管與閉式循環冷卻水回水母管之間設有再循環閥,可用於閉式循環冷卻水母管減壓。
系統基本流程為:除鹽水→閉式循環冷卻水箱→閉式循環冷卻水泵→閉式循環冷卻水用戶→閉式循環冷卻水熱交換器→閉式循環冷卻水泵進口。
各設備型號及特點
閉式循環冷卻水泵
閉式循環冷卻水泵採用2×100%臥式、單級、雙吸、水平中開式離心泵,滾珠軸承,液體密封,型號為KQSN600-N13/631。機組正常運行時,閉式循環冷卻水泵一台運行、一台備用,當運行泵故障跳閘或泵出口母管壓力下降到規定值時,備用自動投人,配套電動機型號為YKK450-6。
閉式循環冷卻水泵型號說明:KQSN600-N13/631
KQS——凱泉單級雙吸泵;
N(第一個)——第四代新中開式;
600——泵進水口直徑,mm;
N(第二個)——改型葉輪;
13——葉輪名義比轉速的1/10;
631——葉輪直徑,mm。
閉式循環冷卻水熱交換器
閉式循環冷卻水熱交換器採用2×100%容量、臥式、板式冷卻器,型號為M30FMGL。閉式循環冷卻水熱交換器是用於開式循環冷卻水和閉式循環冷卻水之間的熱量交換,給機組提供足夠的冷卻水源,保證機組的各個設備不超溫。閉式循環冷卻水熱交換器端差[閉式循環冷卻水(二次水)的出口溫度與開式循環冷卻水(一次水)的進口溫度之差]不大於5℃。
閉式循環冷卻水膨脹水箱
閉式循環冷卻水系統採用化學除鹽水作為系統工質,用凝結補水泵向閉式循環冷卻水膨脹水箱及其系統的管道充水,然後通過閉式循環冷卻水泵升壓後在閉式循環迴路中作循環;來自凝結水泵的凝結水(位於精處理裝置出口母管處的支管)作為該系統正常運行時的補給水。
閉合循環冷卻系統閉式循環冷卻水膨脹水箱容量為10 ,系統正常運行時,由閉式循環冷卻水膨脹水箱內液位控制開關來控制液位調節閥的開度,以維持水箱的正常運行水位;閉式循環冷卻水膨脹水箱還設有無壓放水管道,作為閉式循環冷卻水膨脹水箱溢流和事故放水用。
閉合循環冷卻系統重要用戶
1.汽輪機輔助設備
(1)給水泵汽輪機的潤滑油冷卻器。
(2)電動給水泵電動機冷卻器。
(3)電動給水泵組潤滑油冷卻器
(4)電動給水泵組工作油冷卻器
(5)電動給水泵前置泵密封冷卻器。
(6)給水泵汽輪機前置泵密封冷卻器。
(7)EH油冷卻器。
(8)凝給水泵及其電動機軸承冷卻水冷卻器。
(9)凝給水泵電動機冷卻器
(10)空/氫側密封油冷卻器
(11)氫氣乾燥器冷卻器。
(12)發電機定子冷卻水冷卻器。
(13)取樣系統冷卻器。
2.鍋爐輔助設備
(1)磨煤機潤滑油冷卻器。
(2)一次風機潤滑油油冷卻器。
(3)送風機潤滑油冷卻器。
(4)引風機潤滑油冷卻器
(5)空氣預熱器導向軸承和支撐軸承油冷卻器。
(6)空氣預熱器紅外線探測儀。
3.其他用戶
(1)空氣壓縮機冷卻器
(2)柴油發電機冷卻水冷卻器。
閉合循環冷卻系統運行
閉合循環冷卻水泵的啟、停在集控室操作,當一台閉式循環冷卻水泵在運行中發生跳閘時,則另一台備用泵連鎖自啟動,維持系統正常運行。
系統啟動
(1)啟動前,確認系統檢查完畢。(2)系統注水放氣,確認閉合循環冷卻水膨脹水箱水位正常,無水位低報警。( 3)任一閉式循環冷卻水熱交換器閉式循環冷卻水側進出水閥已全開。(4)軸承油位正常。(5)確認出口電動閥關閉。(6)確認備用泵連鎖解除,啟動閉合循環冷卻水泵,確認出口電動閥連鎖開啟。(7)確認閉合循環冷卻水泵運行正常,電流正常,泵出口壓力為0.5MPa。(8)調節泵兩側水封閥控制填料密封水泄潘量為3~6滴/s。(9)檢查泵組運轉聲音、振動及軸承溫度正常,系統無泄漏。(10)閉合循環冷卻水泵啟動後閉合循環冷卻水膨脹水箱水位可能會下降較多,注意及時補水。(11)將備用泵投入自動。
系統停止
(1)確認閉合循環冷卻水各用戶不需冷卻水時,才能停止閉合循環冷卻水系統。(2)解除備用泵連鎖。(3)停止運行泵,出口電動閥聯關,電流為0,泵出口壓力為0。(4)根據需要開啟閉式循環冷卻水管道、閉合循環冷卻水膨脹水箱或閉合循環冷卻水熱交換器冷卻水側放水,排盡存水。
閉合循環冷卻水泵的閉式切換
(1)解除備用閉合循環冷卻水泵連鎖(2)啟動備用閉合循環冷卻水泵,檢查電流、振動、軸承溫度、出口壓力等均正常(3)停原運行泵,檢查泵是否倒轉。(4)泵切換正常後,投備用閉合循環冷卻水泵連鎖。
閉合循環冷卻水熱交換器的切換
(1)正常日時一台交換器運行,一台備用。但是備用的熱交換器開式循環冷卻水側一般要求注滿水。(2)交換器閉合循環冷卻水側的注水放氣及投運一定要緩慢小心,重點防止閉合循環冷卻水母管壓力下跌,注水操作通過進口閥及放氣閥來完成。開式循環冷卻水側的注水放氣及投運也儘可能慢些。(3)確認備用閉合循環冷卻器,其閉合循環冷卻水、開式循環冷卻水進水閥開啟,出水閥關閉。(4)開啟備用閉式循環冷卻水熱交換器的閉式循環冷卻水出水閥。(5)開啟備用閉合循環冷卻水熱交換器的開式循環冷卻水出水閥,注意開式循環冷卻水泵出口壓力的變化。(6)關閉原運行的閉合循環冷卻水熱交換器開式循環冷卻水出水閥,調整閉合循環冷卻水溫度正常。(7)關閉原運行的閉合循環冷卻水熱交換器閉合循環冷卻水出水閥,注意閉循環冷卻壓力的變化。
運行維護
(1)閉合循環冷卻水泵格蘭處微量漏水。(2)泵組軸承溫升正常,軸承溫度不超過80℃。(3)泵組振動正常,泵組的振動值符合JB/T8097~1999《泵的振動測量與評價方法》的有關規定,軸承座處的雙振幅值最大為0.07mm。(4)泵組運行聲音正常。(5)泵組運行壓力正常,維持閉合循環冷卻水泵出口壓力0.5MPa,入口濾網壓差小於0.05MPa,濾網壓差高時聯繫清洗。(6)泵組運行電流正常。(7)閉合循環冷卻水膨脹水箱水位正常,自動補水正常。(8)閉合循環冷卻水溫度正常(隨著季節及循環水運行方式的改變,閉式循環冷卻水溫度往往變化較大,可通過熱交換器的開式循環冷卻水閥開度來調節水溫),即閉合循環冷卻水熱交換器入口水溫不大於43℃,出口水溫不大於37.5℃。若閉合循環冷卻水出口水溫高則適當調整開式循環冷卻水出口閥。(9)在冷態下可連續啟動兩次,熱態下可再啟動一次。
系統連鎖與保護
(1)閉合循環冷卻水泵的進口濾網前後壓差大於或等於30kPa(報警)。
(2)閉合循環冷卻水泵的出口壓力小於或等於0.2MPa(報警且聯啟備用泵)。
(3)閉合循環冷卻水膨脹水箱水位高[值(高報警)。
(4)閉合循環冷卻水膨脹水箱水位低Ⅰ值(低報警)。
(5)閉合循環冷卻水膨脹水箱水位低Ⅱ值(低低報警且連鎖跳閉式循環冷卻水泵)。

