調整管簡介
調整管CE間的電壓也不同。輸入電壓高時調整管CE間的電壓高。輸入電壓低時調整管CE間的電壓就低。比穩壓輸出高的電壓全部加在調整管上了。調整管的功率損耗大,所以調整管都有散熱器。右圖為一隻三腳調整管。
調整管的套用
調整管多用於穩壓電路,
交流電網電壓的波動和負載電流的變化都會使整流電源的輸出電壓和電流隨之變動,因此要求較高的電子電路必須使用穩壓電源。
(1 )穩壓管並聯穩壓電路
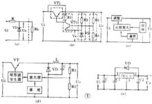
用一個穩壓管和負載並聯的電路是最簡單的穩壓電路,見圖 4 ( a )。圖中 R 是限流電阻。這個電路的輸出電流很小,它的輸出電壓等於穩壓管的穩定電壓值 V Z 。
調整管(2 )串聯型穩壓電路
有放大和負反饋作用的串聯型穩壓電路是最常用的穩壓電路。它的電路和框圖見圖 4 ( b )、( c )。它是從取樣電路( R3 、 R4 )中檢測出輸出電壓的變動,與基準電壓( V Z )比較並經放大器( VT2 )放大後加到調整管( VT1 )上,使調整管兩端的電壓隨著變化。如果輸出電壓下降,就使調整管管壓降也降低,於是輸出電壓被提升;如果輸出電壓上升,就使調整管管壓降也上升,於是輸 出電壓被壓低,結果就使輸出電壓基本不變。在這個電路的基礎上發展成很多變型電路或增加一些輔助電路,如用複合管作調整管,輸出電壓可調的電路,用運算放 大器作比較放大的電路,以及增加輔助電源和過流保護電路等。
( 3 )開關型穩壓電路
近年來廣泛套用的新型穩壓電源是開關型穩壓電源。它的調整管工作在開關狀態,本身功耗很小,所以有效率高、體積小等優點,但電路比較複雜。
開關穩壓電源從原理上分有很多種。它的基本原理框圖見圖 4 ( d )。圖中電感 L 和電容 C 是儲能和濾波元件,二極體 VD 是調整管在關斷狀態時為 L 、 C 濾波器提供電流通路的續流二極體。開關穩壓電源的開關頻率都很高,一般為幾~幾十千赫,所以電感器的體積不很大,輸出電壓中的高次諧波也不多。
它的基本工作原理是 : 從取樣電路( R3 、 R4 )中檢測出取樣電壓經比較放大後去控制一個矩形波發生器。矩形波發生器的輸出脈衝是控制調整管( VT )的導通和截止時間的。如果輸出電壓 U 0 因為電網電壓或負載電流的變動而降低,就會使矩形波發生器的輸出脈衝變寬,於是調整管導通時間增大,使 L 、 C 儲能電路得到更多的能量,結果是使輸出電壓 U 0 被提升,達到了穩定輸出電壓的目的。
( 4 )集成化穩壓電路
近年來已有大量集成穩壓器產品問世,品種很多,結構也各不相同。目前用得較多的有三端集成穩壓器,有輸出正電壓的 CW7800 系列和輸出負電壓的 CW7900 系列等產品。輸出電流從 0.1A ~ 3A ,輸出電壓有 5V 、 6V 、 9V 、 12V 、 15V 、 18V 、 24V 等多種。
這種集成穩壓器只有三個端子,穩壓電路的所有部分包括大功率調整管以及保護電路等都已集成在晶片內。使用時只要加上散熱片後接到整流濾波電路後面就行了。外圍元件少,穩壓精度高,工作可靠,一般不需調試。
圖 4 ( e )是一個三端穩壓器電路。圖中 C 是主濾波電容, C1 、 C2 是消除寄生振盪的電容 ,VD 是為防止輸入短路燒壞集成塊而使用的保護二極體。
實用穩壓電源
圖 7 是一個實用的穩壓電源。輸出電壓 3 ~ 9 伏可調,輸出電流最大 100 毫安。這個電路就是串聯型穩壓電源電路。要注意的是 :① 整流橋的畫法和圖 2 ( c )不同,實際上它就是橋式整流電路。 ② 這個電路使用 PNP 型鍺管,所以輸出是負電壓,正極接地。 ③ 用兩個普通二極體代替穩壓管。任何二極體的正向壓降都是基本不變的,因此可用二極體代替穩壓管。 2AP 型二極體的正向壓降約是 0.3 伏, 2CP 型約是 0.7 伏, 2CZ 型約是 1 伏。圖中用了兩個 2CZ 二極體作基準電壓。 ④ 取樣電阻是一個電位器,所以輸出電壓是可調的。
能夠把微弱的信號放大的電路叫做放大電路或放大器。例如助聽器里的關鍵部件

