基本信息
公司採用先進的加工設備、精湛的工藝和嚴格的管理體系,加上雄厚的技術實力和良好的售後服務滿足客戶需求。
公司擁有經過嚴格培訓、經驗豐富和技術精湛的工程技術人員,負責設備的生產和售後服務工作。我們並可為客戶設計製作非標準產品,以利於客戶選擇。產品按GB、IEC、GJB、DIN等標準相對應的技術參數生產各類環境試驗設備。
蘇盈烘箱有限公司秉承“以人為本,科技創新,誠信第一,服務至上”為宗旨,在求實、誠信的基礎上,盡我所能,做到最好。力爭為客戶提供最成熟高端的產品和最完善的服務體系,使用戶得到最大程度的滿足。
以Y801A型電烘箱為例,簡述其工作原理及常見故障分析與排除方法,僅供參考。
一、烘箱工作原理及電氣控制過程
1.電路設計原理,元件組成及作用。
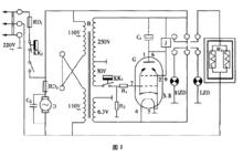
Y801A型電烘箱是根據電子管的開關特性和繼電器的電磁感應原理而設計的一種自動恆溫烘箱。
其電氣原理圖如圖1所示。圖中的電子管G與直流電磁繼電器J、電接點式水銀溫度計KK ,以及電容器C 、電阻R 、R 等元器件構成了電子繼電器自動控制電路;電子管的各極工作電壓分別由電源變壓器B的次級供給;電阻絲R一端與市電相線連線,另一端接在繼電器一靜觸點上;紅、綠信號燈HZD、LZD則分別指示保溫與加溫;電動機D帶動風扇,加速烘箱內空氣循環對流,使箱內溫度比較均勻地上升;在電源進線處設定的KK ,是為了防止溫度過高時損壞烘箱儀器而安裝的機械式溫度安全控制器。
2.工作原理及控制過程。
烘箱圖1接通電源後,烘箱變壓器B的次級即輸出250 V、30 V、 6_3 V三種電壓。紅信號燈亮,約經半分鐘後,電子管G的燈絲燒熱,陰極開始發射電子,產生單向脈動電流,經電容器C。濾波後變為較平滑的直流電,繼電器線圈獲電吸持,點亮綠信號燈,紅信號燈滅。同時,繼電器另一組觸點接通電阻絲R,電路,使烘箱加熱升溫。隨著溫度的升高,電接點式水銀溫度計中的水銀柱也跟著上升。直到設定工作溫度(105qC)時,水銀柱與鎢絲接觸,接通電子管柵極電路,使柵極獲得偏壓把電流截住,切斷繼電器線圈中電流,繼電器觸點釋放,電阻絲R,電路斷開,烘箱因斷電停止加熱。待烘箱內溫度稍有下降時,溫度計中的水銀柱亦隨之下降,與鎢絲脫離,電子管柵極電路隨即斷開,偏壓消失,屏流重新流經繼電器線圈,繼電器J吸持,接通電阻絲R3和綠信號燈電路,烘箱又開始加熱。如此反覆動作,使烘箱內溫度保持恆定。
二、烘箱常見故障分析與排除
Y801A型電烘箱,雖然內部結構比較簡單,但是受長期高溫和市電電壓、頻率的影響,有的元器件就可能出現老化現象,致使烘箱發生故障而不能正常工作。其常見故障一般有三種情況:①不能加溫,②溫度持續上升,⑧ 溫度升不到設定值,電源斷開。
1.不能加溫。
由電氣原理圖可知:影響烘箱正常加溫的部位及元器件主要有:交流迴路、變壓器、繼電器和電子管等。這些部位和元器件,任何一處發生故障,都會斷開電烘箱的交流迴路,使其不能正常加溫。故障排除方法如下。
接通電源:①觀察信號燈,若紅燈不亮,且經半分鐘後,繼電器不動作,電子管燈絲也沒點亮,應首先考慮交流迴路可能沒接通,可依次用電筆從市電進線開始檢查熔斷器RD。、安全控制器KK 、電源開關K等各接線點以及變壓器初級是否有電。若正常,則可能是變壓器損壞,可用萬用表進一步檢查更換。
②紅燈亮,電子管燈絲不亮。這顯然是電子管損壞或管座發生故障,應仔細檢查管座4,5腳是否接觸良好,連線是否斷開。取下電子管用萬用表歐姆檔測量4,5腳,若燒斷應更換同型號的電子管。③電子管燈絲亮,但繼電器不動作,則可能是:a.變壓器次級250V繞組連線斷開或內部線圈燒斷;b.繼電器線圈燒壞或連線脫焊;c.電子管1,6、2,9、3,8腳有接觸不良現象,或電子管內部屏極、陰極或第二柵極(2,9腳)開路。
在查找故障時,可開啟電源,用萬用表依次測量變壓器次級輸出電壓,電子管各腳對地電壓應符合表1所列參考數據。若測得數據與參考值相差太大,應考慮烘箱電子管的性能變劣,更換同型號電子管比較。
烘箱22.烘箱內溫度上升到設定溫度後電源不能自動切斷而持續加溫。
由烘箱的工作原理可知:烘箱內的溫度是由電阻絲R 做功而產生的。要使烘箱恆溫,就必須需要求溫度上升到設定值後,電阻絲停止做功;待溫度稍有下降,電阻絲又能繼續做功。換言之,烘箱在設定範圍內的恆溫是靠輸入電源的自動接通與斷開來維持的。而電源的通、斷是靠繼電器觸點吸合與釋放來完成的。繼電器的動作又受電子管柵極控制。因此,電子管的工作正常與否直接影響繼電器觸點的吸合與釋放。
如果烘箱內的溫度上升到設定值時,電源不能斷開而繼續加熱,說明繼電器觸點沒有釋放,排除方法:①查看繼電器的拉簧是否脫落;觸點是否“燒死”粘在一起;電接點溫度計內水銀柱線有無中斷;烘箱外頂上連線溫度計的導線是否斷開、接線柱是否接觸不良。②用萬用表檢查電阻R。、R 是否內部開路或焊點脫焊;測量電子管的7腳(柵極)是否有一20V左右的電壓;檢查管座7腳是否接觸良好。若經上述檢查修理後,故障仍未排除,可用手反覆開啟、關閉電源開關,觀察開關在關閉時,繼電器觸點能否靈活釋放,如不能靈活釋放,可能是反拉彈簧長期受熱而鬆弛失去彈性,致使動觸點在繼電器線圈斷電後,不能靈活返回。這種情況下,可關閉電源,取下彈簧,剪去一段試試;若不行,可再換一個彈性大的新彈簧來解決這個問題。
3.烘箱內升溫未到設定值,電源斷開。
烘箱在正常工作時,箱內電阻絲R,電源的通、斷受電子繼電器控制。但是,當電路某一元件發生故障(如電阻R 開路),就會造成輸入電源失去控制,使溫度不斷上升,從而引起更大故障。為此,烘箱內設計了一套“溫度安全控制器”,即電氣原理圖中的KK2。
KK 串接在電源進線處,當電路失控,溫度超過限度時,KK 觸點自動分離,切斷烘箱電源,從而保證了儀器安全。如果烘箱內升溫未到設定烘驗值,電源就被斷開,其原因可能是溫度安全控制器上的溫度調節螺栓位置移動,使玻璃棒過早地移入銅管,將控制器上的兩通電觸點分開。解決辦法:先將電接點溫度計KK 定在150 c(=處,然後給烘箱通電加熱,待箱內溫度上升到150 c(=時,調整KK 的調節螺栓,使兩個通電觸點分離。此外溶斷器RD 在加熱過程中熔絲燒斷,也會造成上述故障,不可忽略。
三、烘箱其它故障分析與排除
1.繼電器觸點不能正常吸合,發出連續“嗒嗒嗒”的噪聲。
出現這種現象多數是電容器C 失效(漏電或擊穿)。原因是:電容器失效後即失去了對電子管屏極電流的濾波作用,通過繼電器線圈的電流不再是平滑的脈動直流電,而是一個時正時負的脈衝電流。即當變壓器次級輸出交流正半周時,繼電器線圈獲電使動觸點吸合;當變壓器次級輸出負半周時,繼電器線圈斷電,銜鐵失磁,在彈簧的作用下,動觸點返回。
待變壓器次級輸出交流第二個正半周時,繼電器線圈獲電又將動觸點吸合。變壓器次級電壓如此周而復始的變化,造成了繼電器觸點不斷地吸合與釋放,發出連續“嗒嗒嗒”的響聲。在檢修時應先查看電容器連線是否開路或脫焊,然後拿一隻同耐壓同容量的電容器換上即可。此外,若是新購進的烘箱或新換的繼電器出現類似故障,則可能是繼電器上的彈簧拉力過緊,可適當放鬆調節螺栓解決。
2.烘箱升溫正常,風扇不轉。
烘箱升溫正常,說明輸入市電正常。風扇不轉,應從查找與電機有關的元件及部位人手。首先檢查熔斷器RD 的熔絲是否燒斷,連線導線是否開路;電容器C:、電機各接線端是否鬆動或脫焊,然後將電容器一端引線從電機的接線端取下,用萬用表檢查是否漏電或擊穿。若經上述檢查,故障仍未排除,則可能是電機發生故障,拆下電機檢查修理或更換。
雖然電容式觸摸按鍵有很多優點,但由於功能原理的差別帶來操作上的變化,對於初次使用者來說,由於觸摸按鍵的靈敏度較高,也可能會產生一些誤操作。但鄭州棉麻工程技術設計研究所開發的條碼採集器的觸摸按鍵採用單鍵單功能,不存在複合鍵處理,有效地避免了此類錯誤。而且,操作時不需要像操作機械按鍵那樣費力,採用點觸式操作即可。
電容式觸摸按鍵IC卡條碼採集器使用時的注意事項如下:
1.操作按鍵時,採用單指操作,指肚置於按鍵的中央,並保證一定的接觸面積,其餘手指遠離按鍵。
2.按鍵時,手指在鍵上停留大概半秒的時間後遠離按鍵,時間過短或過長會影響功能判斷,出現反應不及時。
3.為了保證美觀和功能穩定,切勿用尖銳的東西戳劃按鍵,以便更好地使用。
四、結束語
在烘箱產品設計過程中,工程師通常可以選擇機械按鈕開關、彈片開關、橡膠鍵盤和薄膜開關來實現控制臺。這種選擇是由所討論的控制臺所在的設備對質量、價格和可靠性的要求決定。然而,上面的所有選擇中都存在共同的缺點,易磨損、壽命短以及在美學上的選擇有限。隨著消費者辨別能力的增強,產品外觀、功能穩定、耐用性強越來越成為決定其市場是否成功的重要因素。以鄭州棉麻工程技術設計研究所之前所研發的條碼採集器為例,採用的是機械按鍵,如果使用不多時,鍵的損壞並不嚴重,但在使用環境溫濕度變化大的情況下,再加上按鍵開關對操作者要求較高(指肚要接近垂直於按鍵進行操作),這樣由於環境和操作兩個原因就使鍵的損壞程度較為嚴重,極大縮短了按鍵的壽命。而新採用的電容式感應觸摸鍵,不僅面板簡潔漂亮,相比於機械按鍵,更能適應溫濕度變化較大的環境,使用壽命長、不易磨損、產品套用範圍廣闊,同時也凸顯了觸摸技術套用的優勢。隨著觸摸鍵技術的不斷發展、完善,其使用領域會越來越廣闊,也將會有越來越多的烘箱產品受益於觸摸鍵。
主營產品
老化箱、烘箱、鹽霧試驗箱、穩定性試驗箱、冷凝水試驗箱
蘇盈烘箱有限公司
