發展歷史
1908年,俄國學者ДПРЯНИШНИКОВ和З.В.ЪРИцКЕ提出用硝酸分解磷礦可以製得含N、P肥料的見解。1927年,德國德法本公司首先用硝酸-磷酸的混合酸分解磷礦,再向酸解產物加入鉀鹽而得到含N、P、K綜合養分的肥料。但因產品有很重的氨味等問題,不到一年就停產了。1928年,挪威Odda Smelt公司提出用硝酸分解磷礦,得到的酸解液用冷凍的方法分離掉大部分硝酸鈣,然後再加工成肥料的方法。1930年,該專利轉讓給挪威Norsk Hydro公司並於1938年開始出售硝酸磷肥產品。這是冷凍法硝酸磷肥最早的工業實踐。與此同時,1937年,瑞士的Lonza公司提出用70%硝酸分解磷礦粉製造硝基過磷酸鈣的方法。產品含8%N、16% P2O5。 產品中因含有硝酸鈣水合物而具有極強的吸濕性,加上產品總養分含量低、生產中二氧化氮逸出嚴重等問題而未見推廣套用。1942-1945年間,Norsk Hydro公司的硝酸磷肥生產由於戰爭,原料中斷而停產。戰後恢復生產,1950年時,冷凍法硝酸磷肥的產量為4萬噸/年。1950年左右,德國的BASF公司、荷蘭的Dutch State Mines以及法國的一些化工廠都相繼開發自己的冷凍法和混酸法硝酸磷肥技術。因多數公司的技術基礎都涉及冷凍除鈣的Odda工藝,因此,冷凍法硝酸磷肥被肥料界統稱為Odda法 。
主要特點
硝酸磷肥生產的主要特點是:硝酸既用於分解磷礦,本身又成為產品中氮素的來源之一,經濟上比較合理,在硫資源短缺的國家或地區,生產這類肥料尤為適宜。
生產工藝
硝酸磷肥的生產方法很多,其中最簡單的是硝基過磷酸鈣法,瑞士曾多年採用過此法。它與過磷酸鈣生產工藝相似,用濃度65%~70%的硝酸在混合器中分解磷礦粉,產品約含N8%、P2O516%。此法優點是工藝較簡單,缺點是二氧化氮大量逸出,污染環境,產品吸濕性嚴重。
多數硝酸磷肥生產首先均以濃度為50%~60%硝酸分解磷礦,生成主要含磷酸和硝酸鈣的溶液。反應式為: Ca10F2(PO4)6+20HNO3─→6H3PO4+10Ca(NO3)2+2HF
採用不同的方法加工處理這種溶液,就形成不同的硝酸磷肥生產工藝。差別只在於用不同的方法除去溶液中的鈣。分離鈣以後溶液的後加工步驟基本相似,主要是溶液用氨中和,進行蒸發、造粒、乾燥和篩分即得成品。
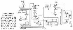
硝酸鈣結晶法 又稱冷凍結晶硝酸鈣法(見圖)。將磷礦的硝酸分解液冷卻到10~-5°C,60~85%的Ca(NO3)2·4H2O以結晶形式析出,分離後的母液用氨中和。反應式為: 6H3PO4+4Ca(NO3)2+2HF+11NH3─→3CaHPO4+3NH4H2PO4+8NH4NO3+CaF2
硝酸磷肥 中和料漿經蒸發、造粒、乾燥和篩分即得硝酸磷肥產品。分離出來的硝酸鈣四水物添加硝酸銨後,可進一步加工成硝酸銨鈣肥料,其組成是 5Ca(NO3)2·NH4NO3·10H2O,含N15.5%。也可以與碳酸銨溶液進行複分解反應並加工成硝酸銨返回生產系統,以調節硝酸磷肥產品中的氮磷比例或進一步加工,作為商品氮肥。這種硝酸磷肥生產工藝套用廣泛,典型產品規格(以N-P2O5-K2O%表示)有26-13-0、20-20-0。如在生產過程中添加氯化鉀調理劑,則典型產品規格是15-15-15、13-13-20的硝酸磷肥。
生產方法
硫酸鹽法
在磷礦的硝酸分解液中添加可溶性硫酸鹽(硫酸銨、硫酸鉀),沉澱出硫酸鈣,進行分離(有時也可不分離)。母液或料漿按上述後加工常規方法加工成產品。以硫酸銨為沉澱劑時,沉澱出來的硫酸鈣可以再加工成硫酸銨返回生產系統,稱其為硫酸銨循環法硝酸磷肥工藝。以硫酸鉀為沉澱劑時,產品是三元複合肥料,而且不含氯離子,適用於忌氯作物施肥。
硝酸-磷酸混酸法
在磷礦的硝酸分解液中添加磷酸,以降低溶液中氧化鈣與五氧化二磷的比例。母液按常規方法加工成產品。此法較簡單,產品氮磷比可在較大範圍內調節。但生產中需有磷酸來源。
碳化法
磷礦的硝酸分解液先氨化中和至 pH為3.5~4.0,然後在 pH為7.5~8.0條件下通入氨和二氧化碳,生成含有磷酸二鈣、硝酸銨和碳酸鈣的料漿。再按常規方法加工成產品。典型產品規格(以N-P2O5-K2O%表示)是16-14-0。此法簡單,生產費用低,但產品中的磷酸鹽不溶於水,只溶於枸櫞酸銨溶液,顆粒產品肥效差。
套用舉例
本試驗採用的硝酸磷肥由江蘇阿康化肥公司生產,溶解情況:溶於水。用途:硝酸分解磷礦製得的氮磷複合肥料。適用於酸性土壤和中性土壤,對多種作物都有較好的效果。可作基肥,也可作種肥,集中施用效果更好。易隨水流失,應優先用於旱地和喜硝作物上,在水田中施用要注意氮素流失。製備或來源:(1)用58%~60%濃度的硝酸,在酸解槽內分解磷礦,酸解液經過沉澱降槽、洗滌鼓除去酸不溶物,然後在間壁冷卻結晶器內,用氨水氣化或鹽水作為冷凍介質,冷卻酸解液到-5℃,此時析出大量結晶,用真空過濾分離結晶,用冷硝酸洗滌後,送去硝酸鈣轉化工段,母液用氨中和,中和料液和硝酸鈣轉化工段來的硝酸溶液,一併進入真空蒸發器濃縮,濃縮到一定程度進行造粒即得。 (2)硝酸-硫酸法:利用硫酸與鈣生成不溶性硫酸鈣結晶,有利於分離。
備註:主要由正磷酸銨鹽和磷酸鈣鹽以及硝酸銨和硝酸鈣組成。
硝酸磷肥樣品 包裝及貯運:編織袋內襯薄膜,縫紉封口。注意防潮、防曬、防水、防破損。
類別:複合肥
工藝生產
硝酸磷肥是用硝酸分解磷礦粉製得的磷酸和硝酸鈣溶液,然後通入氨氣中和磷酸並分離硝酸鈣而製成。硝酸磷肥是氮磷二元複合肥,主要成分是硝酸銨、硝酸鈣、磷酸一銨、磷酸二銨、磷酸一鈣、磷酸二鈣。代表產品有20-20-0,28-14-0,26-13-0,16-23-0。
硝酸磷肥呈深灰色,中性,吸濕性強,易結塊,應注意防潮。肥料中非水溶性和硝態氮,約各占磷氮總量的一半。硝態氮不被土壤吸附,易隨水流失,施在旱地往往比水田好;在嚴重缺磷的乾旱土壤上,應選用高水溶性的硝酸磷肥。作基肥和早期追肥,畝用量30公斤左右。
硝酸磷肥是用硝酸分解磷礦粉製得磷酸和硝酸鈣溶液,然後通入氨中和磷酸,並分離硝酸鈣而製成。生產硝酸磷肥不用硫酸,常在硫資源缺乏的國家採用。同時,硝酸具有雙重作用:一是把磷礦轉化成可為植物利用的形式,二是在肥料中提供氮素營養。硝酸磷肥的生產工藝中因除鈣方法的不同,工藝和產品有所差別。但其產品成分都比較複雜,有硝酸銨、硝酸鈣、磷酸一銨、磷酸二銨、磷酸一鈣和磷酸二鈣,即其中既有硝態氮,又有銨態氮,既有水溶磷,又有枸溶磷。產品的氮磷(P2O5)比有1:1(20:20)的和2:1(26:13)兩大類。因氮素中有一半左右是硝態氮,適用於生長期短的喜硝態氮的作物,如蔬菜、菸草等,但一般認為在水稻上不太適宜。而磷的水溶率高低也很重要。根據我們的試驗,粒狀的硝酸磷肥要求有效磷中水溶磷占50%以上,否則在缺磷土壤上會影響作物生長。在生產過程中提取的硝酸鈣,雖然含氮量不高,又易吸潮,但其中的水溶性鈣是補充作物缺鈣的一種很好肥料,我們將在中量營養元素肥料中敘述。 不論是磷酸銨或硝酸磷肥,都是氮、磷兩元的複合肥料。在其生產過程中加入鉀肥(一般為氯化鉀或硫酸鉀),即成為三元復混肥料。這類復混肥料,一般養分含量比較均勻,顆粒的抗壓強度較大,在運輸過程中不易破碎,在貯存中也不易結塊。
產品規格
| 產品類型 | 養分含量 (N-P2O5-K2O) | 適用作物 | 建議施肥量(公斤/畝) | |
| 基 肥 | 追 肥 | |||
| 硫酸鉀型 | 15-5-20 | 所有作物,特別是菸草、茶葉、葡萄、大豆、花生等忌氯作物及果樹、蔬菜等經濟作物。 | 35-50 | 15-25 |
| 16-7-22 | 25-50 | 10-25 | ||
| 18-12-22 | 25-40 | 10-20 | ||
| 高氮型 | 25-4-6 | 玉米等大田作物和經濟作物生育期追肥。 | / | 20-50 |
| 30-5-5 | / | 20-50 | ||
| 32-5-8 | / | 20-50 | ||
| 28-6-11 | / | 20-50 | ||
| 均衡型 | 19-19-19 | 小麥、水稻、玉米、棉花、油料、薯類、麻類等作物和果樹、蔬菜等經濟作物。 | 20-40 | 10-15 |
| 18-18-9 | 25-50 | 10-15 | ||
| 16-16-16 | 20-50 | 10-15 | ||
| 高氮高鉀型 | 16-7-22 | 玉米、水稻、小麥、大豆、花生、棉花等作物和果樹、蔬菜等經濟作物。 | 25-50 | 15-25 |
| 18-4-23 | 25-50 | 15-25 | ||
| 18-12-22 | 25-40 | 15-20 |
注意:1、用肥是應根據土壤肥力及複合肥的濃度高低酌情增減。 2、作種肥時,不能離種子太近,應讓肥料與種子相隔一定距離;避免與根系直接接觸,以免燒種傷根。

