簡介
按系統操作壓力的不同,真空蒸餾可分為:1、減壓(1.33X10 Pa以上);2、真空蒸餾(1.33x10 ~266.6Pa);3、高真空蒸餾(266.6~1.33Pa);4、準分子蒸餾(1.33~1.33X10 Pa);5、分子燕餾(1.33X10 Pa以下)。對減壓蒸餾和真空蒸餾而言,若能正確地選擇真空泵及密封形式,實現正常操作是比較容易達到的;而高真空蒸餾、準分子蒸餾及分子蒸餾,因氣體流動狀態的特殊性,蒸餾裝置的選型、設計、製造、安裝、操作等都有較為嚴格的要求。
真空蒸餾工藝流程
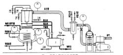
高真空蒸餾工藝流程圖見下圖。原料經真空預脫氣後趁熱加人蒸餾釜(1),此時蒸餾釜的壓力控制在二次脫氣允許的範圍內,蒸餾釜的物料經二次脫氣處理後,繼續降低系統壓力,升高釜溫,先後蒸出的低沸物及產品進入受器(2)。從冷器抽出的不凝氣體和少量有機物蒸汽進人進人真空泵機組(4),最後排至大氣。
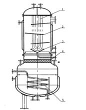
真空蒸餾工藝流程真空蒸餾釜結構設計
內冷式蒸餾釜的設計是本系統設計的關鍵之一。溶液在高真空下操作,極易發生瀑沸、霧沫夾帶等現象,應儘量避免。液相高度產生的壓力而導致液相底部沸點升高,溶液過熱即是產生澡沸的主要原因,又會加快物料的熱分解,另外該設備應有良好的加熱及冷凝效果,同時應具有較低的壓力降。為此本設備的結構設計考慮了以
下措施。
1、蒸餾釜底部為矮胖型,儘量降低物料的液面高度,以滿足因液面高度導致液相底部過熱所允許承受的範圍,同時可避免瀑沸現象發生。
2、設定了高效、低壓降的氣液分離器,防止霧沫夾帶,提高產品純度。
3、為增強傳熱效果,使傳熱儘可能均勻,設定了加熱蛇管,加熱介質為導熱油。
4、經壓力降計算,若設定獨立的冷凝器不能滿足壓力降要求,故採用了內冷式蒸餾釜結構,即冷凝器與蒸餾釜合二為一的結構。蒸餾釜上部的冷凝部分的筒體直徑符合氣體的經濟流速要求。冷凝管採用了U型管。為增強冷凝效果,避免氣體短路設定了特殊的折流板,同時折流板的設定考慮了其壓降的影響。為延長冷凝管的使用壽命,減輕結垢現象。冷卻水採用軟水。
5、從冷凝器出來的是相當於冷凝液溫度的有機物蒸汽及不凝性氣體,有些真空泵尤其是油封機械泵不宜與這些蒸汽接觸。為了避免污染真空泵、惡化操作條件、提高真空度,一般需設定捕集器,常採用的捕集器有:機械捕集器、低溫捕集器或用物理化學方法的吸附捕集器等。
6、通常應考慮真空系統極限真空度、真空系統總出氣量、系統的總流量及擬選泵的最佳抽速範圍等。設計應使真空系統的工作壓力處在主泵最佳抽速壓力範圍內。所需要的主泵抽速由工藝生產中放出的氣量、系統漏氣量及所需要的工作壓力來確定。
真空蒸餾釜結構注意事項
1、管路應儘量短,彎頭應儘量少。通常進主真空泵的管路管徑需放大一檔。
2、設備及管路應採用真空專用法蘭、閥門及管件。法蘭採用O型橡膠密封圈。
3、系統安裝完畢後,需作系統嚴密性檢查。應使空載極限真空度處於設計指標允許的範圍內。
4、應嚴格按操作規程操作。尤其真空預脫氣、二次脫氣操作應嚴格執行,否則系統就不能正常運行。

