系統簡介
冷軋機在直流拖動自動化程度較高的系統中,由於調速性能好,機械閘一般只是在提升終了時起定車作用。在交流拖動系統中,機械閘還要參與提升機的速度控制,因此,要求制動力能在較寬的範圍內進行調節。
產品作用
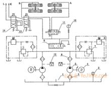
圖3-9所示是2JK型提升機液壓站液壓系統圖,該液壓站主要用於交流拖動系統中,其具體作用有三:
(1)按實際提升操作的需要,產生不同的工作油壓,調節、控制盤閘的制動力矩,從而實現工作制動;
(2)安全制動時能迅速自動回油,並實現二級制動;
(3)根據多水平提升換水平的需要以及鋼絲繩伸長後調繩的需要,控制雙筒提升機活捲筒的調繩離合器,同時閘住活捲筒。
產品結構
JK型提升機液壓站有兩套油泵,一套工作,一套備用。在提升機工作時,電動機4帶動油泵5連續運轉,油泵產生的壓力經濾油器8、手動換向閥9送人二級制動安全閥11,在正常工作時二級制動安全閥有電,壓力油通過安全閥送人A,B管,分別送人死捲筒及活捲筒制動缸。
92JK型提升機液壓站掖壓系統圖
液壓站液壓系統1一油箱;2一電接觸壓力溫度計;3—網式濾油器;
4一電動機;5—油栗;6—電液調壓裝置;7—溢流閥;
8一紙質濾油器;9一手動換向閥;10一壓力表;
11一二級制動安全閥;12—壓力繼電器;13—五通閥;14一四通閥
工作油壓的調節則由並聯油路的電液調壓裝置及溢流閥相互配合進行。若安全閥電磁鐵斷電,壓力油將不能進人制動油缸,制動油缸則與回油管相通,處於制動狀態。工作制動力矩的調節由電液調壓裝置(電液閥與溢流閥的聯合體)實現,其結構如圖3-10所示。由油泵產生的壓力油從K管進人C腔,另一路經節流孔13進人G腔到D腔。滑閥向上移動離開閥座,使滑閥與閥座間的間隙加大,經回油管流人油箱的流量增加,於是C腔壓力相應下降,滑閥處於新的平衡位置,K管壓力保持某一定值。當D腔壓力大於C腔壓力時,滑閥向下移動使其與閥座的開口度減小,於是K管處於壓力上升狀態,滑閥又重新處於平衡狀態。總之,在調壓過程中,溢流閥的滑閥跟隨D腔內壓力的變化經常處於上下運動狀態,其平衡狀態是暫時的、相對的。
電液調壓裝置
電液調壓裝置結構圖
液壓站液壓系統1一固定螺釘;2—十字彈賛;3—可動線圈;
4一永久磁鐵;5—控制桿;6—噴頭;
7—中孔螺母;8—導閥;9一調壓螺栓;
10—定壓彈簧;11一輔助彈簧;
12—滑閥;13—節流閥;14一濾芯
D腔內壓力受電液閥的控制。電液閥是一個電氣機械轉換器,它將輸人的電訊號轉變成機械位移。從圖中可以看到,控制桿5懸掛在十字彈簧2上,在控制桿上還固定一個可動線圈3,當司機操縱控制手柄向動線圈送人直流訊號後,動線圈便在永久磁鐵4作用下產生位移,此位移的大小決定於輸人信號的數值。在輸人信號達最大值時,控制桿的擋板與噴嘴間的距離最小,此時G腔內壓力達最大值;若電流減小,控制桿就相應離開噴嘴一定距離,G腔內油位也相應下降。由於G腔與D腔連通,所以G腔的壓力亦隨D腔的壓力變化。
綜上所述,調壓過程可歸納為:
制動手柄角位移!自整角機電壓變化!動線圈電流變化!擋板位移!G腔及D腔壓力變化!溢流滑閥位移!K管壓力變化一制動油缸壓力變化。
本系統在安全制動時,可以實現二級制動。二級制動的好處是既能快速、平穩地閘住提升機,又不致使提升機減速度過大。盤閘制動器分成兩組,分別與液壓站的“A”管,·1244·
“B”管相連。安全制動時,二級制動安全閥斷電,與“A”管相連的制動器通過安全閥直接回油,很快抱閘,所產生的力矩為最大力矩之半,提升速度下降。同時與“B”管相聯的制動器則通過安全閥的節流閥以較緩慢的速度回油,產生第二級制動力矩。二級制動力矩特性可以通過調節安全閥的節流桿來改變。
在雙捲筒提升機液壓站中,還設定了五通閥、四通閥。五通閥的作用是使活捲筒的制動器與調繩裝置閉鎖。在進行調繩工作時,五通閥有電,活捲筒制動缸通過五通閥回油,活捲筒處於制動裝態。四通閥的作用是控制調繩離合器。當四通閥斷電(五通閥通電財,離合器“打開”;四通閥通電時,離合器“合上”。

