簡介
永磁機構為了保證電力系統的安全運行,作為控制、保護元件的中壓斷路器必須能切斷額定電流,開斷關合短路電流,開合各種空載和負荷電路。為了完成這些任務,中壓斷路器必須能及時可靠地分合動靜觸頭,這要藉助於操作機構來完成。因此,操作機構的工作性能和質量優劣,直接決定了中壓斷路器的工作性能和可靠性。近年來,伴隨著電力電子技術的發展,出現了一種新型的操作機構—永磁機構。它採用了一種全新的工作原理和結構,工作時主要運動部件只有一個,具有較高的可靠性,因此備受關注。
要求
合閘
電力系統正常工作時,通過操作機構關合斷路器,這時電路中流過的是工作電流,由於工作電流一般在400A以下,電流較小,關合較容易。但是當電網發生短路事故時,電路中的短路電流可達40kA,甚至更大。斷路器承受的電動力可達幾千牛以上,操作機構必須克服如此巨大的電動力,才能關合斷路器。
保持合閘
為了縮小斷路器整體尺寸和降低能耗,合閘線圈被設計成短時工作制,只允許在很短的時間內通以合閘電流,若通電時間過長,會燒毀合閘線圈。這就要求操作機構在合閘線圈失電後,仍能將斷路器保持在合閘位置。
分閘
斷路器分閘意味著要開斷電路,要出現電弧,開斷的電流越大,電弧愈難熄滅,工作條件愈嚴酷。當發生短路故障時,短路電流比正常負荷電流大得多,由於系統發生短路時,系統電路表現為電感性電路,所以當交流電壓過零,斷路器動靜觸頭分開瞬間,動靜觸頭間的電流不能突變,會出現瞬態恢復電壓。為了達到分斷電路的目的,操作機構必須提供一定的分閘速度,尤其是剛分速度。
構成及原理
傳統的操作機構有彈簧操作機構和電磁操作機構。彈簧操作機構由彈簧儲能、合閘、保持合閘和分閘幾個部分組成。優點是不需要大功率的電源,缺點是結構複雜,製造工藝複雜,成本高,可靠性較難保證。電磁操作機構結構較簡單,但結構笨重,合閘線圈消耗功率很大。在借鑑了以上兩種操作機構的優缺點的基礎上,永磁機構進行了改進設計。它由永久磁鐵、合閘線圈和分閘線圈組成,現以ABB公司的VM1真空斷路器所配的永磁機構為例進行說明。
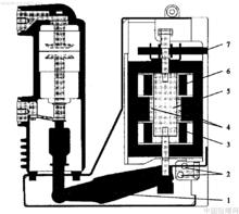
圖1 帶永磁機構的真空斷路器VMl單相剖面圖
1.轉軸;2.接近開關;3.合閘線圈;4.永久磁鐵;5.動鐵芯;6.分閘線圈;7.手動解鎖機構
圖2 磁場分布圖
(a)分閘位置; (b)臨界位置, (c)合閘位置
如圖2a所示,當斷路器處於分閘位置時,動鐵芯處於上部,動鐵芯與上部的靜鐵芯之間間隙較小,相對應的磁阻也較小,而動鐵芯與下部的靜鐵芯之間間隙較大,相對應的磁阻也較大,故永久磁鐵所形成的磁力線大部分集中在上部,從而產生很大的向上吸引力,將動鐵芯緊緊地吸附在上面。
如圖2b所示,當斷路器要合閘時,合閘線圈通過合閘電流,產生感應磁場,該磁場對動鐵芯產生向下的吸引力,隨著合閘電流的增大,該向下的吸引力由小變大,當合閘電流到達某一臨界值時,動鐵芯受到的合力方向向下,開始向下運動。
如圖2c所示,當動鐵芯到達下部時,永久磁鐵和合閘線圈兩者產生的磁場將動鐵芯牢牢地吸附在下部。幾秒鐘以後,合閘電流消失,此時永久磁鐵產生的磁場將動鐵芯保持在下部位置。至此,斷路器完成合閘操作。
基於同樣的原理,當分閘線圈得電後,動鐵芯向上運動,同樣由永久磁鐵將它保持在分閘位置。
由以上動作原理可知,永久磁鐵與分合閘線圈相配合,較好地解決了合閘時需要大功率能量的問題,因為永久磁鐵可以提供磁場能量,作為合閘之用,合閘線圈所需提供的能量便相對可以減少,這就使我們可以減小合閘線圈的尺寸和工作電流。
控制部分
系統框圖如圖3所示。
永磁機構圖3 永磁機構的控制部分框圖
1.合分閘線圈;2.儲能電容器;3.電源模組;4.電力半導體5.接近開關;6.開關按鈕和指示單元LOGIC;控制器
電源模組的輸入電壓允許一定波動範圍,輸出電壓則穩定在80V,這就避免了系統低電壓或過電壓時斷路器無法正常工作的問題。
儲能電容器用於儲存能量,當合分閘時,它向合閘線圈或分閘線圈提供高達2600W的脈衝電能,使斷路器完成合分閘操作。每次放電後,它能在10s內被重新充電。電晶體和晶閘管等電力半導體用於分合閘電流的控制。當分合閘線圈突然失電時,由於分合閘線圈屬電感性元件,電流不能突變,會產生過電壓,這時採用續流二極體可以很好地解決這一問題。
控制器由可程式元件FPGA組成,可以說FPGA是整個控制部分的靈魂。通過設定的預置程式,我們實現儲能電容充電恆壓,過充電截壓保護,就地合分閘和遠方合分閘,合分閘遙信輸出,與電力系統自動綜合保護聯合實施各種保護合閘和重合閘操作等功能。
現狀與展望
永磁機構作為一個新生事物,還有一些不足,最顯著的缺陷是儲能電容器的質量問題。電子控制部分易受外界電磁干擾出現邏輯混亂等。但是隨著技術的發展,永磁機構必將走向成熟,在中壓領域占有一席之地,就如同真空斷路器取代少油斷路器一樣。
操動機構的性能好壞對電力系統是否能可靠、 操動機構的性能好壞對電力系統是否能可靠、 安全供電具有決定性作用; 安全供電具有決定性作用; 各種操動機構都各有千秋,一種新型操動機構的出現,並不能完全的取代傳統的操動機構。
操動機構的發展趨勢:體積小、成本低、操作能耗小、故障率低、工藝簡單、可靠性高、 能耗小、控制準確等。

