氮氣定壓
圖1 恆式氮氣定壓系統恆壓式氮氣定壓系統如圖1(1-恆壓膨脹罐;2-氮氣供給控制閥;3-低壓氮氣罐;4-壓縮機;5-高壓氮氣罐;6-氮氣瓶;7-循環水泵;8-最小氣體空間)所示,工作原理如下:熱水膨脹時,從恆壓膨脹罐所排出的氮氣進入低壓氮氣貯氣罐中,再由壓縮機壓入高壓氮氣罐。在熱水收縮時,氮氣供給控制閥開啟,由高壓氮氣貯氣罐向恆壓膨脹罐送入氮氣,氮氣不足時由氮氣瓶供給。這樣可使恆壓膨脹罐內的壓力始終保持一致。
圖2 變壓式氮氣定壓系統變壓式氮氣定壓系統如圖2(1-氮氣瓶;2-壓力調節閥;3-循環水泵;4-恆壓膨脹罐;5-安全閥;6-熱源化)所示,工作原理如下:水受熱膨脹時,罐內氮氣被壓縮,管路的壓力增加;水收縮時,罐內壓力降低,使氮氣量保持一定而允許罐內壓力變壓力變動雖是允許的,但罐內壓力始終不能低於高溫水的飽和壓力。
氮氣定壓的熱水系統運行安全可靠,能夠較好地防止系統出現汽化及水擊現象,但需消耗氮氣,設備較複雜,設計計算工作量較大。因此,這種定壓方式多用在供水溫度較高的供熱系統中。
空氣定壓
圖3 空氣定壓方式如圖3(1-定壓膨脹罐;2-安全閥;3-壓力調節閥;4-空氣壓縮機;5-空氣罐;6-熱源;7-循環水泵)所示,這種定壓方式與氮氣定壓方式相同,但採用空氣時,若壓力高,則會大量溶解空氣中的氧氣而使管道或定壓罐的內壁受到腐蝕,所以空氣定壓方式不宜用在高溫水系統上。如果採用,必須調節循環水的pH值或儘可能減少空氣供給量。
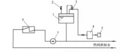
蒸汽定壓
如圖4(1-定壓膨脹罐;2-安全閥;3-供水泵;4-回水泵;5-混合閥;6-旁通管;7-高溫水鍋爐)所示,蒸汽定壓膨脹罐上部設有蒸汽室,貯存由於加熱而產生的飽和蒸汽。在飽和壓力作用下,罐內壓力即使稍有降低,也不會立即引起蒸發。供水和回水混合後,使供水溫度降低再送出。在回水管上加設回水泵,此系統也稱雙泵循環系統。以上所介紹的各種定壓方式各有其特點,各有其適用範圍。在工程中,設計人員應根據實際情況,多方比較,選擇合適的定壓方式。
圖4 蒸汽定壓方式