介紹
穩博逆變器
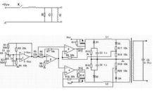
正弦波逆變器正弦波逆變器原理圖,有方波的輸出和正弦波輸出的區別.方波輸出的逆變器效率高,但對於都是為正弦波電源設計的電器來說,使用總是不放心,雖然可以適用於許多電器,但部分電器就不適用,或用起來電器的指標會變化.正弦波輸出的逆變器就沒有這方面的缺點,卻存在效率低的缺點.為此設計了一款高效率正弦波逆變器,其電路如圖。
使用
1)電源選擇
必須由蓄電池或者汽車點菸器提供電源。根據產品的不同可選擇12V、24V、48V。
UPS電源(Uninterrupted Power Supply不間斷電源)是為重要負載提供不受電網干擾、穩壓、穩頻的電力供應的電源設備,在市電掉電後,UPS可給負載繼續提供一段時間供電,保證負載正常運轉使用,此系列UPS採用帶輸出隔離變壓器的高頻雙變換結構和先進的全數字控制技術,輸出穩定、潔淨、不間斷具備完備的網路管理功能 ,一般UPS電源有1000w-20000w規格。
2)連線逆變器到電源
關掉逆變器和所有裝置的開關於“OFF”狀態
A: 電池供電:把電池的負極連線到逆變器的黑色接端子(-),電池的正極連線到逆變器的紅色接線端子(+)。
B:汽車點菸器供電:點菸器的專用連線按照紅線對逆變器紅端子,黑線對逆變器黑端子連線好後,把點菸器的插頭插到汽車點菸器即可。
3)連線逆變器到用電器
確保負載電源是逆變器的標稱電源,並且啟動電流不能超過逆變器的峰值容量。連線完逆變器和用電電器後, 打開逆變器和用電器。
參數示例
| 型號 | WDY-DP8000L | WDY-DP9000L | WDY-DP10000L | ||||
| 額定容量(VA) | 8000 | 9000 | 10000 | ||||
| 額定輸出功率(W) | 7200 | 8100 | 9000 | ||||
| 直流輸入 | 額定輸入電壓(V) | 12V24V48V | 24V48V96V220V | 24V48V96V220V | |||
| 額定輸入電流(A) | A=VA÷V | ||||||
| 關斷電壓範圍DC(V) | 12V(10V-15V)24(20-29) 48(40-60) 96(80-128) 220(200-250) | ||||||
| 開機電壓範圍DC(V) | 12V(10V-15V)24(23-26) 48(45-55) 96(90-110) 220(210-230) | ||||||
| 反灌雜音電流 | ≤10% | ||||||
| 交流輸入 | 允許旁路電壓 | 220Vac±15% | |||||
| 旁路轉換時間 | ≤5ms | ||||||
| 交流輸出 | 額定輸出電壓及頻率 | 220Vac,50Hz或110Vac,60Hz | |||||
| 輸出波形 | 正弦波 | ||||||
| 額定輸出電流 | 3.6A | 7.2A | 10.9A | ||||
| 輸出電壓精度 | 220V±1.5%/110V±1.5% | ||||||
| 波形失真率(THD) | ≤3% (線性負載) | ||||||
| 動態回響時間 | 5% (負載0←→100%) | ||||||
| 功率因素(PS) | 0.7/0.8 | ||||||
| 過載能力 | 120%,30秒 | ||||||
| 逆變效率 | ≥85% | ||||||
| 冷卻方式 | 絕緣強度 | 1500Vac,1分鐘 | |||||
| 噪音(1M) | ≤40dB | ||||||
| 使用環境溫度 | -5℃~40℃ | ||||||
| 濕度 | 0~90%,不結露 | ||||||
| 使用海拔 | ≤5000m | ||||||
| 冷卻方式 | 強制風冷 | ||||||
| 機械尺寸 | 台式 | 388*145*210(mm)(3U) | |||||
| 毛重 | 12.0KG | 16.0KG | 28.0KG | ||||
| 顏色 | 黑色 | ||||||
| 保護功能 | 輸入欠壓,過壓,輸出過載,短路保護,高低壓保護 | ||||||
| 輸出接口 | 接線柱/萬用插座/排插接口 | ||||||
產品性能
1)純正弦波輸出,適用於電視機、電冰櫃、電磁爐、電風扇。
2)微波爐、空調等家用設備使用# 微電腦(CPU)控制技術,性能優越。
3)超寬輸入電壓範圍、高精度輸出、全自動穩壓。
4)內置過載、短路、過壓、欠壓、過溫等保護功能,可靠性高。
5)簡潔明了的 LED顯示,可升級到全面的數位化 LCD 顯示,方便觀察機器狀態。
6)供電時間可根據不同要求任意配置。
7)採用閥控式免維護鉛酸電池,智慧型型電池管理,過充,過放電保護,延長電池使用壽命。
安裝方法
1)打開包裝箱,檢查附屬檔案是否齊備(一條交流輸入線和一本說明書);
2)選擇通風、清潔的安裝環境;
3)確認直流電源輸出電壓和(或)蓄電池的電壓與逆變器要求的直流輸入電壓相符合;
4)確認電源的正負極性,高電位為正,低電位為負;
5)將正極接到逆變器的正極接線柱上(標有“+”),負極接到負極接線柱上(標有 “-”)。確保連線可靠;
6)從附屬檔案袋中取出交輸入線,將其中的一端插入機箱上標有“AC IN”的插座中,將另一端插入市電插座中;
7)將負載輸入線連線在逆變器的輸出插座(標有“AC OUT”)上。

