BD-1001Y為BD-801Y的升級版,在BD-801Y的基礎上,將表殼增大為100mm,液晶顯示屏增大為2.0寸,使外形更加美觀大方,顯示更為清晰準確,可廣泛套用於高檔小區的恆壓供水
該產品技術參數如下:
型號 BD-1001Y 外形尺寸 100mm
零點 4mA 厚度 48mm
工作範圍 0-0.6Mpa/0-1.0Mpa/0-1.6MPa 輸入電壓 12-24V
滿量程 20mA 介質 水、氣體
功耗 1w 精度 1.0級/0.5級
壓力接口 20×1.5mm 表尾材質 不鏽鋼
顯示單位 MPa 使用環境溫度 -40℃-70℃
用途 恆壓供水系統。
數字壓力遠傳表BD-1001YD為1001Y的量程版,其外形參數以及外觀與1001Y相同,其量程擴展為0-40MPa、0-60MPa.採用進口的陶瓷或不鏽鋼隔膜感測器。
該產品技術參數如下:
型號 BD-1001YD 外形尺寸 100mm
零點 4mA 厚度 48mm
量程 20mA 工作範圍 0-40MPa/0-60MPa
功耗 1w 精度 1.0級/0.5級
直流電壓 12-24V 表尾材質 不鏽鋼
壓力接口 20×1.5mm 介質 水、氣體
顯示單位 MPa 使用環境溫度 -40℃-70℃
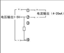
輸出4-20mA電流信號
數字壓力遠傳表接線方式
數字壓力遠傳表接線圖輸出4-20mA電流信號
數字壓力遠傳表接線方式 數字壓力遠傳表接線圖
