概念
原子熱原子蒸氣中存在著豐富的非線性效應。其中最重要的是光克爾效應和四波混頻。從非線性光學建立的早期開始,它一直是非線性光學研究的一個熱門。從1970年,D.Grischkowsky對雷射單次穿過鉀蒸氣產生的自聚焦效應進行了研究開始,國際上很多小組,先後使用不同的原子,如銫,鋇,鈉等研究了原子熱蒸氣中的非線性效應。但是在穿過原子熱蒸氣的雷射器的選擇上,大家一直使用的都是脈衝雷射器。直到2002年Bennink等人首次使用連續染料雷射器單次穿過鈉蒸氣介質對斑圖模式進行了研究,並通過克爾效應給出了很好的理論解釋。
銣原子熱蒸氣中雷射模式圖樣的實驗研究
在研究了具有高斯橫向分布的連續雷射束單次通過銣原子蒸後,在近共振附近銣原子蒸氣中,由強的非線性克爾效應導致的雷射分裂成細絲現象,並且這些細絲的衍射圖樣在遠場通過相干迭加,可以形成具有規則結構的斑圖模式。實驗上研究了輸入光功率,銣泡溫度和抽運雷射頻率相對於 Rb原子D線的不同失諧位置等因素對斑圖模式的影響。由於銣原子的超精細能級分裂,在銣原子蒸氣中同時存在與三階非線性效應相關的四波混頻現象,通過掃描探測光的頻率同時觀察到具有斯托克斯和反斯托克斯光子的喇曼增益現象。
光束在原子熱蒸氣中傳播的相關理論
原子熱蒸氣作為一種重要的非線性介質已被廣泛研究,它主要包含三階非線性效應(克爾效應和四波混頻)。早在1970年,D.Gri schkoWsky就對雷射單次穿過鉀蒸氣產生的自聚焦效應進行了研究;1986年,I.Golub,R.shuker and G.Erez觀察到雷射束在通過原子蒸氣的過程中,會產生坍塌成絲現象,並且這些絲化的光束呈圓錐形發射狀;1988年,Y.Shevy and M.Rosenbluh提出了產生圓錐形發射狀光束與四波混頻有關; 1993年,w.Chaupczak等人通過調節穿過原子蒸氣的光束強度,可以精準的操控光束的坍塌:1998年,A.Dreischuh等人通過實驗證明了強雷射束通過原子蒸氣產生的圓錐形發散光束是由於喇曼共振的四波混頻產生的;2001年,J.A.Andersen等人使雷射束通過銣蒸氣,得到了自聚焦形成的斑圖模式;2002年Bennink等人首次使用連續染料雷射器單次穿過鈉蒸氣介質對斑圖模式進行了研究,並通過克爾效應給出了很好的理論解釋。2005年,D.Aumiler等人使用脈衝雷射束通過銫蒸氣,在遠場觀測到了斑圖,並分析指出產生該現象的主要原因是克爾效應。
二能級原子系統是一個蘊藏著豐富物理過程的系統。主要是討論單色場中的二能級原子。使用二能級近似的方法進行討論,這樣雖然會忽略了二能級的一些特徵,但它仍然描述的是一個巨大的,豐富的物理過程。從解二能級原子的運動密度矩陣入手,討論二能級原子系統的三階非線性極化率和非線性折射率隨相對於共振頻率的失諧量的變化關係。
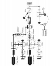
銣原子熱蒸氣中產生雷射模式圖樣的實驗裝置
銣原子熱蒸氣中產生雷射模式圖樣的實驗裝置實驗中使用高功率可調諧半導體雷射器(TA100,Toptica)作為泵浦光,自製的外腔光柵反饋半導體雷射器(ECDL)作為探測光,通過格蘭稜鏡(GL)使這兩束光以小角度在加熱的銣泡中耦合。然後泵浦光在遠處屏上成像,用CCD相機觀測並輸入計算機進行記錄分析。探測光由探測器探測,在示波器上觀測喇曼增益或吸收現象。另外我們還測量記錄了不同條件下斑圖模式對應的強度噪聲譜。主要包括半導體雷射系統,飽和吸收光譜系統加熱系統,探測器和強度噪聲測試系統五部分。
不同溫度下晶體矽的原子熱振動研究
矽晶體的套用廣泛,它是典型的半導體材料,是當前最重要、產量最大發展最快、用途最廣泛的半導體材料。矽的晶體結構屬於金剛石結構,原子以共價鍵結合。每個原子有四個最近鄰,這四個最近鄰原子處在正四面體的頂角上。還有Al-Si合金狀態被利用在汽車工業上得到廣泛的套用。矽基薄膜太陽能電池有原材料豐富、無毒、成本低廉等特點將占據重要的市場份額。
原子熱振動各向同性溫度因子B隨溫度T的變化關係在10K到300K溫度範圍內進行X射線衍射實驗。考察了不同溫度下粉末晶體矽的衍射花樣的變化,利用晶體結構分析用Rietveld解析方法RIETAN-2000程式進行了晶體結構分析。通過MEM(Maximum Entropy Method)解析方法用PRIMA(Practice Iterative MEM Analyses) 程式和VEND(Visualization of Electron/Nuclear Densities)程式進行了等高電子密度分布的可視化,其結果比較晶體結構模型。採用衍射實驗方法可直接得出原子熱振動各向同性溫度因子,利用它可計算德拜溫度因子,進一步可分析熱漫散射強度和計算晶格振動。
通過這次的研究, 得到了粉末晶體矽在10K、50K、100K、150K、200K、250K和300K溫度下的晶格參數和原子熱振動各向同性溫度因子。結果表明原子在低溫10K里也有平衡附近作熱振動,隨溫度的升高熱振動的大小也明顯的增大。實驗證明了晶格常數a、晶胞體積U和原子間距離r隨溫度有明顯的變化。

