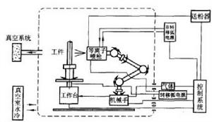
低壓等離子噴塗工藝過程
低壓等離子噴塗I藝過程包括:抽真空、工件預熱電清理、塗層製備和冷卻等過程。
(1)抽真空並充惰性氣體。將工作室抽真空到2.6Pa,然後向工作室中充入氬氣使室內壓力達1.3X10Pa。
(2)工件預熱。採用正向轉移弧,即工件為陽極,噴槍為陰極對工件進行預熱。這種轉移弧的加熱方法比一般的非轉移弧預熱可節省50%的時間(對小的工件可省去預熱工序)。
(3)電清理。採用反向轉移弧,即工件為陰極,噴槍為陽極,利用電弧對工件表面進行濺射清理,可將工件表面的氧化膜及其它污物去除,從而產生一個話性很高的表面,以使塗層和基體產生一定的冶金結合(實用中均用聯合弧將電路接通後,再用轉移弧工作)。
(4)塗層製備。
(5)冷卻。噴塗完畢後工作室要繼續維持低壓惰性氣氛直到工件冷卻到100℃以下,再充人空氣。
低壓等離子噴塗工藝控制
1)噴塗前的基體表面處理
噴砂處理對低壓等離子噴塗的塗層結合強度顯得並不重要,相反在薄的基體上,採用噴砂是有害的,可能在結合區域帶有雜質。只採用化學腐蝕幾乎不可能使塗層與基體有可靠的結合。提高結合強度更為有效的辦法是用轉移弧清理、預熱鑽體表面,並在噴塗過程中加熱基體以改善結合性能。
2)工藝參數的選擇,影響塗層結構和性能的參數有以下五個:
(1)等離子射流。其特性主要取決於電流、氣體種類、氣體流量,應由微處理機監控,以保證高的精度和再現性。
(2)供粉。低壓等離子噴塗系統要用相同純度的粉末,在粉末送到噴槍之前,對粉未要進行乾燥和真空除氧處理。
(3)基體質量。採用轉移弧清理和加熱基體。
(4)工件的運動。噴塗操作時,為使複雜零件表面獲得均勻的塗層厚度,採用機械系統操縱噴槍,由工件操縱機構移動工件。
(5)粉末輸送和注入狀態。
低壓等離子噴塗的特點
低壓等離子噴塗是將等離子噴槍、工件及其運轉機械置於低真空或選定的可控氣氛的密閉室里,在室外控制噴塗過程,通過真空和過濾系統,保持真空室一定的真空度。當等離子射流進人低真空環境,其形態和特性都將發生變化。低壓等離子噴塗主要特點如下:
1)等離子射流束長,粒子受熱充分。
2)粒子速度高。
3)金屬粒子幾乎無氧化。
4)基體預熱溫度高。
5)可進行自淨化表面預處理。
6)噴塗距離對除層性能的影響小。
7)沉積速率高。
8)除層性能優異。
9)操作條件好。
真空等離子噴塗的主要缺點
(1)設備昂貴,一次性投資高。一台全自動的真空等離子噴塗設備售價高達100萬美元,因此,它主要用於宇航等尖端工業的關鍵部件噴塗,如燃氣輪機部件、火箭噴管等。
(2)工件尺寸受真空室限制。
(3)低氣壓等離子射流的加熱效率降低,熱焓值較低,不易噴塗高熔點材料。

