簡介
SLQ-82系列產品 是各行各業在電氣調試中需要大電流場所的必需設備,套用於發電廠、變配電站、電器製造廠及科研、試驗室等單位,屬於短時或斷續工作制,SLQ-82系列升流器具有體積小、重量輕、性能穩定、帶載能力強,使用維修方便等特點。
產品別稱:大電流發生器、升流器、大電流試驗電源
產品特點:
◆控制部分電路簡單可靠,讀數直觀,操作方便。
◆採用高磁材料設計、體積小、造型美觀。
◆非零點保護:調壓器電壓不歸零,主迴路不能啟動,無電流輸出。
◆可選擇衝擊電流試驗。
◆可做開關的溫升試驗,並記錄溫升K值。
◆有手動和自動2種控制
產品結構
本產品屬於JT型可移動式結構,它由儀表指示燈板和操作板組成,儀表指示燈板分大、小量程的兩塊電流表和大小量程的選擇開關(鈕子開關),綠色指示燈指的是電源信號,紅色指示燈指的是工作信號。操作面板由啟動按鈕(綠色)、停止按鈕(紅色)以及工作系統組成。
該產品採用一次接線柱輸入方式,下端有升流器二次輸出大電流接線端(有開門接線式和不開門接線式),其整個結構如圖:
SLQ-82系列升流器1.啟動 2.電源信號燈 3.5 電流表 4.電流選擇 開關
6 輸出信號 7停止按鈕 8.電源接線端子 9儀表接線端子 10外殼接地端子 11. 輸出接線排
使用方法
在做大電流試驗時,按本產品的電路圖正確接好工作線路。根據輸出電流的大小,選擇好大、小量程開關的位置。先將調壓器回到零,再按下起動測試到按鈕(綠色),此時,手持調壓器手柄順時針方向慢慢旋轉調壓器的手輪並注視電流表,直到所需的電流值為止,試驗到所定的值後立即將調壓器手輪反時針方向回零,按下停止按鈕,切斷電源。
技術參數及規格
該設備容量是按5分鐘短時工作制設計,如用於斷續工作時,通電時間應小於2.5分鐘,工作周期應大於10分鐘為宜,其規格及技術參數如下:
| 型號規格 | 容量 (KVA) | 初 級 | 次 級 | 外形尺寸(mm) 長×寬×高 | 重量 kg | 結構 形式 | ||
| V1 | A1 | V2 | A2 | |||||
| SLQ – 82 – 500 | 3 | 220 | 15 | 6 | 500 | 430×338×550 | 48 | 一體 |
| SLQ – 82 – 1000 | 6 | 220 | 27 | 6 | 1000 | 500×380×600 | 80 | 一體 |
| SLQ – 82 – 2500 | 15 | 380 | 39.5 | 6 | 2500 | 600×430×790 | 145 | 一體 |
| SLQ – 82 – 4000 | 24 | 380 | 63 | 6 | 4000 | 640×450×820 | 180 | 一體/分體 |
| SLQ – 82 – 5000 | 30 | 380 | 79 | 6 | 5000 | 600×430×900 300×500×500 | 145 135 | 分體 |
| SLQ – 82 – 6000 | 36 | 380 | 95 | 6 | 6000 | 600×430×900 300×500×500 | 150 140 | 分體 |
| SLQ – 82 – 8000 | 48 | 380 | 126 | 6 | 8000 | 600×450×950 350×550×550 | 180 | 分體 |
| SLQ – 82 - 10000 | 60 | 380 | 158 | 6 | 10000 | 800×600×1100 380×550×600 | 200 | 分體 |
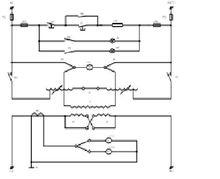
工作原理
SLQ-82系列升流器-FU1,2 主迴路熔斷器 -FU3,4 控制迴路烙斷器 -SP -ST 按鈕
-KM –交流接觸器 -HG -HR指示燈 -T1 –調壓器
-T2 –低壓大電流發生器 -TA -電流互感器 -S2 電流控制開關
-S1 電壓換擋開關 -PA1,-PA2 電流表
註:次級輸出6V以上時,根據用戶需要定購該升流器是的乾式大電流發生器,配裝自耦調壓器輸出電壓(即發生器的輸入電壓),取得所需的不同大電流。
1、本電路為380V電源供電電路,電源為220V時,T1接線應按原廠規定接線。
2、1000A以下無電壓表及S1開關電路。
3、輸出外接銅導線按6A/mm2選擇,其長度應不大於3米。
維護及注意事項
1、使用維護注意事項開箱驗收時,應檢查主迴路接線端子是否鬆動,調壓器電刷是否接觸良好。
2、長期不用時,使用前套用500V兆歐表檢查主迴路對地絕緣電阻,其阻值應不小於0.5兆歐。
3、輸入電壓符合銘牌上所的電壓值(-220V,-380V),其值差應在±10%,頻率為50HZ。
4、電流檔開關不準帶負荷操作。
5、操作時,應均勻緩慢旋轉手輪,以免損壞調壓器。
6、滿負荷時工作時間不得超過5分鐘,繼續工作時間應小於2.5分鐘,但工作周期應大於10分鐘。
7、升流器外殼有接地端子,使用時應良好接地。
