邏輯鏈路控制
數據要通過網路進行傳輸,要從高層一層一層的向下傳送,如果一個主機要傳送數據到別的主機,先把數據包裝到一個特殊協定報頭中(一般分為mac頭、llc頭、ip頭、tcp頭),這個過程叫封裝,右邊是一個數據鏈路解封的工作示意圖:
IEEE於1980年2月成立了區域網路標準委員會(簡稱IEEE802委員會),專門從事區域網路標準化工作,並制定了IEEE802標準。802標準所描述的區域網路參考模型只對應OSI參考模型的數據鏈路層與物理層,它將數據鏈路層劃分為邏輯鏈路層LLC子層和介質訪問控制MAC子層。
IEEE802委員會為區域網路制訂了一系列標準,統稱為802標準。其中 IEEE 802.2 LAN 標準定義了邏輯鏈路控制LLC子層的功能與服務,並且是 IEEE 802.3,IEEE 802.4和 IEEE 802.5等標準的基標準。
LLC負責識別網路層協定,然後對它們進行封裝。LLC報頭告訴數據鏈路層一旦幀被接收到時,應當對數據包做何處理。它的工作原理是這樣的:主機接收到幀並查看其LLC報頭,以找到數據包的目的地,比如說,在網路層的IP協定。LLC子層也可以提供流量控制並控制比特流的排序。
IEEE 802.2 LLC 套用於 IEEE802.3 (乙太網)和 IEEE802.5(令牌環) LAN,以實現如下功能:
1.管理數據鏈路通信
2.連結定址
3.定義服務接入點 Service Access Points (SAP)
4.排序
LLC 為上層提供了處理任何類型 MAC 層的方法,例如,乙太網 IEEE 802.3 CSMA/CD 或者令牌環 IEEE 802.5 令牌傳遞(Token Passing)方式。
LLC 是在高級數據鏈路控制(HDLC : High-Level Data-Link Control)的基礎上發展起來的,並使用了 HDLC 規範的子集。LLC 定義了三種數據通信操作類型:
類型1:無連線。該方式不保證傳送的信息一定可以收到。
類型2:面向連線。該方式提供了四種服務:連線的建立、確認和數據到達回響、差錯恢復(通過請求重發接收到的錯誤數據實現)以及滑動視窗(係數:128)。滑動視窗用來提高數據傳輸速率。
類型3:無連線應答回響服務。
類型4:高速傳送服務。
不確認的無連線服務不需要事先建立連線,就可以傳輸數據幀。端-端流量控制和差錯控制由高層協定提供。這種服務不需確認,也比較簡單。通信方式可為點-點通信、廣播通信和組通信,這是一種數據報服務。
類型1的 LLC 無連線服務中規定了一種靜態幀格式,並允許在其上運行網路協定。使用傳輸層協定的網路協定通常會使用服務類型1方式。
類型2的 LLC 面向連線服務支持可靠數據傳輸,運用於不需要調用網路層和傳輸層協定的區域網路環境 。
有限責任公司
美國的有限責任公司 (Limited- Liability Company,簡稱LLC) 是一種新的商業形式。它結合了股份公司和合夥公司的優點,成為現今美國較為流行的公司組成形式。1990年時,只有懷俄明州和佛羅里達可以組建這種公司,現在,美國的50個州以及哥倫比亞轄區都制定了LLC法律。
LLC法律實體對其成員提供完全的個人責任保護,無論是民事侵權行為或是契約問題,都由參與者共同解決問題,這種形式稱作成員管理人。這種成員可以是個人或是法人,如,一個股份公司。LLC公司可以在其它州或國家經營業務。LLC與許多其它國家承認的投資公司形式相似。
註冊LLC的優勢
免收公司和個人所得稅
無國稅局(IRS)信息共享協定:(內華達州是美國唯一沒有與國稅局簽署"信息共享協定"的轄區)
免收特許稅
資產保護
個人有限責任
靈活,有用的州立協調機構
良好的商業環境(低廉的初始年費)
根據雇員人數徵收商業稅(沒有雇員:只需一次繳付25美元)
其它益處
可以繞過美國聯邦所得稅為成員提供完全責任保護
內華達州LLC公司最少成員為一人。經理人或成員不需要定居美國或是美國公民
成員數量不受限制
申報最少,保密性高(只要在檔中註明經理人姓名即可,其它成員可以匿名)
成員和經理人可以是自然人或是法人,內華達州LLC公司永久有效
管理法案LLC公司受州立法令管理,各個州的法令不盡相同。鑒於各州的LLC法案各不相同,1991年國家委員會著手起草《統一有限責任公司法案》(ULLCA),經過廣泛調查研究後,1994年開始採用該法案。
公司名稱
命名要求每個 LLC公司的名稱中必須包含以下字眼"有限責任公司" (Limited- Liability Company);"有限公司" (Limited Company)或"有限"(Limited);或者使用縮寫"Ltd, "L.L.C.", "LLC"。
存檔要求
年報需要進行年報,時間是在每個成立年當月月末以前
股東
股東至少要一人,股東的資料將不出現在公共檔案中。
董事
董事至少要一人。此外對於董事的國籍沒有限制。總經理、副總經理、及財務的辦公室可以歸屬於單一的董事。董事得詳細資訊將不會出現於公共檔案中。
年度申報
每年必須提報公司管理人員的姓名和地址。
美國的三種公司組織形態
美國的C型公司、S型公司、以及有限責任公司LLC,這三種組織形態,因其在優缺點上各不相同,使得在美國建立公司時,需著重考慮。
C型股份有限公司
C型股份有限公司(C-CORPORATION)是股份有限公司的標準型態。C型公司的主要好處是,股東不必對公司的債務承擔個人或家庭責任。例如,如果C型公司被起訴賠償或被迫宣告破產,而公司財產又不足以清償時。其損失以公司的實有財產為限。債權人不得向公司的股東、董事或高級主管要求負擔不足的部分。
建立傳統的C型公司的最大不利之處在於雙重課稅。“C型公司”在申報公司稅時支付公司所得稅(第一種稅) 。然後,當C型公司分發股息給股東,股東在申報個人所得稅時又得再付股息產生的所得稅(第二種稅) 。
C型公司,一般可以通過給雇員發放薪水和提供附加福利來變相的發放股利。這些薪水和附加福利當作公司營運費用來支付,是不需要繳公司稅的,因此常常就沒有剩下多少是需要課收收公司稅。但是,從雇員的角度來說,卻需要繳納自雇所得稅,並且需併入雇員的個人所稅。如果公司營運有盈餘的情況下,盈餘經常被保留下來作為將來公司發展的經費。雖然這數額要被課徵公司稅,許多公司仍未分發紅利,所以當然就沒有被課稅兩次的事發生了。
S型股份有限公司
經所有股東同意,S型公司可以在固定時間範圍申請(成立公司後的75天內或在申請有效年度3月15日之前要提出申請),從C型公司型態轉換成S型公司,轉換成S型公司的好處是,S型公司享受於聯邦所得稅方面與個體企業一樣的待遇。它允許收益在納稅之前“穿過”企業,直接到企業的所有者手中。而且在規模上沒有任何限制。如果S型公司虧損,所有者們還可,以其虧扣抵扣個人所得。
成立S型公司的資格條件:
S型公司的股東不多於100人。S型公司股東不能是非居民外籍人士或其他企業,必須是個人或某些類型的單位。S型公司只能分配一種股票,因此不能發放優先股票或職員優先認股權。S型公司必須在第年12月31日做年度稅務總結。
有限責任公司LLC
S型公司在避免雙重納稅方面是一個不錯的選擇,但也伴隨有很多的限制而很難在有些條件下使用。最重要的限制就是所有的股東必須是人。這意味著公司不能被另一家公司所擁有。於是有限責任公司LLC從20世紀70年代開始流行。1977年,懷俄明州借鑑歐洲有限責任公司法的基礎上,頒布了《有限責任公司法》,緊隨弗羅里達州也頒布相關法律。後來因為有限責任公司在能否享受合夥型企業的稅收待遇不明確的情況下,相關州的立法陷入停頓。1988年美國國稅局internal revenue service對有限責任公司免稅的條件作了十分寬鬆的解釋,使一般有限責任公司事實上都能享有免稅待遇。這一裁決產生了巨大的反響,成了各州迅速進行有限責任公司立法的強大的推動力量。
LLC公司沒有S型公司的股東人數,國別的限制,更是突破了S型公司股東必須是人的限制,其具有明顯的物色。
LLC是一種混合式的企業結構,其合理設計使LLC公司兼具有限責任的特色,以及稅務上的有效性和經營上的靈活性。就像一般公司的股東一樣,LLC的成員都是受保護的,不必為企業債務和聲明負個人責任。這意味著如果公司無法支付債權人到期債務,譬如應付供應商,貸款人,或房東等的債務,債權人在法律上不能要求LLC公司成員用其房子、汽車,或其它個人財產以清償或抵押。在稅方面,又像S型公司或合資公司一樣,LLC公司也是“轉嫁實體”,LLC公司營業收益將直接轉嫁到LLC公司的成員,不用繳納公司所得稅。對於許多小型企業來說,選擇成立LLC公司,便是因為LLC相對的簡單和有彈性。
操作方式
LLC提供了兩種無連線和一種面向連線的三種操作方式:
方式一
方式一:無回復的非連線導向方式,它允許傳送幀時:
LLC電路圖給單一的目的地址(點到點協定或單點傳輸);
給相同網路中的多個目的地址(多點傳輸);
給網路中的所有地址(廣播傳輸)。
多點和廣播傳輸在同一信息需要傳送到整個網路的情況下可以減少網路流量。單點傳輸不能保證接收端收到幀的次序和傳送時的次序相同。傳送端甚至無法確定接收端是否收到了幀。方式二
方式二:面向連線的操作方式。給每個幀進行編號,接收端就能保證它們按傳送的次序接收,並且沒有幀丟失。利用滑動視窗流控制協定可以讓快的傳送端也能流到慢的接收端。
方式三
方式三:有回覆的無連線方式。它僅限於點到點通信。
頭控制位元組
LLC的頭部包含:
DSAP(Destination Service Access Point,目標服務接入點)位元組,8bits
SSAP(Source Service Access Point,來源服務接入點)位元組,8bits
Control(控制)欄位,8或16bits
幀格式
為了便於區分,有三種LLC PDU控制欄位,分別叫做U,I,S幀。
U(Unnumbered)幀,8位的控制欄位,特別用於無連線的套用
I(Information)幀,16位的控制和幀編號欄位,用於面向連線的套用
S(Supervisory)幀,16位的控制欄位,用於在LLC層中進行管理監督。
在這三種格式中,只有U幀在廣泛使用。用第一個位元組的最後兩位來區分這三種PDU幀格式。
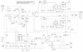
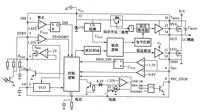
LLC電路
含有電感、電容和電阻元件的單口網路,在某些工作頻率上,出現連線埠電壓和電流波形相位相同的情況時,稱電路發生諧振。能發生諧振的電路,稱為諧振電路。
優點: LLC變換器原邊MOSFET ZVS 開通,輸出二極體ZCS 關斷,沒有反向恢復問題,開關損耗小。適合套用於高頻化,高功率密度設計。缺點: LLC變換器僅在諧振點附近效率較高,不適合套用於寬輸入電壓範圍,往往套用於前級帶PFC 的場合。正常工作在諧振點附近,僅當輸入關斷時工作在寬輸入,以獲得較長的保持時間。

