簡介
電壓頻率轉換器也稱為電壓控制振盪電路(VCO),簡稱壓控振盪電路。電壓—頻率轉換實際上是一種模擬量和數字量之間的轉換技術。當模擬信號(電壓或電流)轉換為數位訊號時,轉換器的輸出是一串頻率正比於模擬信號幅值的矩形波,顯然數據是串列的。這與目前通用的模數轉換器並行輸出不同,然而其解析度卻可以很高。串列輸出的模數轉換在數字控制系統中很有用,它可以把模擬量誤差信號變成與之成正比的脈衝信號,以驅動步進式伺服機構用來精密控制。 VFC 電壓-頻率轉換器(vfc)是青島電晶體研究所生產的電路。
分類
VFC 有兩種常用類型:(a)多諧振盪器式VFC ;(b)電荷平衡式VFC。多諧振盪器式VFC簡單、便宜、功耗低而且具有單位MS輸出(與某些傳輸介質連線非常方便);電荷平衡式VFC的精度高於多諧振盪是VFC,而且能對負輸入信號積分。
頻率-電壓關係
電壓—頻率轉換器輸出信號的頻率正比於(或受控於)外加電壓。由此可得出結論:
(1)若外加直流電壓,則電壓—頻率轉換器是頻率調節十分方便的信號源;
(2)若外加正弦波電壓,則電壓—頻率轉換器就是調頻振盪器;
(3)若外加鋸齒波電壓,則電壓—頻率轉換器就成為掃頻振盪器。所以,電壓—頻率轉換器廣泛地套用於調頻器、掃頻器、鎖相環,以及廉價而高精度的模數轉換器和數模轉換器等電路中。
主要產品
目前,國內外已生產出多種單片式和模組式集成電壓—頻率轉換器,其型號有ADVFC32、AD650、AD458、AD460等等。它們具有外接元件少、轉換精度高、溫度穩定性好以及工作頻率高(最高可達500kHZ)等優點。因此,使用這些集成組件如同使用其它專用模擬積體電路一樣,可令整個系統更具體積小、價格低廉、性能優良以及維修方便等優越性。
電壓-頻率轉換器的套用
電壓-頻率轉換(頻率-電壓轉換)方法廣泛地套用於鎖相技術,模數轉換,自動穩零技術,多路數據傳輸等方面。
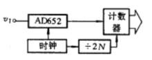
圖1 模數轉換器構成1.模數轉換
AD652加上外部時鐘和計數器可以作為模數轉換器,其解析度取決於時鐘頻率和閘門時間。模數轉換器構成如右圖1所示,外部時鐘經2N分頻獲得閘門時間,計數輸出二進制數據送入微機暫存。為了在不太長的時間內得到高解析度的轉換數據,時鐘頻率必須提高,例如為得到16解析度,時鐘頻率用4MHz,閘門時間是32.77ms,線性誤差達0.02%。
2.自動調零
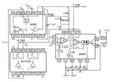
圖2電壓—頻率轉換器AD650的動態範圍很寬,有6個數量級,例如若其輸入滿度電壓為10V,則其最小的可精確轉換的電壓應為10V。在這種工作條件下,轉換器的輸入失調電壓就顯得極為重要。如果該失調電壓固定不變,其轉換結果會偏移幾個赫茲,如果失調電壓變化,則就相當於有一小的輸入而引起輸出頻率變化,這樣動態範圍就會縮小。利用圖2所示電路可以實現失調電壓的自動調節。AD582是一片採樣保持放大器。通過模擬開關AD7512DI,使AD650輸入端輪流接通輸入信號v1或地,而A(積分器)的輸出則經過AD582來調節(AD650第13腳)。AD582的保持電容為0.1μF,這樣AD650的失調可以長時間保持不變。上述自動調零電路實際上是一种放大器伺服環路,在測放大器是電壓—頻率轉換器中的運算放大器A,它受作為控制放大器的AD582控制,其輸出為零。電阻(200kΩ)和電容(1nF)並聯,作為伺服環的單零點補償,使環路工作穩定。v是電路的控制輸入,在該信號存在期間,電路校零。

