雙管正激磁集成變換器摘要
雙管正激變換器由於開關管電壓應力低、可靠性高, 是目前工業界套用最廣泛的電路拓撲之一。 但雙管正激變換器的高頻變壓器磁芯單向磁化、利用率低, 增大了變壓器體積; 同時受變壓器磁芯磁復位的限制, 導通占空比小於015, 限制了雙管正激變換器在輸出高電壓場合的套用。為了克服雙管正激變換器的上述缺點, 同時保留其可靠性高的優點, 文~ 9 ]對雙管正激變換器單元進行了組合研究。為了提高可靠性和減小變壓器體積, 文10 ]套用雙管正激磁集成變換器研製了額定輸出48 v /50 a 通訊電源。為了抑制變壓器磁芯偏磁問題, 文0 ]採用了峰值電流控制模式。本文研究了雙管正激磁集成變換器由於參數不對稱導致的高頻變壓器磁芯偏磁問題, 為能否採用平均電流控制模式或電壓控制模式提供了理論依據。同時, 為了減小開關管電流應力, 分析了雙管正激磁集成變換器中高頻變壓器原邊環流產生的機理, 並提出了一種減小環流的方法。
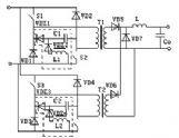
雙管正激磁集成變換器工作原理
兩組雙管正激變換器的控制脈衝移相180°, 在輸入端交錯並聯, 分別用一個變壓器的兩個原邊, 對變壓器磁芯進行正、反雙向激磁, 共用變壓器副邊經全橋整流後輸出。變壓器兩原邊匝數相同(n p1=n p2= n p ) , 原副邊匝比n p: n s= n。為便於分析, 特作如下假設: 所有開關管、二極體均為理想器件, 所有開關管的導通占空比相同; 輸出濾波電感電流連續, 變換器已進入穩態工作。
雙管正激磁集成變換器產生機理
開關管q 1~ q 4 關斷期間, 濾波電感電流經d5~d8續流, 變壓器原、副邊被短路, 開關管漏源極間電壓均為輸入電壓的一半。q 1,q 2導通時, 變壓器原邊2帶“·”端感應電勢為正, 大小近似為輸入電壓。此時, 原邊2的漏感l l 2,q 3和q 4的結電容以及d3和d4的結電容在原邊2的感應電勢和輸入電源的共同作用下發生諧振, 諧振電流(環流) il 2對q 3和q 4結電容充電, 同時對d3和d4的結電容放電。 當q 3和q 4的結電容電壓上升到輸入電壓時,d3和d4保持正偏導通, 環流il 2流經d3→輸入電源→d4→l l 2→n p2迴路, 在d3和d4的導通管壓降以及q 1和q 2的導通壓降作用下線性下降。
雙管正激磁集成變換器增益
雙管正激磁集成變換器輸入輸出電壓增益是雙管正激變換器的2倍, 更適用於輸出高壓場合。在參數對稱情況下, 雙管正激磁集成變換器的高頻變壓器磁芯雙向對稱磁化, 磁芯利用率高; 在參數不對稱的情況下, 高頻變壓器磁芯雖然會出現單向磁化現象, 但不會出現單向磁飽和。結果表明, 磁集成變換器完全可以採用平均電流控制模式或電壓控制模式。本文還分析了高頻變壓器原邊環流產生的機理, 提出了一種原邊續流管串聯一小電感的方法, 使環流減少一半, 從而有效減小了開關管電流應力。

