概述
隔離轉換器隔離轉換器能把現場過來的直流電流信號或直流電壓信號經隔離變換成用戶所需的直流電流信號或直流電壓信號,且電源、輸入、輸出三者相互隔離。
原理及特點
模擬量隔離轉換器
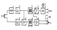
模擬量隔離轉換器原理框圖由於現場DAS系統實際採用德國西門子公司AS235電站專用控制系統,因此我們選用大連達西公司推薦的德國AHMS/TV271模擬量隔離轉換器,其原理框圖如圖1所示。 其主要性能及特點: 1-通訊電阻;2-阻幅器;3-電源轉換器;4-交流轉換器; 5-綠燈(供電電源);6-整流器;7-限幅器;8-輸入放大器; 9-信號轉換器;10-輸出放大器;HK-通訊插孔;E-輸入信號; A-輸出信號;PWR-供電電流。
(1)可實現輸入與輸出之間的信號隔離、輸入與供電電源之間的隔離、輸出與供電電源之間的隔離,最大程度地防止強電信號的串入。
(2)精度高,負載能力大,隔離能力強,最大可隔離交流電壓1500V。
(3)在隔離器前面板上通過電源指示燈、模件故障報警燈及測量通道實時反映是否串入強電信號。
(4)可向兩線制變送器供電(24VDC),具有一定的抗RFI/EMI(無線射頻/電磁干擾)能力。
(5)信號隔離形式多樣,我們主要選用輸入4~20mA直流信號、輸出4~20mA及0~10V直流信號。
同時根據現場實際,又選擇了部分非供電方式模擬量隔離轉換器,其工作原理參照供電方式隔離轉換器。
開關量隔離轉換器
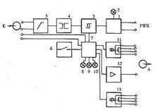
開關量隔離轉換器原理框圖開關量隔離轉換器選用AHTS920型雙通道隔離轉換器,工作原理如圖2所示。1-穩壓器;2-綠燈(電源指示);3-電氣隔離;4-比較器;5-限幅單元; 6-切換開關;7-控制邏輯;8-紅燈(故障燈);9-黃燈(輸入指示); 10-黃燈(輸出指示);11-繼電氣(輸出);12-輸出信號(電氣信號); 13-警繼電器(故障信號);E-輸入信號;A-輸出信號;PWR-供電電源。
其主要性能及特點
(1)可實現輸入與輸出之間的信號隔離、輸入與供電電源之間的隔離、輸出與供電電源之間的隔離,最大程度防止強電信號的串入。
(2)精度高,負載能力大,隔離能力強,最大可隔離交流電壓1500V。
(3)採用繼電器輸出,觸點電壓ACmax250V/4 A,DCmax200V/90W。
(4)在隔離器前面板上通過電源指示燈、信號故障報警燈及輸入/輸出信號狀態燈實時反映是否串入強電信號。
常見故障及排除
1、數據通信失敗
檢查接口連線是否正確、檢查供電電壓及極性是否正確、檢查設備的接口類型與接口轉換器的是否存在正確的轉換模式上。
2、數據丟失或錯誤
檢查數據通信設備兩端數據速率、格式是否一致。

