簡介
長效連續捕鼠器的分類主要包括,電子滅鼠器 和 捕鼠籠。
電子滅鼠器主要是利用高壓低流電擊老鼠致死,優點是作用範圍廣闊,可以持續使用,缺點是電線容易傷人。
捕鼠籠:市面上有一些捕鼠籠,也可以長效連續捕鼠,中途無需管理,自動捕鼠,自動復位,它借鑑,利用老鼠的自身重量,把到誘餌倉試圖取食的老鼠一步一步的導入陷阱,老鼠進入預定位置機關打開,同時自動截斷老鼠退路,迫使老鼠在尋求出路時繼續向前進入儲鼠倉。
這時,入口已經自動復位,陷阱自動開啟準備迎接下一隻老鼠的到來,如此循環往復……
誘餌倉(捕鼠器上中部位置)放置的誘餌,一般使用:奶糖幾顆(要掰開),火腿腸若干段,葵瓜子若干,燒排骨,月餅等。
製作方法
電子滅鼠器製作方法一
電子滅鼠器:利用紅外探測組件探測老鼠活動的電子滅鼠器,它在平時處於監控狀態,一旦有老鼠進入其有效滅鼠區域內時,它會立即產生直流高壓將老鼠擊斃;同時,它還發出警示信號,提醒使用者及時清除死鼠。
電子滅鼠器由紅外探測組件、電子開關、高頻振盪電路、高壓發生電路、聲音告警電路及電源部分組成,
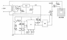
電子滅鼠器製作方法一電路工作原理:見圖接通電源後,在有效滅鼠區域內無老鼠時,IC1的輸出端(CP)輸出高電平,電子開關管VT1截止,高頻振盪器、聲音告警電路和高壓發生器均不工作。當有老鼠進入有效滅鼠區域時,IC1發出的紅外光被老鼠反射後,又被IC1接收並處理,使IC 1的輸出端變為低電平,電子開關管VT1飽和導通,高頻振盪器振盪工作,從IC2的3腳輸出高頻脈衝信號,該號經VT4放大、T2升壓後,產生約15kV脈衝高壓(該電壓經VD6整流後得到約20kV的直流高壓)將老鼠擊斃。VTl導通的同時觸發聲音告警電路,驅動揚聲器B發出響亮的告警屍。
IC1為主動式紅外探測組件,內含編碼、調製、驅動、紅外發射電路及紅外接收、解碼、識別、解碼、輸出等單元電路。
高壓發生電路由場效應三極體VT4、升壓變壓器TZ、二極體VD5與VD6等組成。
元器件選擇:
IC 1選用LH一4型紅外探測組件;IC2選用NE555、pA555、SI555等時基積體電路。
VD1一VD4選用I N4007型矽整流二極體;VD5選用耐壓值大於400V的矽阻尼二極體。
VTI選用9012或3CG12型矽PNP中功率三極體,要求電流放大係數月>100;VT2選用9013或3DG12、3DK4型矽NPN中功率三極體,要求電流放大係數召>100;VT3選用8550型矽PNP型三極體,要求電流放大係數口>80; VT4選用5A, 400V的單柵N溝道場效應管。R1-R8均選用RTX一1/4W型碳膜電阻器。
C1和C2均選用CDl 1一16V型電解電容器;C3和C4選用CT4D型獨石電容器;C5選用耐壓值大於200V的高頻瓷介電容器;C6選用耐壓值大於25kV的高壓瓷介電容器。
T1選用220V/9V、5W優質電源變壓器,要求長時間運行不過熱;T2可使用36cm14in)黑白電視機的一體化行輸出變壓器(VD6是12內部的高壓整流矽堆)。
製作與調試:
除高壓輸出電極外所有電子元器件安裝在一塊自製的印製電路板上,並將其裝人大小合適的塑膠盒或木盒內,在盒側面開出紅外探測孔,為B開釋音孔。安裝好後,應放置在老經常出沒的地方,避開易燃易爆物品。LH-4紅外探測組件的收發端應對準空闊的作用區域,高壓裸線距地面5-7cm為宜。調整紅外探測組件的靈敏度時,應斷開IC2的4腳與VT1集電極之間的連線,調節LH-4後蓋調節孔內的可變電阻器,使其檢測距離在0.1-5m之間為宜,調整時可根據聲音告警電路工作與否來判斷,然後恢復連線即可。
注意事項:
清除死鼠時,應首先關斷電源,並用帶絕緣手柄的金屬桿將高壓裸線對地短路放電,以免遭受電擊。
電子滅鼠器製作方法二
電子滅鼠器:採用紅外光反射控制電路,能在老鼠進入其有效探測範圍時自動接通高壓電路的工作電源,產生高壓將老鼠擊斃。
電子滅鼠器電路由電源電路、紅外控制電路和高壓電路組成,
電子滅鼠器製作方法二電路工作原理:見圖電路中,電源電路由電源變壓器T、整流橋堆UR、濾波電容器C4、C5和 三端穩壓積體電路IC2組成;紅外控制電路由紅外發光二極體vLI、紅外光敏二 極管VLS、電晶體V、電阻器R1一R6、電容器C1一C3、積體電路IC1、發光二 極管VL2和固態繼電器KN組成;高壓電壓由固態繼電器KN、電阻器R7、電容 器C6、C7、二極體VD1、V D2和高壓電極組成。交流220V電壓經T降壓、UR 整流、C5濾波及IC2穩壓後,為紅外控制電路提供+6V工作電壓。 IC1的5腳輸出的振盪信號經V放大後,驅動VL1發出調製紅外光。平時 (在無老鼠進入紅外探測區域時),V LS接收不到VLl發射的紅外光,IC 1處於自動振盪狀態,其8腳輸出高電平,VLZ不亮,KN和高壓電路不工作。
當有老鼠進人紅外探測範圍時,老鼠身體反射回來的紅外光被VD1接收, 使IC 1的8腳由高電平變為低電平,VL2點亮,KN通電工作,高壓電極上產生 高壓將老鼠擊斃。當清除死鼠(應切斷電源)後,VLS又截止,IC1的3腳失去 輸人信號,8腳變為高電平,V L2熄滅,KN和高壓電路停止工作,電路又恢復到守候狀態。
元器件選擇:
R1一R6選用1/4W金屬膜電阻器或碳膜電阻器;R7選用2W金屬膜電阻 器。 C1一C4均選用獨石電容器;C5選用耐壓值為25V的鋁電解電容器;C6和 C7均選用耐壓值為1000 V的CBB電容器。 VLS選用PH302或BPW82型紅外光敏二極體;VD1和V D2均選用1 N4007 型矽整流二極體。 VLl選用IR333或SE303等型號的紅外發光二極體;VL2選用中5mm的普通 發光二極體。 V選用59013或3 DG9013型矽NPN電晶體。 IC1選用LM567或NE567型積體電路;IC2選用LM7806型三端穩壓集成電 路。 KN選用SP2110或JGX-2F型固態繼電器。
高壓電極可使用較細的裸金屬線或敷銅板製作而成。本電路直接與市相連,一定注意自身和他人人身安全。
捕鼠器製作方法
捕鼠器:一種槓桿迴轉式捕鼠器,由通道式箱體、踏板、蓋板、槓桿、閘門等組成,閘門由槓桿的一臂支撐。老鼠進入捕鼠器後,踩動踏板,槓桿迅速迴轉,兩閘門瞬間關閉,將老鼠捕獲。
捕鼠器製作方法捕鼠器結構:包括有通道式箱體(1)、踏板(15)、蓋板(7)、左槓桿2、左閘門4、右槓桿、右閘門10、擋銷14、壓板17構成,
捕鼠器製作方法其中左右槓桿2和12分別通過中間軸裝在箱體1的側壁上,可繞中間軸轉動,右槓桿12上裝有壓板17,用來壓住左槓桿2不讓起旋轉下降,在右槓桿的端部上第在一帶錐銷14的細繩13,細繩13繞過擋銷16,在其另一側將錐銷插於斜靠箱體1側壁的踏板15的小孔內,蓋板7上裝有兩繩圈6和8,可掛置在閘門4和10上的掛鈎5和9上,左右兩閘門4和10分別由左右槓桿2和12的臂支撐著,在閘門4和10分別裝有兩銷子18和19,槓桿20通過兩銷子18和19裝在兩閘門頂上,槓桿20一端掛置主外罩21,在踏板15上固定一根帶掛鈎22的細繩23引到閘門外.捕鼠器動作過程:當老鼠進入箱體1,踩住踏板15,踏板15下滑,錐銷14從踏板15上的小孔內滑出,由於阻力消失,閘門4和10在自身及蓋板7的重力作用下迅速下滑,槓桿2和12迅速迴轉,從而將老鼠關閉在籠子內

