結構特點
機器插編鋼絲繩套可節約鋼絲繩(每個繩套可節約0.3-1M),機器插編鋼絲繩比手工插編的要緊密均勻,因而使鋼絲繩套更可靠安全,機器插編繩套可大大減輕工人的勞動強度,提高作業效率。鋼絲繩規格越大,數量越多,越能體現其優越性。
產品型號
鋼絲繩插套機由主體、液壓系統、電器系統組成。按插編鋼絲繩的直徑範圍型號分為:YC32型(插繩直徑10mm-32mm)、 YC51型(插繩直徑34mm-51mm)、 YC80型(插繩直徑52mm-80mm)、 YC80-A型(插繩直徑52mm-80mm帶轉繩機)
保養與維修
保養
a、經常保持工作場地和機器的清潔整齊,機器外表面不得有鏽蝕,不得有黃袍。
b、經常保持充足的液壓油,油麵保持在液位計中線位置,保持液壓油的清潔乾淨,防止污染。
c、定期清洗油箱和濾清器,一般油箱一年清洗一次,濾清器半年清洗一次。
d、液壓油嚴重污染後要進行過濾,液壓油變後要更換新液壓油。
e、電動機要根據實際情況,一般一年更換一次潤滑油。
維修
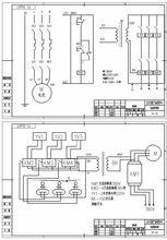
鋼絲繩插套機聯合機組,是一種新產品,經過理論分析後發現故障大多發生在液壓系統和電器控制系統,例如機子不工作;機子噪音大或電機過熱;活塞桿帶油;自動開關按鍵跳回;活塞運動不正常等。為了方便用戶的維修,特列YC機組常見故障一覽表。排除電器故障時,請參看電器接線圖和電器原理圖。
常見故障
鋼絲繩插套機電器圖YC系列插套機組常見故障一覽表
| 故障現象 | 故障原因 | 排除方法 | ||||
| 機 子 不工作 | 電磁頭正常 | 電機反轉 | 動力電源倒相 | |||
| 電磁頭無磁性 | 1、零線斷路 | 檢查電源,接通線路 | ||||
| 2、保險絲燒斷 | 查出斷路處,更換保險管 | |||||
| 機子噪音大 或電機過熱 | 1、動力電源接錯 | 檢查電機接線 | ||||
| 2、液壓油髒,吸油濾清器堵塞 | 換液壓油,清洗濾清器 | |||||
| 3、系統壓力過高 | 適當下調壓力至4.5MPa | |||||
| 活塞桿帶油 | 密封圈磨損 | 更換新密封圈 | ||||
| 自動開關按健跳回 | 1、系統壓力偏高,電機負荷過重 | 適當下調壓力至4.5MPa | ||||
| 2、開關整定電流過小 | 調整整定電流 | |||||
| 3、動力電源單相接觸不良 | 檢查動力接線 | |||||
| 液壓 油缸 活塞 運動 不正 常 | 無上行 | 踏下 踏板 時磁 頭有 無磁 性 | 有 | 1、閥芯被卡 | 拆開清洗 | |
| 無下行 | 2、快速閥芯裝反(此時除插針 無上行外,其他缸均正常) | 拆開快速閥,將閥芯安裝正確 | ||||
| 上下行 全無 | 無 | 1、電磁頭插頭接觸不良 | 拆開插頭,檢查修復 | |||
| 2、電磁頭壞 | 更換電磁頭 | |||||
| 無快速 | ||||||
| 3、電控線路不通 | 檢查修復 |

