基本概念
耦合是指兩個或兩個以上的體系或兩種運動形式間通過相互作用而彼此影響以至聯合起來的現象。 解耦就是用數學方法將兩種運動分離開來處理問題,常用解耦方法就是忽略或簡化對所研究問題影響較小的一種運動,只分析主要的運動。
PID控制器(比例-積分-微分控制器)是一個在工業控制套用中常見的反饋迴路部件,由比例單元P、積分單元I和微分單元D組成。PID控制的基礎是比例控制;積分控制可消除穩態誤差,但可能增加超調;微分控制可加快大慣性系統回響速度以及減弱超調趨勢。
解耦PID控制即利用PID控制器完成解耦運算的一種方法。在多變數系統中,為了使各個被控量滿足生產要求,往往需要設定若干個控制迴路,而這些控制迴路之間就可能相互影響、相互關連、相互耦合,其中任何一個迴路的控制作用發生變化,將同時會影響其它控制迴路中被控制量也發生變化。它的各個被控制量之間也互有影響,在對某一輸出量進行控制時,必然使所有輸出量都產生波動,其結果是使控制過程延長,震盪加劇,影響系統的穩定性。所以在設計系統時,必須注意工藝過程中各參數間相關的情況。不然若按各參數相互獨立而分別設定相應的控制迴路的話,輕則系統不能很好工作,影響產品質量,重則甚至發生嚴重生產事故。在工業過程控制中要求系統能夠安全穩定地運行,有較好的調節性能,能以較小的誤差跟蹤設定值的變化,或使誤差為零。因此需要對耦合系統進行解耦。
分類
多變數系統的解耦控制大體分為三類:傳統解耦控制、自適應解耦控制以及智慧型解耦控制。傳統的多變數系統的解耦控制是採用微分幾何的方法利用反饋,將多變數系統化為從外部看完全解耦的線性系統。這種方法要求被控對象必須用精確的數學模型來描述,因此難於實現自適應控制。
以PID控制理論為基礎的控制方法可以對多變數系統進行解耦控制。這種控制有多種類型:數字PID控制方法通過計算機控制系統,可根據採樣時刻的偏差計算控制量。自適應PID控制方法能夠認識環境條件的變化,並自動校正控制動作使系統能夠達到最優或次優的控制效果。模糊控制不要求掌握受控對象的精確數學模型,而根據人工控制規則組織控制決策表,然後由該表決定控制量的大小。單神經元PID控制具有自學習和自適應能力,而且結構簡單易於計算。
原理
在一些實際控制系統中,多自由度、多通道的模型越來越多,在這些模型中,如果兩個自由度或兩個通道之間或多或少地存在禍合,勢必會對系統的穩定性造成一定的影響。實際控制系統的設計中,一般是對單個通道控制系統分別設計,然後在系統具體操作的時候對通道之間的耦合進行必要的修正與補償,以抑制禍合對系統的影響,這往往需要有較強的經驗,並且需要做大量的仿真,反覆試驗 。
在模擬控制系統中,控制器最常用的控制規律是PID控制。模擬PID控制系統原理框圖如圖1所示。系統由模擬PID控制器和被控對象組成。
解耦PID控制圖1
通過PID 控制,可實現多變數控制,如圖2為一個二變數PID 控制系統框圖,該系統由兩個PID 控制器構成。
解耦PID控制圖2
基於RBF神經網路的多變數系統PID解耦控制
PID控制器結構簡單、工作穩定、調整方便,在過程控制領域己得到了廣泛套用。但是,參數的整定及線上自適應調整都是常規PID控制器難以解決的問題。神經網路不依賴於被控對象精確的數學模型,具有良好的自學習、自適應能力。將PID控制與神經網路理論相結合,可以在一定程度上解決傳統PID控制器不易線上實時調整參數、難以對一些複雜過程和參數慢時變系統進行有效控制的不足。
徑向基函式(Radial Basis Function, RBF)神經網路作為一種前饋網路,能夠以任意精度逼近解析非線性關係,具有容錯性能好、收斂速度快、結構參數可實現分離學習等特點,成為了處理MIMO系統中複雜非線性、不確定性和藕合性問題的有力工具。
根據經過改進的RBF神經網路算法設定的控制規律,線上辨識系統的時變非線性模型,自動調整PID控制器參數,從而得到相應各變數的控制量以實現對系統的解藕控制。採用基於RBF網路的PID控制不僅超調量小、回響速度快、控制精度高,而且具有很強的魯棒性和自適應能力,使得解藕後的多變數系統具備良好的動、靜態特性。最後將用實例驗證該設計的合理性和有效性。
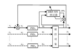
RBF神經網路具有任意非線性表示能力,可以通過對系統性能的學習來實現具有最佳組合的PID控制。利用基於RBF神經網路辨識的PID控制,可以實現對多變數系統的解耦控制,控制器由兩部分組成:經典的PID控制器和RBF神經網路辨識器。控制系統結構如圖3所示 。
解耦PID控制圖3

