定義特點
1.1 接線
自耦變壓器的高壓邊投入電網,低壓邊接至電動機,有幾個不同電壓比的分接頭供選擇。
1.2 特點
設自耦變壓器的變比為K,原邊電壓為U1,副邊電壓U2=U1/K,副邊電流I2(即通過電動機定子繞組的線電流)也按正比減小。又因為變壓器原副邊的電流關係I1=I2/K,可見原邊的電流(即電源供給電動機的啟動電流)比直接流過電動機定子繞組的要小,即此時電源供給電動機的啟動電流為直接啟動時1/K2 倍。由於電壓降低為1/K 倍,所以電動機的轉矩也降為1/K2 倍。 自耦變壓器副邊有2~3 組抽頭,如二次電壓分別為原邊電壓的80%、60%、40%。
1.3 優點
可以按允許的啟動電流和所需的啟動轉矩來選擇自耦變壓器的不同抽頭實現降壓啟動,而且不論電動機的定子繞組採用Y 或Δ接法都可以使用。
1.4 缺點
設備體積大,投資較貴。
自動控制
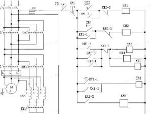
電動機自耦降壓起動(自動控制)電路原理圖如圖是交流電動機自耦降壓啟動自動切換控制電路,自動切換靠時間繼電器完成,用時間繼電器切換能可靠地完成由啟動到運行的轉換過程,不會造成啟動時間的長短不一的情況,也不會因啟動時間長造成燒毀自耦變壓器事故。
2.1 控制過程
1、合上空氣開關QF接通三相電源。
2、按啟動按鈕SB2交流接觸器KM1線圈通電吸合併自鎖,其主觸頭閉合,將自耦變壓器線圈接成星形,與此同時由於KM1輔助常開觸點閉合,使得接觸器KM2線圈通電吸合,KM2的主觸頭閉合由自耦變壓器的低壓低壓抽頭(例如65%)將三相電壓的65%接入電動。
3、KM1輔助常開觸點閉合,使時間繼電器KT線圈通電,並按已整定好的時間開始計時,當時間到達後,KT的延時常開觸點閉合,使中間繼電器KA線圈通電吸合併自鎖。
4、由於KA線圈通電,其常閉觸點斷開使KM1線圈斷電,KM1常開觸點全部釋放,主觸頭斷開,使自耦變壓器線圈封星端打開;同時KM2線圈斷電,其主觸頭斷開,切斷自耦變壓器電源。KA的常閉觸點閉合,通過KM1已經復位的常閉觸點,使KM3線圈得電吸合,KM3主觸頭接通電動機在全壓下運行。
5、KM1的常開觸點斷開也使時間繼電器KT線圈斷電,其延時閉合觸點釋放,也保證了在電動機啟動任務完成後,使時間繼電器KT可處於斷電狀態。
6、欲停車時,可按SB1則控制迴路全部斷電,電動機切除電源而停轉。
7、電動機的過載保護由熱繼電器FR完成。
電動機自耦降壓起動(自動控制)接線示意圖2.2 安裝與調試
1、電動機自耦降壓電路,適用於任何接法的三相鼠籠式異步電動機。
2、自耦變壓器的功率應予電動機的功率一致,如果小於電動機的功率,自耦變壓器會因起動電流大發熱損壞絕緣燒毀繞組。
3、對照原理圖核對接線,要逐相的檢查核對線號。防止接錯線和漏接線。
4、由於啟動電流很大,應認真檢查主迴路端子接線的壓接是否牢固,無虛接現象。
5、空載試驗;拆下熱繼電器FR與電動機端子的聯接線,接通電源,按下SB2起動KM1與KM2和動作吸合,KM3與KA不動作。時間繼電器的整定時間到,KM1和KM2釋放,KA和KM3動作吸合切換正常,反覆試驗幾次檢查線路的可靠性。
6、帶電動機試驗;經空載試驗無誤後,恢復與電動機的接線。再帶電動機試驗中應注意啟動與運行的接換過程,注意電動機的聲音及電流的變化,電動機起動是否困難有無異常情況,如有異常情況應立即停車處理。
7、再次啟動;自耦降壓起動電路不能頻繁操作,如果啟動不成功的話,第二次起動應間隔4分鐘以上,入在60秒連續兩次起動後,應停電4小時再次啟動運行,這是為了防止自耦變壓器繞組內啟動電流太大而發熱損壞自耦變壓器的絕緣。
2.3 常見故障
1、帶負荷起動時,電動機聲音異常,轉速低不能接近額定轉速,接換到運行時有很大的衝擊電流,這是為什麼?
分析現象:電動機聲音異常,轉速低不能接近額定轉速,說明電動機起動困難,懷疑是自耦變壓器的抽頭選擇不合理,電動機繞組電壓低,起動力矩小脫動的負載大所造成的。
處理:將自耦變壓器的抽頭改接在80%位置後,在試車故障排除。
2、電動機由啟動轉換到運行時,仍有很大的衝擊電流,甚至掉閘。
分析現象:這是電動機起動和運行的接換時間太短所造成的,時間太短電動機的起動電流還未下降轉速為接近額定轉速就切換到全壓運行狀態所至。
處理:調整時間繼電器的整定時間,延長起動時間現象排除。

