基本概念
白噪聲(white noise)是指功率譜密度在整個頻域內均勻分布的噪聲。 所有頻率具有相同能量密度的隨機噪聲稱為白噪聲。
白噪聲作為一種理想信號,在數學處理上具有簡單、方便等優點。所以在系統辨識、線性系統分析和信號分析與處理中都有極重要的地位。在實際工作中,所研究某一系統的隨機過程,只要滿足該過程的功率譜密度在比系統頻寬大得多的頻率範圍內近似均勻分布這一條件,就可以把它作為白噪聲來處理,而不會帶來多大誤差。
白噪聲發生器在國外早有商品尚世,但直到近幾年還只有小信號的產品,它們只能供噪聲係數等測量之用。在需要大信號的用途中:如聲學側量中的白噪聲,往往需要幾瓦以上的輸出功率。沒有這種商品,看來是由於製造有困難。因為頻譜密度均勻的噪聲信號,一經放大就難免引起頻譜畸變,從而影響測量的精密度。
白噪聲發射器原理
白噪聲信號發生器電路原理圖如圖1所示:
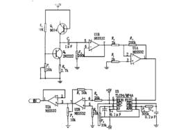
白噪聲發射器圖1
發生器是利用普通的雙極性電晶體9014,它由雙極性電晶體2N2222提供恆流源偏置。為了增加可得到的散粒噪聲,9014的集電極處於開路而基極一發射極則為反向偏置。此時,BJT連線成其發射結處於反向擊穿狀態。
採用這樣的配置,發射極一基極結的反向擊穿電壓可以很容易地用一般的頻譜分析儀觀察,其頻譜頻寬約為300MHz,而功率輸出大約是70dBm。
白噪聲發射器利用該白噪聲發生器,可以產生頻帶在0.4~30kHz範圍內頻寬連續可調的限帶白噪聲信號,在輸出負載不小於200時,信號峰一峰值在範圍內可以連續調節 。
噪聲源
能產生無規噪聲的噪聲源是很多的:如熱噪聲、散粒噪聲和閃爍噪聲等。大部分的無規噪聲具有白譜帶,從低頻起延展到可觀的頻率范圃。由於各種噪聲源的物理特性不同,頻帶的高頻極限就很不一致。
電阻的熱噪聲是良好的白噪聲信號源,它具有均勻的功率譜,信號強度為微伏級,對需要小信號的場合比較適合,如果需要放大就比較麻煩。利用散粒效應產生白噪聲的噪聲二極體,可以作為標準白噪聲源,在幾十千赫到數十兆赫範圍內,具有均勻的頻譜密度,只是由於低頻時受到閃爍噪聲的影響,輸出較大。因此在需要音頒段白噪聲時,可以由高頻噪聲差頻取得。三極以上的電子管也能產生噪聲,其等效噪聲電阻與其跨導成反比,一般具有微伏極輸出,混頻管與變頻管甚至可達6-7微伏。西德SUF型噪聲發生器郎是利用五極管作為噪聲源的,效果媛佳。光電倍增管在2赫到20兆赫的廣闊頻段內有相當均勻的頻譜密度,輸出信號也大,是優良的白噪聲源。半導體二極體和三極體也可作為噪聲源,但性能不夠穩定,因此採用較少。
氣體放電管能在廣朗的頻段內產生較大的噪聲信號。穩壓管與霓虹管所產生的噪聲信號在100赫~10兆赫之間有均勻的頻譜密度,信號強度可達幾十微伏,比一般熱噪聲與散粒噪聲高出20分貝以上。闡流管有更強的噪聲信號,可達1毫伏左右,雖然它的頻譜密度不夠均勻,一般在6~15分貝之間,但在磁場作用之下,可以使不均勻度減少到1.5~6分貝。
閘流管噪聲源
白噪聲發生器方框圖如下:
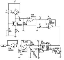
白噪聲發射器圖1
閘流管是一種很強的噪聲源,在利用磁場控制噪聲頻譜後,會使噪聲發生器更加完善。關於閘流管所產生的噪聲頻譜,在低頻直到幾百千赫的範圍內有較均勻的頻譜密度。不同型號的閘流管其噪聲電平是不一樣的。
噪聲源的電路如圖2所示,當R3增加時噪聲信號也相應增加,但頻譜曲線上的起伏也加大,有時甚至會引起弛張震盪,故應仔細選擇。我們選用了較小的數值,取R3為50千歐。C2應選取足夠大的數值,以便高頻和低頻信號都能順利通過。濾波電路中仔細選擇R4和C4,可且改善問流管輸出頻譜,也可以除去不必要的高頻信號以免影響放大系統 。
白噪聲發射器圖2
高斯白噪聲發生器
現代通訊電子設備的抗干擾測試己經成為必須的測試項目,主要的干擾類型為噪聲干擾。在通信信道測試和電子對抗領域裡,噪聲始終是最基本、最常用的干擾源之一。如何產生穩定和精確的噪聲信號己經成為一個重要的研究領域。其中,帶限白噪聲信號時間相關性小,目前套用最廣泛。現有的硬體高斯白噪聲發生器通常分為物理噪聲發生器和數字噪聲發生器兩類,數字噪聲發生器雖然沒有物理噪聲發生器的精度高,但是實現電路較為簡單,易於套用。
高斯白噪聲發生器如圖3所示:
白噪聲發射器圖3
首先,在現場可程式門陣列(Field ProgrammableGate Array, FPGA)平台上以一個統一的時鐘速度(稱之為噪聲發生速度,即f0)生成高速m序列偽隨機碼流,對該序列進行有限衝擊回響(Finite Impulse Response, FIR)數字濾波處理,得到帶限白噪聲數字序列,同時在FPGA中實現直接數字綜合(Direct Digital Synthesizer, DDS)算法,產生正弦數字序列,並與噪聲序列合成;其次,將以上得到的數字序列通過高速數/模轉換器(Digital Analog Converter, DAC)轉換為模擬噪聲信號;再次,通過LC低通濾波器以及放大器轉換為模擬帶限白噪聲和正弦信號,該信號即為基帶白噪聲信號。高斯白噪聲發生方法中涉及偽隨機碼發生算法、數字濾波算法和正弦波發生算法 。

