概述
氣象監測適用於風向、風速、雨量、氣溫、相對濕度、氣壓、太陽輻射、土壤溫度、土壤濕度等多個氣象要素進行全天候現場監測。系統可自動採集氣象監測數據,通過GPRS/CDMA無線網路平台傳送至氣象監測中心伺服器,工作人員足不出戶,即可了解到各氣象監測站的實時氣象監測數據。
系統組成
氣象監測主要由監控中心、通信平台、遠程監控設備、現場計量儀表組成。
(1)、監控中心:
硬體主要由伺服器、客戶端和印表機組成。
軟體主要由作業系統軟體、資料庫軟體和DATA86氣象監測系統軟體構成。
監控中心需具備固定IP位址,氣象自動監測系統軟體採用B/S結構設計,滿足用戶區域網路和廣域網瀏覽需求。
(2)、通信平台:中國移動GPRS/GSM網路(備用通道)、INTERNET。
(3)、遠程監控設備:氣象監測終端DATA-6311、太陽能供電單元。
(4)、現場計量儀表:風向、風速、雨量、氣溫、相對濕度、氣壓、太陽輻射、土壤溫度、土壤濕度等各類感測器,根據實際監測需要配置。

現場設備連線方法
監測現場的數據採集和傳輸可根據具體情況分別採用以兩種方式:
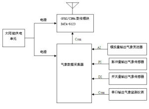
1)數據採集傳輸採用超低功耗的數據採集傳輸一體化設備DATA-6301微功耗測控終端,一套設備同時完成數據採集和GPRS無線傳輸兩個功能。
設備連線方式12)數據採集通過數據採集器集中採集,並將採集到的各種感測器數據通過串口輸出給DATA-6123GPRS/CDMA數據傳輸模組,通過DATA-6123實現GPRS無線傳輸功能。
設備連線方式2系統功能
實時監測功能:配置相應的感測器,系統可實時監測風速、風向、雨量、溫度、濕度、氣壓、太陽輻射、土壤溫度、土壤濕度等氣象參數。
管理功能:具有監測點信息和監測點數據分級管理功能。
採集功能:採集監測點各類氣象儀表實時監測數據。
通信功能:本級監測中心、上級監測中心都可以與被授權管理的監測點通信。
告警功能:氣象參數超過告警上下限時,監測點主動向系統告警。
查詢功能:監測系統軟體可以查詢監測數據、系統操作、人員登錄等多項歷史記錄。
存儲功能:前端設備具備海量存儲功能,信息掉電不丟失;監測中心資料庫可以記錄所有歷史數據。
分析功能:監測數據可以自動生成曲線及報表,便於進行趨勢分析。
擴展功能:系統軟體和前端設備都具備良好的擴展功能,便於系統增容或與其他系統互聯。
自動氣象站
數字高精度自動氣象站(二十要素國家級氣象站)
自動氣象站是按照國際氣象組織(WMO)氣象觀測標準設計、生產的標準氣象站。是目前為止國內觀測要素最全、功能最為強大的自動氣象站。
要素配置
本自動站可觀測的氣象要素有:環境溫度、環境濕度、露點溫度、風速、風向、氣壓、太陽總輻射、降雨量、地溫(包括地表溫度、淺層地溫、深層地溫)、土壤濕度、土壤水勢、土壤熱通量、蒸發、二氧化碳、日照時數、太陽直接輻射、紫外輻射、地球輻射、淨全輻射、環境氣體共二十項數據指標,也可根據用戶科研需要進行靈活配置,同時可還可與GPS定位系統、QSE101天氣報文編碼器、GPRS、GSM通信和Modem等設備連線,具有性能穩定,檢測精度高,無人值守等特點,可滿足專業氣象觀測的業務要求。
適用領域
大中專院校、科研機構或組網於氣象、機場、環境監測、交通運輸、軍事、農林、水文、極地考察等諸多領域。
產品特點
1.氣象觀測支架整體採用烤瓷工藝,具有良好的防腐蝕性,可長期運行於各種惡劣的室外環境,安裝支架高度包括2m、3m、6m、10m,能夠根據不同規範安裝氣象感測器。
2.擁有強大的組網能力,可通過區域網路或無線網進行網路化數據監測,區域網路可通過Modem、光纖網、路由器等進行組配,無線網可根據通訊距離分為短距離無線傳輸、中距離無線傳輸、長距離無線傳輸三種無線傳輸方式,一般情況採用GPRS或GSM兩種傳輸方式,主要適合於異地城市之間數據的收發。
(1) GPRS通訊方式利用中國移動提供高速無線IP或X.25服務進行數據傳輸,適合於大流量的氣象數據傳送,傳輸穩定可靠,組網簡單,方便於對氣象數據採集密度大的用戶使用,通訊費用按流量計費;
自動氣象站3.自動氣象站管理軟體在WINDOWS98以上環境即可運行,實時顯示各路數據,每隔10秒更新一次,小時整點數據自動存儲(存儲時間可以設定),與印表機相連自動列印存儲數據,數據存儲量達一年以上,數據存儲格式為EXCEL標準格式可供其它軟體調用。
4.自動氣象站數據採集器採用高性能微處理器為主控CPU,大容量數據存儲器,可連續存儲數據8000條以上,同時可外接大容量數據採集卡實現海量數據存儲,適合於野外無人狀態下長期監測。工業控制標準化設計,攜帶型防振結構,大螢幕漢字圖形液晶顯示屏,輕觸薄膜按鍵。適合在惡劣工業環境使用。具有停電保護功能,當交流電停電後,由充電電池供電,可維持48小時以上。
氣象監測6.可靠的三防設計,防護級別達到IP65級,完善的防雷擊、抗干擾等保護措施。
7.可以配套多種戶內戶外型顯示屏。
8.工作環境:溫度:-50~80℃,濕度:100%,抗風等級:≤75m/s。
主要技術指標
| 氣象要素 | 型 號 | 測量範圍 | 分 辨 率 | 準 確 度 |
| 大氣溫度 | ATS-3 | -50~+80℃ | 0.1℃ | ±0.1℃ |
| 相對濕度 | ATS-3 | 0~100% | 0.1% | ±2%(≤80%時) ±3%(>80%時) |
| 露 點 | ATS-3 | -40~50℃ | 0.1℃ | ±0.2℃ |
| 風 向 | WS-9X | 0~360° | 3° | ±3° |
| 風 速 | WS-9S | 0~75m/s | 0.1m/s | ±(0.3+0.03V)m/s |
| 氣 壓 | PS-1 | 550~1060hPa | 0.1hPa | ±0.3hPa |
| 降 水 量 | PE | 0-999.9 mm | 0.1mm | ±0.4mm(≤10mm時) ±4%(>10mm時) |
| 蒸 發 | PE1 | 0~100mm | 0.1mm | ±1.5% |
| 總 輻 射 | TRT-2 | 0~2000 W/㎡ | 1 W/㎡ | ≤5% |
| 直接輻射 | DRT-2-2 | 0~2000 W/㎡ | 1 W/㎡ | ≤5% |
| 淨全輻射 | nrt-1 | -2000~2000 W/㎡ | 1 W/㎡ | ≤5% |
| 地球輻射 | LRT-1 | 0~2000 W/㎡ | 1 W/㎡ | ≤5% |
| 紫 外 線 | TRT-ZW-2 | 0~500 W/㎡ | 1 W/㎡ | ≤5% |
| 日 照 | DRT-2A | 0~24h | 0.1h | ±0.1h |
| 土壤溫度 | TSD-3A | -50~+80℃ | 0.1℃ | ±0.1℃ |
| 土壤濕度 | STH-3 | 0~100% | 0.1% | ±2% |
| 土壤水勢 | STH-2 | 0~-1500kPa | 1kpa | ±10kPa |
| 熱 通 量 | SI-1 | -500~500 W/㎡ | 1 W/㎡ | ≤5% |
| 二氧化碳 | CD-D | 0~2000ppm | 1ppm | ±20ppm |
| 環境氣體 | 多種化學氣體 | 0~2000ppm不等 | 0.1/1 ppm | 實際情況 |
| 數據採集器 | TYD-ZS2 | 採集、顯示、記錄、通訊一體 | 測量二十要素 | 大螢幕液晶顯示 |
| 自動氣象站支架 | TYD-ZJ1 | 鋼結構,外觀噴塑防腐,含防雷保護裝置 | 2米、3米、6米、10米 | 根據需要配置 |
| 隨身碟存儲器 | FS-1 | 1GB | 10年以上 | 選配 |
| 太陽能供電裝置 | TDC-15 | 太陽能電池+充電電池+保護器 | 功率:15W | 選配 |
| 無線通訊控制器 | GSM-1/GPRS-1 | 短/中/長距離傳輸 | 免費/收費傳輸 | 選配 |
| GPS衛星定位接收器 | GPS-1 | 經度,緯度,海拔高度 | 0.1米 | 小於5米 選配 |
