簡介
心臟除顫器類型
按是否與R波同步
1、非同步型除顫器。這種除顫器在除顫時與患者自身的R波不同步,可用在心室顫動和撲動(因為這時沒有振幅足夠高、斜率足夠大的R波)。
2、同步型除顫器。這種除顫器在除顫時與患者自身的R波同步。一般是利用電子控制電路,用R波控制電流脈衝的發放,使電擊脈衝剛好落在R波的下降支,這樣使電擊脈衝不會落在易激期,從而避免心室纖顫。可用於除心室顫動和撲動以外的所有快速性心律失常,如室上性及室性心動過速、心房顫動和撲動等。
按電極板放置的位置
1、體內除顫器。這種除顫器是將電極放置在胸內直接接觸心肌進行除顫的。早期除顫主要用於開胸心臟手術時直接心肌電擊,這種體內除顫器結構簡單。現代的體內除顫器是埋藏式的,這與早期體內除顫器不大相同,它除了能夠自動除顫以外,還能自動進行心電的監護、心律失常的判斷、療法的選擇。
2、體外除顫器。這種除顫器是將電極放在胸外,間接接觸心肌除顫。目前臨床使用的除顫器大都屬於這一類型。
工作原理
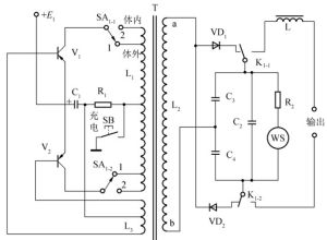
典型心臟除顫器電路電壓變換器是將直流低壓變換成脈衝高壓,經高壓整流後向儲能電容C充電,使電容獲得一定的儲能。除顫治療時,控制高壓繼電器J動作,使充電電路被切斷,由儲能電容C、電感L及人體(負荷)串聯接通,使之構成RLC(R為人體電阻、導線本身電阻、人體與電極的接觸電阻三者之和)串聯諧振衰減振盪電路,即為阻尼振盪放電電路,通過人體心臟的電流刺激心肌完成除顫功能。
適應徵
1、心室顫動是電復律的絕對指證。3、陣發性室上性心動過速,常規治療無效而伴有明顯血液動力學障礙者或預激綜合徵並發室上性心動過速而用藥困難者。
4、呈1:1傳導的心房撲動。
禁忌症
1、緩慢心律失常,包括病態竇房結綜合症。2、洋地黃過量引起的心律失常(除室顫外)。
3、伴有高度或完全性傳導阻滯的房顫、房撲、房速。
4、嚴重的低血鉀暫不宜作電復律。
5、左房巨大,心房顫動持續一年以上,長期心室率不快者。
操作過程
1、迅速熟悉、檢查除顫儀,各部位按鍵、旋鈕、電極板完好,電能充足。2、患者取仰平臥位,操作者位於患者右側位。
3、迅速開啟除顫儀,調試除顫儀至監護位置,顯示患者心律。
4、用乾布迅速擦乾患者胸部皮膚,將手控除顫電極板塗以專用導電膠。
5、確定手控除顫電極板正確安放胸部位置,前電極板放在胸骨外緣上部、右側鎖骨下方。外側電極板放在左下胸、乳頭左側、電極板中心在腋前線上,並觀察心電波型,確定為室顫。
6、選擇除顫能量,首次除顫用200J;第二次用200―300J;第三次為360J。
7、按壓除顫充電按鈕,使除顫器充電。
8、除顫電極板緊貼胸壁,適當加以壓力,確定無周圍人員直接或間接與患者接觸。
9、除顫儀顯示可以除顫信號時,雙手同時協調按壓手控電極兩個放電按鈕進行電擊。
10、放電結束不移開電極,觀察電擊除顫後心律,若仍為室顫,則選擇第二次除顫、第三次除顫,重複第4~10步驟。
傻瓜版除顫器
安裝於公共場合的自動體外心臟除顫器(AED)假如你看到一個人倒地,你大聲喊他兩三次,使勁兒推他兩三下,都沒有反應,再摸一下脖子側面,如果感覺不到有動脈跳動,就應該馬上使用自動體外除顫器實施急救。
使用步驟
1、打開AED的蓋子,依據視覺和聲音的提示操作(有些型號需要先按下電源)。
2、將兩塊電極板分別貼在患者右胸上部和左胸左乳頭外側。
3、將電極板插頭插入AED主機插孔。
4、機器開始自動分析心律,在必要時除顫。
相關新聞
2013年2月21日,加拿大總理哈珀在薩斯卡通一個冰球場宣布了一個為期4年實施的計畫——在全國娛樂冰球場安裝心臟除顫器,以防止球迷或球員過於興奮或過於悲痛而猝死。2009年,經常跟隨哈珀訪問活動的加拿大優秀攝影記者漢森在與朋友打冰球時,突然倒地不醒,年僅41歲。哈珀說,漢森的傷心故事,促使我們採取行動。

