類型
振幅(幅值)反饋控制環路
在各種通信系統以及在電子工程中,利用振幅反饋控制來改善系統及電路性能,是很普遍的事了。例如,負反饋放大器、接收機中的自動增益控制系統(AGC系統)等等。在那裡,反憤控制的調節量是它們的輸出信號的振幅,因此,我們叫作振幅反控制環路。
反饋控制環路負反饋放大電路,如右圖所示,輸出信號的振幅量電壓V。通過反饋網路(R、R),反饋到放大電路的輸入端,與原放大電路的輸入信號的振幅量電壓V相減,因此,放大電路放大的就是原輸入信號振幅量與反饋信號振幅量(反饋電壓以V表示)相減後的誤差信號,也就是振幅誤差信號(V-V)。顯而易見,由於反饋控制的存在,輸出信號振幅的任何變化都將影響到振幅誤差信號的大小,該誤差信號又經過放大,再去調節輸出信號的振幅變化,以達到控制輸出信號大小的目的,故稱作振幅反饋控制環路。例如,當輸入信號的振幅一定時,如果放大管參數(如電流放大係數β)的變化,使輸出信號振幅突然增大,則反饋信號的振幅也增大,而誤差信號振幅卻減小了,經放大後使輸出信號振幅趨於減小。這樣,就減小了管子參數變化對輸出信號振幅的影響,以達到穩定輸出信號振幅的目的。由此可見,這種振幅反饋控制是通過反饋網路將輸出與輸入連成閉合迴路,並利用誤差來實現控制的。
頻率反饋控制環路
頻率與相位在正弦信號三個特徵量之中,並不象特徵量振幅那樣容易被人理解,這就是說,頻率與相位是隱含在信號的正弦變化之中,所以把受控制的輸出信號反饋至系統的輸入端時,必須有一個鑑別裝置,其作用就是能把輸人信號與反饋控制信號的頻率或相位鑑別出來,並加以比較而形成誤差信號(誤差電壓),然後用頻率或相位誤差信號去控制一個頻率受電壓控制的振盪器,以達到控制輸出頻率或相位的目的。
反饋控制環路頻率反饋控制環路,如右圖所示。它是由鑒頻器、濾波電路和壓控振盪器組成,並以正弦信號的頻率作輸出和輸入的特徵量,故這種反饋控制環路稱作頻率反饋控制環路。頻率反饋控制環路中的鑒頻器,能鑑別輸入信號頻率f與反饋控制信號頻率f之間的頻率誤差(f-f),並形成與頻率誤差成比例的誤差信號,以便根據特定需要進行一定的處理之後,可對壓控振盪器的輸出信號頻率進行調整,以達到控制輸出頻率的目的。
頻率反饋控制環路,當前套用的也較廣泛。例如,自動頻率微調系銃(AFC)、調頻負反饋環路(FMFB)等等。
頻率反饋控制環路的工作過程是,系統的輸出信號頻率f,經反饋網路(反饋係數=1)送到該系統的輸入端,與原輸入信號頻率f相減,因此,形成了輸入信號頻率f與反饋信號頻率f之間的頻率誤差(f-f),也就是頻率誤差信號。這樣,由於反饋控制的存在,系統的輸出信號頻率的任何變化都將影響到與頻率差成正比的誤差信號的大小,該誤差信號經過濾波電路處理後,再去調節壓控振盪器的輸出頻率。例如,壓控振盪管參數變化,可使其輸出頻率增大,則反饋信號頻率也增大,而誤差信號頻率卻減小了,經濾波電路處理後使輸出頻率趨於減小。這樣,就減小了管子參數變化對輸出信號頻率的影響,以達到穩定輸出信號頻率的目的。也就是說,壓控振盪器的輸出信號頻率趨向接近於輸入信號的頻率,但始終不能等於輸入信號的頻率,這是這種控制系統的缺點。
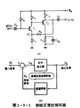
相位反饋控制環路
這種控制環路是以信號的相位作為輸入量和輸出量的反饋系統,故稱作相位反饋控制環路,簡稱鎖相環路。它是利用相位誤差信號來控制壓控振盪器的頻率,最終可使輸出信號的相位鎖定在輸入信號的相位上。
反饋控制環路相位反饋控制環路,如右圖所示。它是由鑒相器、環路濾波器、壓控振盪器組成。其中鑒相器能鑑別出輸入信號相位和反饋信號相位之間的相位誤差,並形成與相位誤差成比例的誤差信號。誤差信號經過環路濾波器處理之後,即可對壓控振盪器的出信號的相位進行調整,最終可使輸出信號相位和輸入信號相位保持一很小的差值(或者是零),即達到相位鎖定。
相位反饋控制環略,當前套用極為廣泛。例如,空間通信用的鎖相接收機、解調技術、穩頻技術等等。
相位反饋控制環路的工作過程是,系統的輸出信號相位θ,經反饋網路(反饋係數=1)輸送到該系統的輸入端,與原輸入信號相位θ相減,因而構成輸入信號的相位θ與反饋信號的相位θ之間的相位誤差(θ-θ),於是形成了與相位誤差成比例的誤差信號。這樣,由於反饋的存在,輸出信號相位的任何變化都將影響相位差以及誤差信號,而誤差信號又去調節壓控振盪器的輸出信號相位。例如,當壓控振盪管參數變化時,可使它的相位增大,則反饋信號的相位也增大,但相位誤差卻減小,並使誤差信號也隨之減小,而該誤差信號經環路濾波器後,再去調節壓控振盪器的輸出信號相位,使之鎖定在輸入信號相位上,從而達到壓控振盪器的輸出信號相位鎖定或跟隨輸入信號相位變化而變化的目的。
