機械—氣動式
圖1 機械氣動式如圖 1所示,預選開關位於駕駛員座位右側,駕駛員拉出手柄為高速擋。
只有在踩下離合器踏板1,控制閥5活塞左移時,氣路才能接通。於是壓縮空氣從儲氣筒9 經控制閥5 和預選開關6,沿氣管10 進入換擋汽缸11 右腔,推動活塞並帶動副變速器的變速叉軸左移而換入高速擋。同時汽缸左腔的空氣沿氣管8 通過預選開關排到大氣中。若將預選開關6推到底,則預選了低速擋。當踩下離合器踏板時,壓縮空氣經控制閥、預選開關、氣管8 進入汽缸右腔,使活塞右移換入低速擋。
採用這種預選裝置,只有在踩下離合器時才能使副變速器換擋。保證換擋前分離離合器,以減小副變速器輸入端零件的轉動慣量,便於換擋。
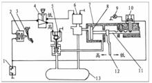
電控—氣動式
圖2 電控氣動式如圖2所示為由低速擋換入高速擋的情況。當主變速器處於空擋位置時,推下預選開關4,當踩下離合器踏板3 時,接通了電路,高速擋電磁閥5 動作,儲氣筒的壓縮空氣經電磁閥5進入操縱缸7,推動活塞8 左移,掛入高速擋。同理,當拉出預選開關4時,踩下離合器踏板,壓縮空氣經低速擋電磁閥6進入操縱缸7,推動活塞右移,掛入低速擋。
有的副變速器還裝有速度限制器,即車速較高時自動切斷通往電磁閥6 的電流,不能換入低速擋。
