簡介
主要功能在供水系統發生虹吸回流和背壓回流的時候,能有效防止出口端水質較差的介質倒流到水質較好的進口端,避免了對生活飲用水的水質污染,確保生活供水的安全。
低阻力倒流防止器由一個雙級止回裝置的主閥和外掛式排水器兩部分組成的裝置;雙止回裝置的主閥被設計成等截面流道和一體式結構,閥內設定有進口止回裝置和出口止回裝置,兩個止回裝置的閥瓣與閥座的關閉密封力均來自出口段與進口段的壓力差,在關閉後,進、出口兩端存有正常壓力的情況下,具有自密封的功能,都能確保中間腔內的壓力為零,在進出口段之間形成空氣隔斷;兩個閥瓣由一根連桿和輔助彈簧進行柔性連線而聯動,兩個閥瓣僅靠一根主推彈簧復位,該主推彈簧不需要承擔閥瓣與閥座的密封力和壓差力,只克服閥瓣關閉運動時的摩擦力和自重,可以設計得較軟,所以該主閥一方面可以確保關閉時的空氣隔斷,另一方面可以有效地減少開啟後的水頭損失。
外掛式排水器分別感應主閥的進口壓力和出口壓力;當主閥開啟通水時,排水器自動關閉;當主閥止回關閉後,排水器自動開啟,將主閥中間腔內的介質排空,形成空氣隔斷,排水器一直保持全開狀態,並維持最大的排水排污能力,一旦發生泄漏,所滲漏的介質可以直接流出閥外,所以排水器可以設計得相對較小。
低阻力倒流防止器是利用水力控制的原理,採用與減壓型倒流防止器完全不同的控制方式,既可確保以空氣隔斷形式存在的最高等級的隔斷安全性,又可有效地降低水頭損失,在流速V=2.5m/s時,水頭損失h=2~3m;外形尺寸較小,可以水平或垂直安裝,基本上達到了理想倒流防止器的要求
上海上龍供水設備有限公司(上海上龍閥門廠)是一家集閥門科研開發、生產、行銷為一體的股份制企業。企業主要製造低阻力倒流防止器、直流式可調式減壓閥、不鏽鋼支管減壓閥、直流式泄壓閥、直流式遙控浮球閥、不鏽鋼止回閥等多種水力控制閥類產品。在市政管網、捷運工程、自來水廠、無負壓設備、化工廠、發電廠、污水處理站等行業的給水系統、消防系統和暖通系統上廣泛套用。
適用場合
主要用於城鎮供水管網與各類用戶管網之間,或者生活飲用水與中水、消防水、空調水、綠化水等異質水系統之間交叉連線時的有效隔斷,或者無負壓設備的配套安裝,能夠嚴格防止倒流污染的發生。功能和特點
①由前後兩個止回閥和中間自動排水器組成。②在前後止回閥產生滲漏時,能夠自動排水,阻斷回流,嚴格防止回流污染,保護上游管道內的水質。
③超低水損、節能顯著:水頭損失小於0.03Mpa;
④空氣隔斷、自動排水:在回流狀態發生時,主閥關閉時,排水器自動開啟、中間腔泄壓為零,主閥的上下游之間實現空氣隔斷或零壓隔斷,隔斷性能安全可靠。
⑤節地節材、安裝靈活:外形小、自重輕,結構長度僅為現有同類產品的30%;可以水平或垂直安裝.
主要技術參數
公稱壓力:1.0Mpa; 1.6Mpa;開啟壓力:≤0.03Mpa;
局部水頭損失:≤0.03 Mpa;
隔斷形式:空氣隔斷或零壓隔斷;
閥體材質:球墨鑄鐵、304不鏽鋼;
內件材質:304不鏽鋼;
適用溫度:≤65℃。
工作原理
●正向通水:進口壓力大於出口壓力時,兩個止回閥瓣開啟,排水器關閉。在2m/s流速時,流通水損小於0.04Mpa.
●反向關閉:
進口壓力小於等於出口壓力時,兩個止回閥瓣關閉,排水器開啟。
如果沒有垃圾卡阻,兩個止回閥瓣密封關閉,排水器出口不排水,中間腔與大氣相通,中間腔壓力為零。
●防止回流污染:
進口壓力小於出口壓力時,兩個止回閥瓣處於關閉狀態,排水器處於開啟狀態如果其中一個或兩個止回閥瓣的閥口有垃圾卡阻,產生滲漏,所漏介質均流向中間腔,經過排水器直接排出閥外,防止對進口端的回流污染。
◆註:P1為進口端壓力,P2為中間腔壓力,P3為出口壓力。
產品類型
①內置排水式低阻力倒流防止器DN≤50,螺紋連線。
分為:LHS711X型 DN15-DN25
LHS712X型DN32-DN50
其中:LHS711X型產品沒有檢測球閥和
進口過濾網。
②直流式低阻力倒流防止器
法蘭連線
型號:LHS743X型 DN50-DN300
③線上維護式低阻力倒流防止器
法蘭連線
型號:LHS745X型 DN65-DN400
進口設有過濾網和伸縮法蘭。
設備的材質、來源及質量控制:
①材質:DN80~DN400的產品,殼體(閥體閥蓋)為QT450球墨鑄鐵,其他內件(包括彈簧)為304不鏽鋼。其中DN50-DN150閥體材質還有304不鏽鋼。
密封件:閥瓣密封橡膠為矽橡膠、Y型密封圈為食品級三元乙丙橡膠(EPDM)。其衛生安全性符
合生活飲用水標準GB/T5750,附飲用水安全產品檢驗報告,見附屬檔案。
②來源:上龍企業自製。
③質量控制:本公司所提供的設備在製造過程中,嚴格按照ISO9001-2008標準進行過程檢驗和質量控制,在出廠前,嚴格按照JB/T11151-2011標準進行全性能的測試和檢驗,合格後才能出廠。
在貨物交接時,接受方應完成外觀和產品型號、規格和數量的驗收,在安裝後進行產品使用功能驗收,可按CECS 259::2009《低阻力倒流防止器套用技術規程》標準進行。
倒流防止器產品防腐塗層材質
球墨鑄鐵件的內外表面塗層為粉末噴塗熱成型的噴塑塗料,塗層厚度不小於250μm。其衛生安全性符合生活飲用水標準GB/T5750,附飲用水安全產品檢驗報告,見附屬檔案。塗層顏色:安裝方式
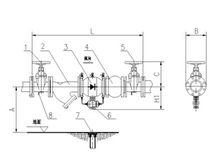
a室內水平明裝
1-前控制閥 2-Y型過濾器 3-低阻力倒流防止器

4-可曲撓橡膠接頭5-後控制閥 6-排水器出口 7-地漏8-支架
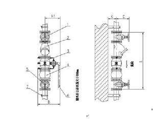
b室內垂直安裝
1-前控制閥2-Y型過濾器 3-低阻力倒流防止器
4-可曲撓橡膠接頭5 –後控制閥6-排水出口
c室外地上安裝
1-進水管2-前控制閥 3-Y型過濾器4-低阻力倒流防止器5-可曲撓橡膠接頭
6-後控制閥7-排水口8-支撐角鋼9-出水管10-支撐架
